目录从法律角度看“华南虎照片事件”争论:变性手术是否涉嫌故意伤害罪许霆案尘埃落定后的法理思考许霆案类似司法考试真题 题目答案为盗窃...
“”当简历具有 能否有第一次见面机会 的决定权时,简历上的细节部分也被格外重视起来。“比如小小一张照片,几乎成了大学生求职的开端。...
个人简介姓 名 阳小亮性 别 男所在学校衡阳师范学院政治面貌共青团员专 业化 教 担任职务社会实践部助理座右铭你是太阳,光芒万丈。...
个人简介姓 名 阳小亮性 别 男所在学校衡阳师范学院政治面貌共青团员专 业化 教 担任职务社会实践部助理座右铭你是太阳,光芒万丈。...
个人求职简历照片制作注意事项一位大学应届毕业生说,照片会给我带来意想不到的机会。现在和以前不一样,竞争这么激烈,照片就是门面那么,...
一寸照片的标准尺寸大小一寸照片的标准尺寸大小 2.54X3.62cm 绝对精确 其它特别照片: 身份证照片(黑白大头照):2.2cm x 3.2cm 第二代...
1 寸 2 寸及各种证件照片标准尺寸像素1 寸 2 寸及各种证件照片标准尺寸像素1 寸 2 寸及各种证件照片标准尺寸像素 1 寸 2 寸电...
1 寸到 6 寸照片的尺寸各是多少厘米1 寸到 6 寸照片的尺寸各是多少厘米 照片规格(英寸) (厘米) (像素) 数码相机类型 1 寸 2...
处理照片教学设计引言:在当今数字化时代,照片处理已成为日常生活中的常见任务。从社交媒体到个人存档,照片的重要性不言而喻。因此,教授...
培训学校照片拆除方案背景随着互联网的快速进展,网络空间中的信息越来越丰富,但同时也充斥着虚假信息、色情信息等不良信息,给人们的生活...
企业照片调整方案随着互联网技术和社交媒体的不断进展,企业对品牌形象的把握和提升变得越来越重要,其中照片的使用是非常重要的一环。企业...
企业照片展示方案在当今多媒体和数字化时代,企业照片展示成为许多公司首选的营销工具之一。借助这些视觉内容,企业可以吸引潜在客户并让品...
企业拍摄宣传照片方案作为一家企业,拍摄宣传照片是非常重要的。这些照片可以用于宣传资料、广告、网站、社交媒体等多个渠道。因此,制定一...
人像照片策划方案背景介绍作为一种强大的传媒工具,照片在我们生活的方方面面都有着广泛的应用。而在我们的日常生活中,拍摄人像照片是相当...
亲子照片活动策划方案1. 引言随着手机相机的普及和照片社交平台的兴起,人们越来越热爱拍照留念。而亲子照片也成为了近年来极受欢迎的主题...
药学院青年志愿者服务队团队介绍:药学院青年志愿者服务队是药学院学生会管理下的志愿者服务队,成立于 2024 年。团队成员任期均为 1 ...
照片使用权协议甲方:___________________________ 乙方:___________________________ 1.作品题目:《__________________》。 2.使用...
鄂档规〔2024〕2 号省档案局关于印发《湖北省照片档案法律规范管理指导意见》的通知各市、州、县档案局,各省直机关档案部门:为了进一步...
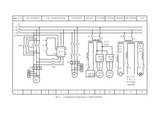
图 2-1 主轴电机和冷却电机等部分主电路控制原理图380V 总开关主轴三相沟通电机主轴三相沟通电机制动器冷却水泵电机数控系统X 步进电机...
地区电力电缆与通道基础数据采集项目采集方案电网设备拍照要求1、配电杆塔配电杆塔主要拍摄三部分照片:杆塔全貌、铭牌、塔头。杆塔全貌1....

