电脑桌面
添加小米粒文库到电脑桌面
安装后可以在桌面快捷访问

网络环境下的蓄电池在线监测系统VIP免费

网络环境下的蓄电池在线监测系统_第1页
1/8
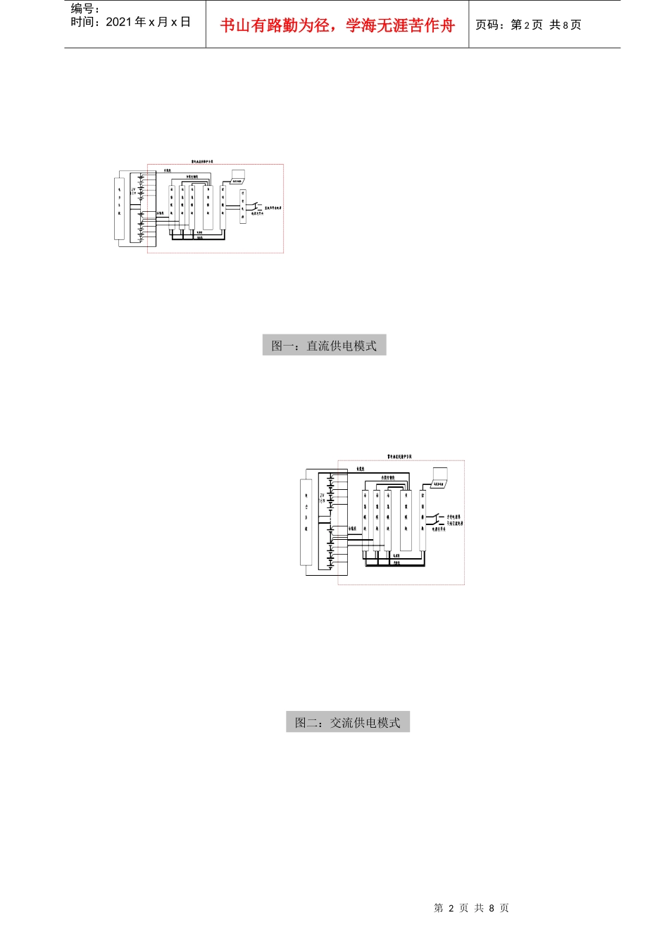
网络环境下的蓄电池在线监测系统_第2页
2/8
网络环境下的蓄电池在线监测系统_第3页
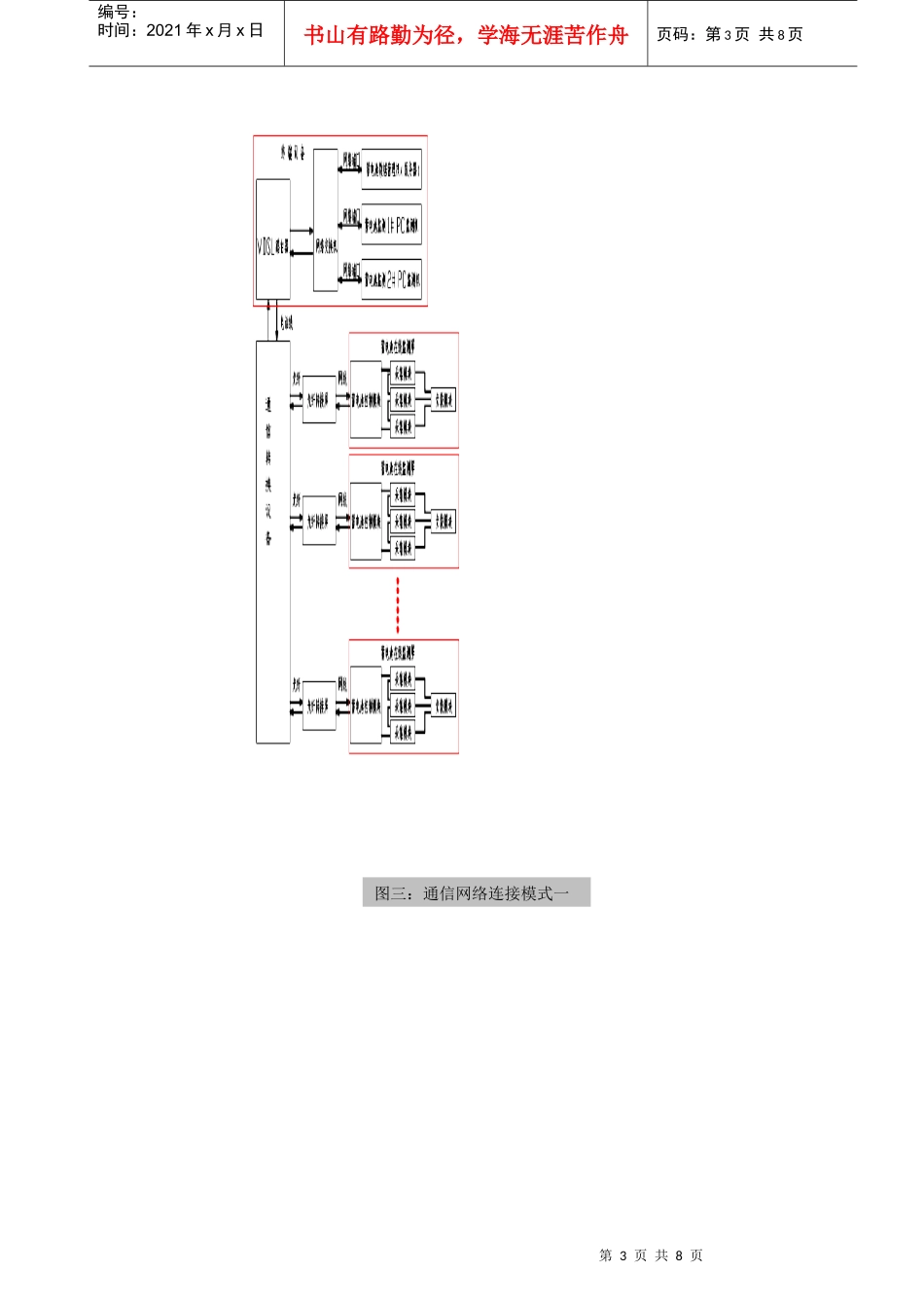
3/8
第1页共8页编号:时间:2021年x月x日书山有路勤为径,学海无涯苦作舟页码:第1页共8页网络环境下的蓄电池在线监测系统实践总结广东电网深圳供电局深圳市锦祥自动化设备有限公司2007.11摘要:本文总结了在深圳供电局变电站安装的蓄电池在线监测系统的实践效果,并深入分析了网络环境下蓄电池监控数据—电压、内阻、连接电阻。关健词:蓄电池监测内阻连接电阻在实践中发现浮充状态下传统的电池电压信息,不足以准确反应电池的劣化,为解决浮充状态下数据信息不足的问题,我们采用了美国alber公司的BDS-256蓄电池在线监测系统,此监测系统不仅采集蓄电池的电压、还采集蓄电池的内阻数据和关健点(长连接线)连接电阻,监测到的数据以数据库方式保存,可以通过网络下载,终端软件可以通过对电压、电阻数据趋势进行电池劣化(SOH)和剩余容量(SOC)的预测。最重要的是网络不仅改变了设备连接形式,而且可以通过设备信息的集中和融合提高了工作效益。目前,在深圳供电局中航变电站、梅林变电站、龙塘变电站、公明变电站、鹏城变电站、深圳变电站、水贝变电站、平安变电站、东湖变电站、环象变电站、凤凰变电站、上步变电站、沙河变电站、沙头角变电站、清水河变电站、大鹏变电站、五村变电站、皇岗变电站、西乡变电站、坪山变电站、简龙变电站、李朗变电站、少年宫变电站、新安变电站、向前变电站、龙岗变电站、新洲变电站、马坳变电站、经贸变电站、坑梓变电站、六约变电站、春风变电站、大芬变电站、塘尾变电站、桂庙变电站、大铲湾变电站安装了蓄电池在线监测系统,让我们获得最大的安全效益和经济效益有着很重要的意义,现场验证了网络环境下的蓄电池在线监测系统的可行性和合理性。1.现场蓄电池在线监测装置连接模式在现场安装的系统中,为了保证电源的稳定性,有两种供电模式,配置的原则是有逆变电源屏的变电站,装置的电源都是从逆变电源屏接入(如下图一);如果变电站没有逆变电源屏,则从直流电源屏上接一组电源供电(如下图二),此时在蓄电池在线监测装置屏上要求加装一个逆变电源装置,逆变成交流电源供给装置用。对于通信的连接,该套系统除了可在本地通过RS232进行连接外,还可以通过网络方式进行远程连接,设备使用标准的MODBUS通信协议向上传送数据和接收控制命令。但是,由于我们现在的系统中各变电站现场通信方式的配置、网络端口分配等的不统一,以及涉及到不同部门,通信方案还没达成一致意见。所以网络连接模式也有两种,但只试点了十四个变电站,其中中航变电站、梅林变电站、龙塘变电站、鹏城变电站、深圳变电站、水贝变电站、东湖变电站、清水河变电站、西乡变电站、坪山变电站、新洲变电站、马坳变电站、经贸变电站采取的是直接通过光纤转接屏,再经以电话线通道建立专用的VDSL网连接到终端(如下图三),每个站点一个IP地址,数据读取由ALBER提供终端软件完成。平安变电站是通过保信系统连接到局域网的模式,在终端通过局域网连接(如下图四)。第2页共8页第1页共8页编号:时间:2021年x月x日书山有路勤为径,学海无涯苦作舟页码:第2页共8页图一:直流供电模式图二:交流供电模式第3页共8页第2页共8页编号:时间:2021年x月x日书山有路勤为径,学海无涯苦作舟页码:第3页共8页图三:通信网络连接模式一第4页共8页第3页共8页编号:时间:2021年x月x日书山有路勤为径,学海无涯苦作舟页码:第4页共8页2.网络环境下的蓄电池监测应用特点及其技术研究2.1蓄电池在线监测装置的主要原理在正常浮充状态下,蓄电池在线监测进行日常的电压巡检,电阻的测量按一定周期启动(如一个月)进行一次内阻值的扫描,并且分析其变化趋势,若发现电压或内阻异常发出报警信号。在内阻测试期间,通过瞬间大电流放电并依据蓄电池内阻模型运算,准确得知蓄电池内阻。变电站网络基础的发展为我们蓄电池的在线监测和管理提供了很好的解决路径。随着网络设施的普及,使用网络来管理蓄电池是可行的,因此,蓄电池监测系统的网络化是必然的发展方向。为此我们在选择蓄电池在线监测系统时增加了以下功能:(1)内阻数据,系统采集与传送每个电池的内阻,此数值按设定的周期(一个月)更...

1、当您付费下载文档后,您只拥有了使用权限,并不意味着购买了版权,文档只能用于自身使用,不得用于其他商业用途(如 [转卖]进行直接盈利或[编辑后售卖]进行间接盈利)。
2、本站所有内容均由合作方或网友上传,本站不对文档的完整性、权威性及其观点立场正确性做任何保证或承诺!文档内容仅供研究参考,付费前请自行鉴别。
3、如文档内容存在违规,或者侵犯商业秘密、侵犯著作权等,请点击“违规举报”。

碎片内容

网络环境下的蓄电池在线监测系统

精品中小学文档+ 关注
实名认证
内容提供者

精品资料,值得下载

确认删除?
VIP
微信客服
  • 扫码咨询
会员Q群
  • 会员专属群点击这里加入QQ群
客服邮箱
回到顶部