电脑桌面
添加小米粒文库到电脑桌面
安装后可以在桌面快捷访问

基于单片机的数控直流稳压电源设计VIP专享VIP免费

基于单片机的数控直流稳压电源设计_第1页
1/53
基于单片机的数控直流稳压电源设计_第2页
2/53
基于单片机的数控直流稳压电源设计_第3页
3/53
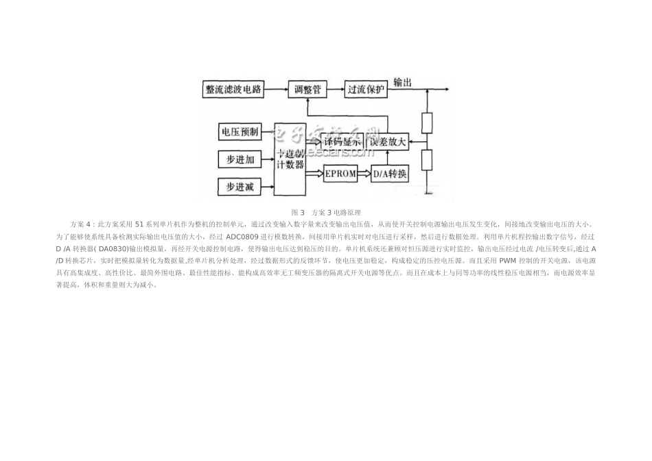
基于单片机的数控直流稳压电源设计2011年09月26日11:36本站整理作者:秩名用户评论(0)关键字:稳压电源(110)单片机(1452)随着新型电力电子器件和适于更高开关频率的电路拓扑的不断出现,传统应用技术,由于功率器件性能的限制使开关电源性能的影响减至最小,新型的电源电路拓扑和新型的控制技术,可使功率开关工作在零电压或零电流状态,为了提高开关电源工作效率,设计出性能优良的开关电源,十分必要。1、几种数控直流稳压电源设计方案比较1.1几种设计方案电路原理方案1:采用模拟的分立元件,利用纯硬件来实现功能,通过电源变压器、整流滤波电路以及稳压电路,实现稳压电源稳定输出±5V、±12V、±15V并能可调输出0~30V电压,见图1所示。但由于模拟分立元件的分散性较大,各电阻电容之间的影响较大,因此所设计的指标不高、不符合设计要求、且使用的器件较多、连接复杂、灵活性差、功耗也大,同时焊点和线路较多,使成品的稳定性和精度受到影响。图1方案1电路原理方案2:此方案采用传统的调整管方案,主要特点在于使用一套双计数器完成系统的控制功能,其中二进制计数器的输出经过D/A变换后去控制误差放大的基准电压,以控制输出步进。十进制计数器通过译码后驱动数码管显示输出电压值,为了使系统工作正常,必须保证双计数器同步工作。图2方案2电路原理方案3:此方案不同于方案1之处在于使用一套十进制计数器,一方面完成电压的译码显示,另一方面其输出作为EPROM的地址输入,而由EPROM的输出经D/A变换后控制误差放大同步的问题,但由于控制数据烧录在EPROM中,使系统设计灵活性降低。图3方案3电路原理方案4:此方案采用51系列单片机作为整机的控制单元,通过改变输入数字量来改变输出电压值,从而使开关控制电源输出电压发生变化,间接地改变输出电压的大小。为了能够使系统具备检测实际输出电压值的大小,经过ADC0809进行模数转换,间接用单片机实时对电压进行采样,然后进行数据处理。利用单片机程控输出数字信号,经过D/A转换器(DA0830)输出模拟量,再经开关电源控制电路,使得输出电压达到稳压的目的。单片机系统还兼顾对恒压源进行实时监控,输出电压经过电流/电压转变后,通过A/D转换芯片,实时把模拟量转化为数据量,经单片机分析处理,经过数据形式的反馈环节,使电压更加稳定,构成稳定的压控电压源。而且采用PWM控制的开关电源,该电源具有高集成度、高性价比、最简外围电路、最佳性能指标、能构成高效率无工频变压器的隔离式开关电源等优点。而且在成本上与同等功率的线性稳压电源相当,而电源效率显著提高,体积和重量则大为减小。图4方案4电路原理2、方案的比较与论证(1)输出模块方案1:采用线性调压电源,以改变其基准电压的方式使输出不仅增加/减少,这样不能不考虑整流滤波后的纹波对输出地影响,此输出只能是用万用表量出。而方案2、方案3中使用运算放大器做前级的运算放大器,由于运算放大器具有很大的电源电压抑制比,可以减少输出端的纹波电压。在方案1中,为抑制纹波而在线性调压电源输出端并联的大电容降低了系统的响应速度,这样输出的电压难以跟踪快变的输入,方案4中的输出电压波形与D/A变换输出波形相同,不仅可以输出直流电平,而且只要预先生成波形的量化数据,就可以产生多种波形输出,使系统有一定驱动能力的信号源。(2)数控模块方案1利用纯硬件来控制电压的输出,其中最基本的电路原理分析,需要计算负载的大小,稳压管的选择有关,方案2、方案3中采用中、小规模器件实现系统的数控部分,使用的芯片很多,造成电路内部接口信号繁琐,中间相互关联多,抗干扰能力差,如方案1中的双计数器一旦出现计数不同步时,会导致显示电压与输出电压不一致。在方案4中采用AT89C51单片机完成整个数控部分的功能,同时,AT89C51作为一个智能化的可编程器件,便于系统功能的扩展。图5方案5数控模块(3)控制模块在该系统中,采用具有D/A转换功能的PWM调节电路、斩波电路、阔流器和可调稳压管(LM317)去控制输出参考电压,在利用A/D转换采样,使输出更准确,且纹波小,电流亦可扩展,容易保护电路。(4)显示模块方案2、方案3中的显示输出地对电压的量化值直接进行译码显...

1、当您付费下载文档后,您只拥有了使用权限,并不意味着购买了版权,文档只能用于自身使用,不得用于其他商业用途(如 [转卖]进行直接盈利或[编辑后售卖]进行间接盈利)。
2、本站所有内容均由合作方或网友上传,本站不对文档的完整性、权威性及其观点立场正确性做任何保证或承诺!文档内容仅供研究参考,付费前请自行鉴别。
3、如文档内容存在违规,或者侵犯商业秘密、侵犯著作权等,请点击“违规举报”。

碎片内容

基于单片机的数控直流稳压电源设计

确认删除?
VIP
微信客服
  • 扫码咨询
会员Q群
  • 会员专属群点击这里加入QQ群
客服邮箱
回到顶部