电脑桌面
添加小米粒文库到电脑桌面
安装后可以在桌面快捷访问

功能与数据分析VIP免费

功能与数据分析_第1页
1/9
功能与数据分析_第2页
2/9
功能与数据分析_第3页
3/9
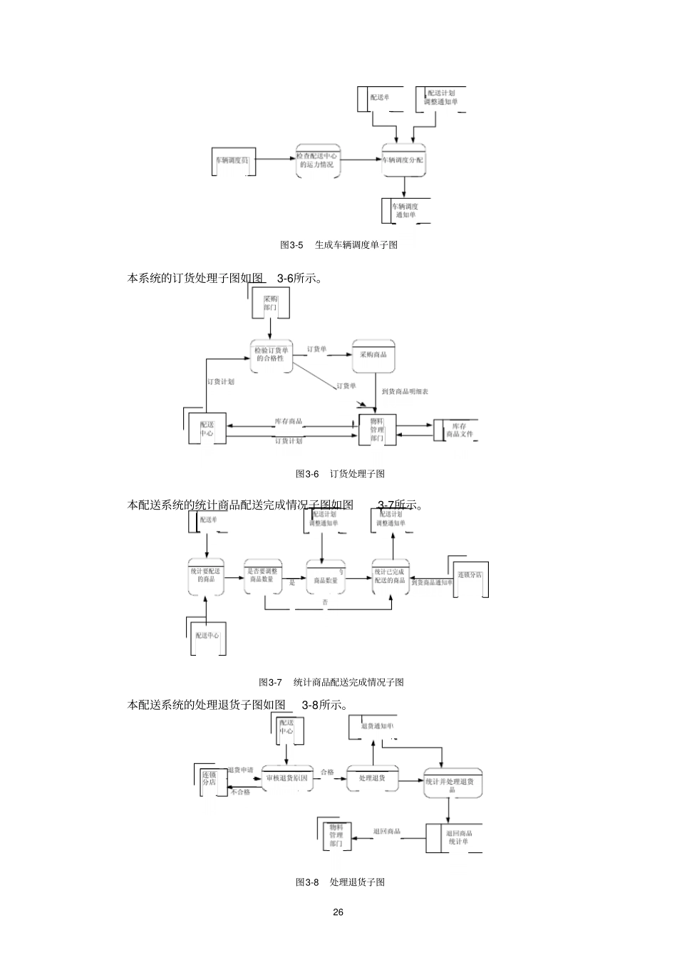
第3章功能与数据分析3.1基于Visio的数据流程图3.1.1数据流程图数据流程图既是对原系统进行分析和抽象的工具,也可以用来描述新系统的逻辑模型。数据流程图用来记录系统中的数据和数据在特定的过程中的流动,即数据如何被采集、处理、保存和使用的(围绕信息系统的功能)。数据流程图使用四种基本的符号代表外部实体、数据处理、数据存储和数据流。表示数据流程图的符号有几种不同的形式,主要有Gane-Sarson符号集和Yourdon符号集。在这里,我们使用Gane-Sarson符号集来绘制数据流程图。(1)外部实体。外部实体指系统以外又与系统有联系的人或事物。它表达了该系统数据的外部来源和去处。例如:人、组织、外部系统等等。外部实体表示数据的来源(谁提供了最初始的数据?)和数据的去处(数据对谁有价值?)。(2)数据处理。数据处理指对数据的逻辑处理功能,也就是对数据的变换功能,也称为功能、处理过程或者数据加工。(3)数据存储。数据存储表示某种数据保存后的逻辑统称,不考虑具体数据的存储介质和技术手段。(4)数据流。数据流是指处理功能的输入或输出(箭头表示数据流向)。例如:数据,订单,查询要求等。图3-1为绘制流程图的基本符号。图3-1数据流程图符号集配送管理系统的顶层数据流图如图3-2所示。图3-2顶层数据流图配送管理系统的1层数据流图如图3-3所示。24图3-31层数据流图配送管理系统的生成配送单子图如图3-4所示。图3-4生成配送单子图本配送系统的生成车辆调度单子图如图3-5所示。25图3-5生成车辆调度单子图本系统的订货处理子图如图3-6所示。图3-6订货处理子图本配送系统的统计商品配送完成情况子图如图3-7所示。图3-7统计商品配送完成情况子图本配送系统的处理退货子图如图3-8所示。图3-8处理退货子图26配送系统的销售统计子图如图3-9所示。图3-9销售统计子图3.1.2利用Visio绘制数据流程图1.制作数据流程图图元绘制数据流程图首先需要制作图元,数据流程图的图元有4种类型:外部实体、数据处理、数据流和数据存储。其中,外部实体需要多种图形组合而成。启动Visio后首先依次选择“框图”→“基本形状”选项,打开图形对象集;选择“流程图”→“基本形状”选项,打开图形对象集;选择“软件”→“Gane-Sarson”选项,打开图形对象集;选择“其他Visio方案”→“连接线”选项,打开图形对象集;然后用“Gane-Sarson”中的“接口”和两条直线组合成“外部实体”图元,直接用“进程”表示数据流程图中“数据处理”图元,再将相应的图元定义成合适的尺寸,这样可以保证规范地绘制数据流程图,如图3-10所示。图3-10数据流程图图元的制作2.制作数据流程图流程图的制作已经在第2章中详细描述过,采用同样的制件方法,按照3.1.1节中的数据流程分析结果,利用基本图元文件,可以建立配送管理系统的“顶层数据流图”,利用Visio提供的“形状”→“对齐形状”、“分配形状”地数据流程图整体进行排版,得到的结果如图273-11所示。图3-11顶层数据流图最终绘制结果采用同样的方法可以制作其他的数据流程图,此处不同赘述。3.2数据库逻辑模型设计3.2.1E-R图数据分析的依据和来源主要体现在两个方面。一方面是在需求调查阶段收集得到的各种组织内部的各类报表、单据、账目、图表,甚至还包括客户服务时的电话记录、传真、电子邮件等,它们在业务处理过程中传送着各种信息,并支持各项业务活动,只有企业或组织的目标不变,这些载体中的反映的数据主题则基本稳定,因此对这些载体进行分类归类分析。该连锁超市配送中心的有关报表主要包括:(1)送货计划表连锁店名称:昌北日期:2007.1.21商品编码商品名称型号规格单位数量送货时间102#网球拍领导牌中号个20上午301#303#钢笔钢笔英雄21212只装金星0320只装盒盒23上午上午443#复印纸长城70gA4箱13下午负责人:张XX(2)库存商品情况28审批人:刘X商品名称:钢笔日期:2007.1.21商品编码型号规格单位单价数量截止有效期301#302#303#305#英雄21212只装普通英雄12只装金星0320只装金星10020只装盒盒盒盒23.1012.976.577.68121024无无无无312#飞天II12只装盒3.459无(3)商品订货计划制表人:杨XX日期:2007.1.21商品名称型号网...

1、当您付费下载文档后,您只拥有了使用权限,并不意味着购买了版权,文档只能用于自身使用,不得用于其他商业用途(如 [转卖]进行直接盈利或[编辑后售卖]进行间接盈利)。
2、本站所有内容均由合作方或网友上传,本站不对文档的完整性、权威性及其观点立场正确性做任何保证或承诺!文档内容仅供研究参考,付费前请自行鉴别。
3、如文档内容存在违规,或者侵犯商业秘密、侵犯著作权等,请点击“违规举报”。

碎片内容

功能与数据分析

您可能关注的文档

确认删除?
VIP
微信客服
  • 扫码咨询
会员Q群
  • 会员专属群点击这里加入QQ群
客服邮箱
回到顶部