电气维修操作章程一. 在检测、修理电气设备、线路时,要切断电源,挂上“有人操作,禁止合闸”的警示牌,验明无电后方可进行操作。并认真...
电气维护班长安全职责1、对本班安全生产全权负责;2、严格执行本岗位各项规章管理制度,遵守劳动纪律,持证上岗,对本岗位安全生产负直接责...
电气维修安全操作章程1 操作者应当遵守机械加工通用安全操作章程,熟悉本单位的电气线路和设备特点及其使用情况。 , ’2 电气工作人员...
电气维修工安全技术操作章程一、一般规定:1、严格执行停送电制度。停送电工作必须专人负责,停电时悬挂“有人工作、不准送电”的标志牌。2...
电气维修安全技术操作章程1 检查作业场所的环境、安全设施,确认符合有关安全章程规定,方可进行作业。作业时,根据相关规定正确穿戴和使...
电气线路防火安全标准一、短路防范1.必须要严格执行电气装置安装规程和技术管理规程,坚决禁止非电工安装、修理。2.根据导线使用的具体环境...
电气维修作业安全操作章程(1) 上岗之前,劳保护品穿戴齐全,扣子扣好,带子系好。(2)电气工作人员必须具备下述条件,经医生鉴定,无阻碍工...
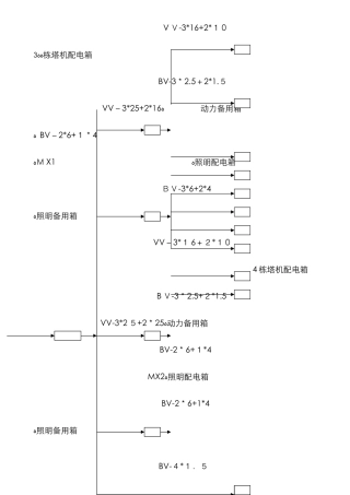
V V-3*16+2*1 0ﻩﻩ3 栋塔机配电箱 BV-3*2.5+2*1.5VV-3*25+2*16ﻩ动力备用箱ﻩ BV-2*6+1*4ﻩM X1ﻩ照明配电箱 BV-3*6+2...
电气线路火灾的成因及防范措施随着城乡建筑的快速进展,人们的生产、生活越来越离不开电。但由于一些确定或不确定的因素,电气火灾大量发生...
电气线路安全知识要点电气线路是造成人体触电的原因和类型1)体是导体,在维修线路是,当人身体触及电源时,电流通过人体形成回路,就会造成电...
电气维修作业人员安全操作章程1. 必须经过本工种专业和安全、技术培训,考试合格,取得高低压电气维修资格证书后,方可上岗工作。并要持续...
电气线路防火安全法律规范很多火灾都是因为电线的短路而引起的,所以在安装和使用电气线路的时候必须严格根据安全法律规范来操作施工。一、...
电气管理负责人责任书姓名:职称:电工职务:现场电气管理负责人责任内容:在项目部统一领导下行使用电管理权利,认真严格执行《施工现场临...
电气线路短路的原因和预防措施电气线路假如发生短路容极易引发火灾,电路起火,火势传播快,如抢救不及时,则容易造成重大损失。那么,电气...
电气线路的防火措施1.架空线路的防火措施架空线路是在空中输送电能的,电杆和电线是线路中的主要部件。电杆倒折、电线断落或弧垂过大,易发...
电气管理组安全生产责任制一、认仔细真的做好井下高压开关、变电所和变电点低压开关、采区馈电开关的过流、短路保护整定工作,整定值要有计...
电气管理规定为了进一步确保电气的法律规范管理,有效促进相关管理工作,特制定以下管理办法:1、动力厂无条件确保各分厂连续、稳定的供电...
电气管理员的辞职报告 尊敬的部门领导、人力资源部领导、公司领导: 您好!首先感谢领导对我工作的关怀和支持。我是工程建设部电气动力科...
电气安装配管符号表达措施ﻫ一、 电线穿线管一般有: ﻫPVC 管:P C2 0、 焊接钢管:S C20、 扣压式镀锌薄壁电线管:KBG20、 ...
电气线路与设备检测、修理作业前的安全措施在全部或部分电气线路、设备上进行检测、修理作业时,均必须首先实行一定的安全技术措施,这些措...

