电脑桌面
添加小米粒文库到电脑桌面
安装后可以在桌面快捷访问

IP联网的楼宇覆盖解决方案VIP免费

IP联网的楼宇覆盖解决方案_第1页
1/9
IP联网的楼宇覆盖解决方案_第2页
2/9
IP联网的楼宇覆盖解决方案_第3页
3/9
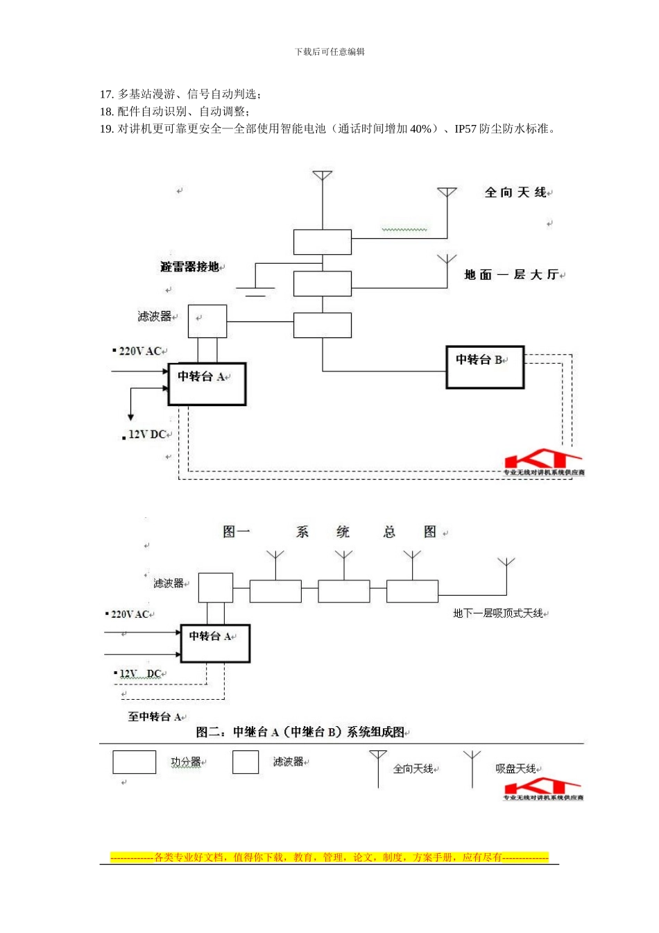
下载后可任意编辑IP 联网的楼宇覆盖解决方案 IP 联网楼宇覆盖解决方案可以通过无线手持对讲机终端实现用户群体之间的群组通讯、点到点之间的通信或除话音之外的数据传递(如 GPS 定位、短信息、状态控制信息等)用户只需按键即可向个人或群组发起通话,无需拨号和等待对方摘机。系统主要包括联网的数字中继台、发射天线、功率分配器与射频低损耗同轴电缆等,本系统将为中心建筑的安全保卫,设备维护,物业管理等各项管理工作带来极大的便利,也可以方便建筑内流动工作人员之间或流动工作人员与控制中心的通讯,可以提高保安、维修、物业管理人员的办事效率,方便工作。系统信号须覆盖本项目全部区域,包括建筑内地上、地下及室外范围,工程方案将包括无线对讲系统网络的拟制、多基站多频道互联互控的设计、同轴电缆布局和天线分布的设计系统质量指标设计、无线对讲系统的实施等。在大厦楼宇工程中,业主着重强调无线对讲系统在大厦内部的大部分区域均可实现无盲区的无线对讲通话,它要在建筑物的地上及地下部分实现快速、简便、灵活机动的通讯,根据此要求,我们制定如下方案。一 、系统配置的主要作用1、联网型数字中转台:主要进行无线电信号接收和发射的转发工作,扩展通信范围,为您提供理想的通话区域。多个中继台通过 IP 联网方式可以组成一个统一的整体同播系统覆盖更大的区域。2、滤波器:可使发射和接收共用一根天线,而无需使用两个单独的天线,并使接收发射信号互相隔离。3、功率分支合路器:将中转台的无线电信号平均分配给天线(全向天线或地下吸盘天线)和馈线。4、同轴电缆:有效地在中转台和天线之间传送无线电信号。5、吸盘天线:负责地下建筑部分无线电信号的传送。6、全向天线:负责地上建筑部分无线电信号的传送。二、 系统的技术规定总则1. 该系统采纳适合于楼宇无线电传输特性,不易遭受各种工业干扰的 403MHZ 至 470MHZ UHF 频段。2. 系统采纳异频全双工中继工作方式,铺设低耗射频同轴电缆,多天线发射和接收,多基站互连同波发射,用以达到地下与地下、地面与地面、及地面与地下相互间的通话要求,系统覆盖应满足楼宇内部和周边 0.5KM 范围的要求。3. 系统采纳的中转设备、手持对讲机主要设备均为 MOTOROLA 原装全套配置。系统所用天线、电缆、功率分配/合成器等均使用国产优质、经长期使用验证的过硬产品。4. 该系统的场强按 20dB 信纳比电平设计,通话音质应高于相关国家标准。5. 系统具有私密...

1、当您付费下载文档后,您只拥有了使用权限,并不意味着购买了版权,文档只能用于自身使用,不得用于其他商业用途(如 [转卖]进行直接盈利或[编辑后售卖]进行间接盈利)。
2、本站所有内容均由合作方或网友上传,本站不对文档的完整性、权威性及其观点立场正确性做任何保证或承诺!文档内容仅供研究参考,付费前请自行鉴别。
3、如文档内容存在违规,或者侵犯商业秘密、侵犯著作权等,请点击“违规举报”。

碎片内容

IP联网的楼宇覆盖解决方案

您可能关注的文档

确认删除?
VIP
微信客服
  • 扫码咨询
会员Q群
  • 会员专属群点击这里加入QQ群
客服邮箱
回到顶部