电脑桌面
添加小米粒文库到电脑桌面
安装后可以在桌面快捷访问

管道工程施工及验收技术规范VIP免费

管道工程施工及验收技术规范_第1页
1/11
管道工程施工及验收技术规范_第2页
2/11
管道工程施工及验收技术规范_第3页
3/11
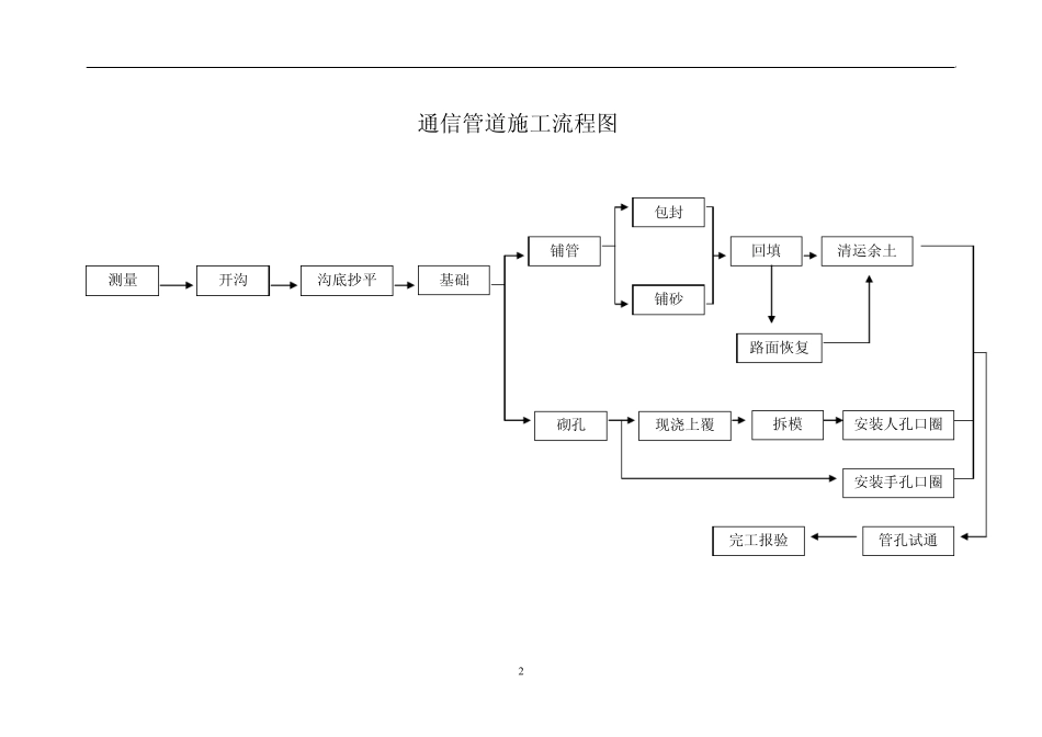
1 1 通信管道工程施工及验收技术规范 中国移动威海分公司 2 通信管道施工流程图 测量 基础 沟底抄平 开沟 路面恢复 铺管 包封 铺砂 回填 清运余土砌孔 现浇上覆 安装人孔口圈 安装手孔口圈 管孔试通 完工报验拆模 3 3 1 .3 通信管道工程常用术语 (1)水泥标号:通信管道工程常用水泥标号分三种: ① P0.27.5(软练 325#) ② P0.32.5(软练 425#) ③ P0.42.5(软练 525#) (2)混凝土标号:普通混凝土标号分为 C10、C15、C20、C25、C30 五种。 (3)水泥沙浆标号:分为 M2.5、M5、M7.5、M10 及素浆五种。 (4)标高:用水平仪测得的某点的标杆高度。(相对于水准点) (5)高程:用水平仪测得的两点标高的差值。 (6)水准点:测量标高时选定的基准点。 (7)红线:城市道路规划所给各类地下管线的断面位置。 2 .器材检验 2 .1 一般规定 2 .1 .1 通信管道工程所用的器材规格、程式及质量应由施工单位在使用前进行严格检验。发现质量问题应及时处理。 2 .1 .2 凡有出厂证明的器材,经检验发现问题时,应做质量技术鉴定后处理;凡无出厂证明的器材,禁止在工程中使用。严禁使用质量不合格或不符合设计要求的器材。 2 .5 建筑材料 2 .5 .1 通信管道建材: (1)烧结砖或混凝土砌块。 (2)砂(天然)。 (3)石料(碎石、天然砾石)。 通信管道工程中严禁使用耐水性能差、遇水后强度降低的炉渣砖或矽酸盐砖等。 2 .5 .2 使用推荐标准图纸中的混凝土砌块规格、强度等要求。符合推荐标准图纸中各项要求。 2 .5 .3 管道工程用的石料,应符合规定 1、应采用天然砾石或我工碎石,不得使用风化石; 2、石料的粒径应符合设计规范中的规定; 3、石料中含泥量,按重量计不得超过2%; 4、针状、片状颗粒含量,按重量计不得超过20%; 5、硫化物和硫酸盐类含量,按重量计不得超过1%; 6、石料中不得有树叶、草根、木屑等杂物; 2 .5 .4 管道工程用的砂应符合规定 1、通信管道工程应采用天然砂; 2、通信管道工程宜使用中砂;砂的细度模数(Mx)如下: 粗砂Mx为 3.7—3.1,平均粒径不小于 0.5mm; 中砂Mx为 3.0—2.3,平均粒径不小于 0.35mm; 细砂Mx为 2.2—1.6,平均粒径不小于 0.25mm; 特细砂Mx为 1.5—0.7,平均粒径不小于 0.15mm; 泥系指粒径小于 0.08mm 尘屑、粘土等。 3、砂中的云母和轻物质,按重量计不得超过3%; 4、砂中的泥土,按重量...

1、当您付费下载文档后,您只拥有了使用权限,并不意味着购买了版权,文档只能用于自身使用,不得用于其他商业用途(如 [转卖]进行直接盈利或[编辑后售卖]进行间接盈利)。
2、本站所有内容均由合作方或网友上传,本站不对文档的完整性、权威性及其观点立场正确性做任何保证或承诺!文档内容仅供研究参考,付费前请自行鉴别。
3、如文档内容存在违规,或者侵犯商业秘密、侵犯著作权等,请点击“违规举报”。

碎片内容

管道工程施工及验收技术规范

您可能关注的文档

确认删除?
VIP
微信客服
  • 扫码咨询
会员Q群
  • 会员专属群点击这里加入QQ群
客服邮箱
回到顶部