电脑桌面
添加小米粒文库到电脑桌面
安装后可以在桌面快捷访问

初级维修电工常用接线图

初级维修电工常用接线图_第1页
1/9
初级维修电工常用接线图_第2页
2/9
初级维修电工常用接线图_第3页
3/9
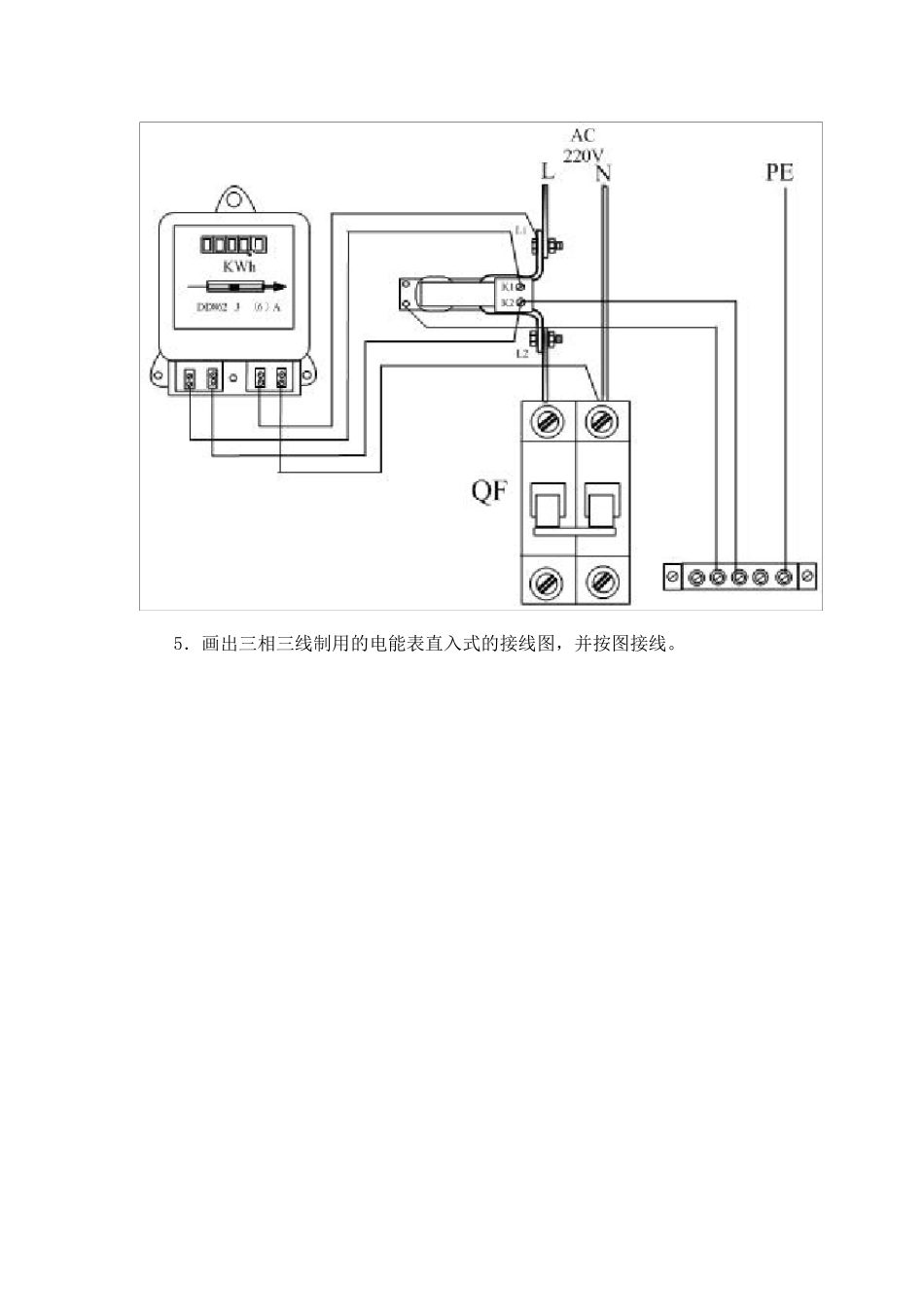
绘图题 1.画出用三个电流互感器配三块电流表测三相电流的接线原理图,并按图接线。 2.画出用两个电流互感器配三块电流表测三相电流的接线原理图,并按图接线。 3.画出单相电能表跳入式的接线原理图,并按图接线。 4.画出单相电能表配电流互感器的接线原理图,并按图接线。 5.画出三相三线制用的电能表直入式的接线图,并按图接线。 6.画出三相三线制用的电能表配电流互感器的接线图,并按图接线。 7.画出三棚四线制用的电能表直入式的接线图,并按图接线。 8.画出三相四线制用的电能表配电流互感器的接线图,并按图接线。 9.电压表经LW5 转换开关测量三相线电压接线原理图,并按图接线。 10.电压表经LW2 转换开关测量三相线电压接线原理图,并按图接线。

1、当您付费下载文档后,您只拥有了使用权限,并不意味着购买了版权,文档只能用于自身使用,不得用于其他商业用途(如 [转卖]进行直接盈利或[编辑后售卖]进行间接盈利)。
2、本站所有内容均由合作方或网友上传,本站不对文档的完整性、权威性及其观点立场正确性做任何保证或承诺!文档内容仅供研究参考,付费前请自行鉴别。
3、如文档内容存在违规,或者侵犯商业秘密、侵犯著作权等,请点击“违规举报”。

碎片内容

初级维修电工常用接线图

确认删除?
VIP
微信客服
  • 扫码咨询
会员Q群
  • 会员专属群点击这里加入QQ群
客服邮箱
回到顶部