电脑桌面
添加小米粒文库到电脑桌面
安装后可以在桌面快捷访问

电气控制线路图基础及实用控制线路图分析

电气控制线路图基础及实用控制线路图分析_第1页
1/22
电气控制线路图基础及实用控制线路图分析_第2页
2/22
电气控制线路图基础及实用控制线路图分析_第3页
3/22
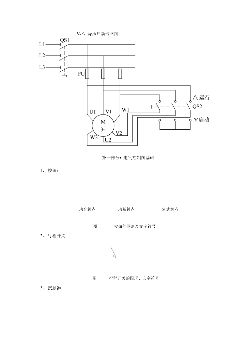
Y -△ 降压启动线路图 第一部分: 电气控制图基础 1 、 按钮: (b)动断触点SB(a)动合触点SBSB(c)复式触点图 1-2 安钮的图形及文字符号 2 、 行程开关: SQSQ图 1-4 行程开关的图形、文字符号 3 、 接触器: KM主触头辅助触头线圈图 1-9 接触器的图形、文字符号 4 、 继电器: KA图 1-12 电磁式继电器的图形及文字符号KA 5 、 热继电器: (a)热元件FR图 1-18 热继电器的图形符号及文字符号(b)动断触点与动合触点FR 6 、 KMFU1QL1L2L3FR1M3~图 2-1 电动机连续运行控制图UVWFU2SB1SB2KMKMSAFU2SBKMFU2SB1SB2KMKMSB3SB3(a)(b)(c)7 、 KMFU1QL1L2L3FR1M3~FU2FRSB1SB2 KMKM图 2-1 电动机连续运行控制图UVW 8 、 KM1KM2FUQL1L2L3FR1M3~FU2FR1SB1SB2SB3KM1KM2KM2KM1KM1KM2图 2-1 电动机正反转控制原理图 9 、 KM1KM2FUQL1L2L3FR1M3~M3~FR2FU2SB2SB4KM1KM2KM1KM2FR1SB1SB3FR2KM1(a)9 、 KM1KM2FUQL1L2L3FR1M3~图 2-7 按钮控制的电动机正反转控制电路UVWFU2FR1SB1SB2SB3KM1KM2KM2KM1KM1KM2FU2FR1SB1SB2SB3KM1KM2KM1KM2FU2FR1SB1SB2SB3KM1KM2KM2KM1KM1KM2SB2SB31 0 、 KM1KM2FUQL1L2L3FR1M3~FU2FR1SB1SB2SB3KM1KM2KM2KM1KM1KM2SB2SB3SQ2SQ3SQ1SQ4SQ1SQ2(a)(b)图 2-8 自动循环控制电路 1 1 、 FU2SB1KM1KM2KM1KM2SBKM2KTFRKTKM2图 2-9 串电阻减压起动控制电路KM1KM2FUQL1L2L3FR1M3~R 1 2 、 KM1KM2FUQL1L2L3FRM3~U1V1W1W2V2U2KM3FU2SB2KM1KM2KM1KTSB1KM3KM2FRKTKM2KM31 3 、 KM1KM2FU1QL1L2L3FRM3~TKM2URFU2SB2KM1KM2KM1 KM2KM1KTFRKM2RpKTKTSB1SB1图 2-14 能耗制动控制电路 1 4 、 图 2-15 反接制动控制电路KM1KM2FU1QL1L2L3FRM3~RKSFU2SB2 KM1KM2KM1KM2SB1KM1SB1FRKM2KSn 第二部分: 基本控制线路图分析 一节 电气控制系统图的基本知识 一、 图形、文字符号 1.图形符号 图形符号通常用于图样或其它文件,用以表示一个设备或概念的图形、标记或字符。 电气控制系统图中的图形符号必须按国家标准绘制, 2.文字符号 文字符号分为基本文字符号和辅助文字符号。文字符号适用于电气技术领域中技术文件的编制,也可表示在电气设备、装置和元件上或其近旁以标明它们的名称、功能、状态和特征。 3.主电路各接点标记 三相交流电源引入线采用 L1 、 L2 、 L3 标记。 电源开关之后的三相交流电源主电路分别按 U 、 V 、 W 顺序标记。 分...

1、当您付费下载文档后,您只拥有了使用权限,并不意味着购买了版权,文档只能用于自身使用,不得用于其他商业用途(如 [转卖]进行直接盈利或[编辑后售卖]进行间接盈利)。
2、本站所有内容均由合作方或网友上传,本站不对文档的完整性、权威性及其观点立场正确性做任何保证或承诺!文档内容仅供研究参考,付费前请自行鉴别。
3、如文档内容存在违规,或者侵犯商业秘密、侵犯著作权等,请点击“违规举报”。

碎片内容

电气控制线路图基础及实用控制线路图分析

您可能关注的文档

确认删除?
VIP
微信客服
  • 扫码咨询
会员Q群
  • 会员专属群点击这里加入QQ群
客服邮箱
回到顶部