电脑桌面
添加小米粒文库到电脑桌面
安装后可以在桌面快捷访问

硫铵工段操作规程

硫铵工段操作规程_第1页
1/10
硫铵工段操作规程_第2页
2/10
硫铵工段操作规程_第3页
3/10
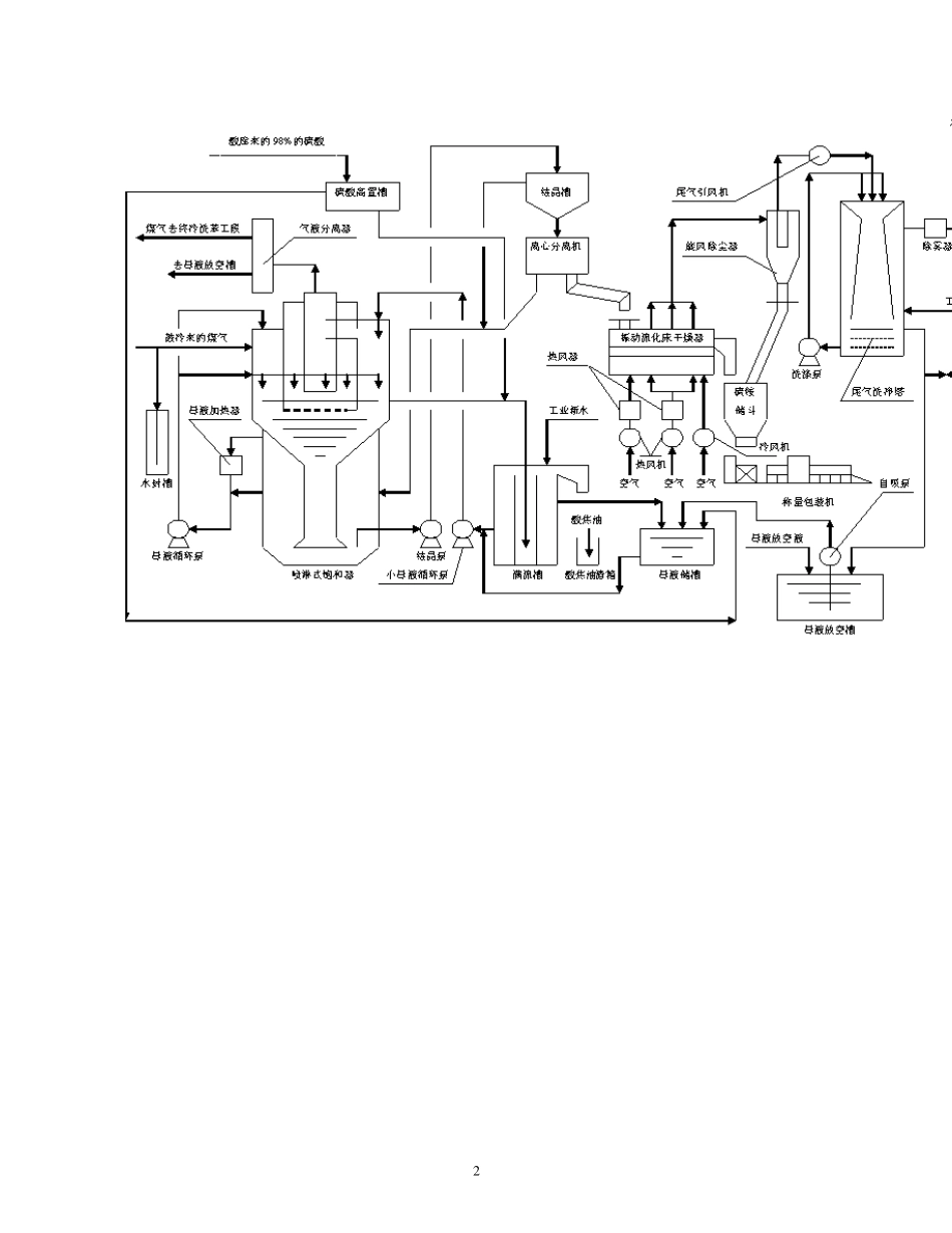
1 硫铵工段操作规程(一) 一、工艺流程简述 煤气鼓风机送来的煤气进入喷淋式硫铵饱和器。煤气在饱和器上段分两股进入环形室,与循环母液逆流接触,其中的氨被母液中的硫酸吸收,生成硫酸铵。脱氨后的煤气在饱和器的后室合并成一股,经小母液循环泵连续喷洒洗涤后,沿切线方向进入饱和器内旋风式除酸器,分出煤气中所夹带的酸雾,再经气液分离器进一步除去酸雾后,送至终冷洗苯工段。 饱和器下段上部的母液经大母液循环泵连续抽出送至饱和器上段环形喷洒室循环喷洒,喷洒后的循环母液经中心降液管流至饱和器的下段。在饱和器的下段,晶核通过饱和介质向上运动,使晶体长大,并引起晶粒分级。当饱和器下段硫铵母液中晶比达到 25%-40%(v%)时,用结晶泵将其底部的浆液抽送至室内结晶槽。饱和器满流口溢出的母液自流至满流槽,再用小母液循环泵连续抽送至饱和器的后室循环喷洒,以进一步脱出煤气中的氨。 饱和器定期加酸加水冲洗时,多余母液经满流槽满流到母液贮槽;加酸加水冲洗完毕后,再用小母液循环泵逐渐抽出,回补到饱和器系统。 设置母液加热器对母液进行加热,可以提高硫铵质量,当饱和器母液系统水不平衡(水分过剩)时,可通过母液加热器对母液进行加热,使多余的水分从煤气系统中带走,以维持系统的水平衡。 室内结晶槽中的硫铵结晶积累到一定程度时,将结晶槽底部的硫铵浆液经视镜控制排放到硫铵离心机,经离心机离心分离后,硫铵结晶从硫铵母液中分离出来。从离心机分出的硫铵结晶经溜槽排放到振动流化床干燥器,经干燥、冷却后进入硫铵贮斗。从硫铵贮斗出来的硫铵结晶经半自动称量、包装后送入成品库。 离心机滤出的母液与结晶槽满流出来的母液一同自流回饱和器的下段。干燥硫铵后的尾气经旋风分离器分离大量粉尘后,由引风机抽送至排气气洗净塔,用循环母液喷洒进一步除去残留粉尘,再经雾沫分离器除去夹带的液滴后排放至大气。 硫铵工段所需的 93%浓硫酸定期由油库工段送至硫铵工段硫酸高置槽,再经流量控制仪表及视镜加到饱和器系统的满流槽。 在脱硫工段检修时,蒸氨工段的氨汽接入饱合器前煤气中。 艺流程图如下: 2 3 本工序产品为硫铵,影响其质量的主要因素为:①母液酸度;②加酸制度;③洗水量;④母液循环量;⑤离心机下料量的大小;⑥风温及风量;⑦母液温度;⑧操作时间;⑨杂质的多少,喷洒的效果。 影响饱和器后煤气含氨量的因素有:①进饱和器的煤气含氨;②母液酸度;③母液喷洒量;④煤气量;⑤饱...

1、当您付费下载文档后,您只拥有了使用权限,并不意味着购买了版权,文档只能用于自身使用,不得用于其他商业用途(如 [转卖]进行直接盈利或[编辑后售卖]进行间接盈利)。
2、本站所有内容均由合作方或网友上传,本站不对文档的完整性、权威性及其观点立场正确性做任何保证或承诺!文档内容仅供研究参考,付费前请自行鉴别。
3、如文档内容存在违规,或者侵犯商业秘密、侵犯著作权等,请点击“违规举报”。

碎片内容

硫铵工段操作规程

确认删除?
VIP
微信客服
  • 扫码咨询
会员Q群
  • 会员专属群点击这里加入QQ群
客服邮箱
回到顶部