电脑桌面
添加小米粒文库到电脑桌面
安装后可以在桌面快捷访问

变电站各种工作流程图

变电站各种工作流程图_第1页
1/17
变电站各种工作流程图_第2页
2/17
变电站各种工作流程图_第3页
3/17
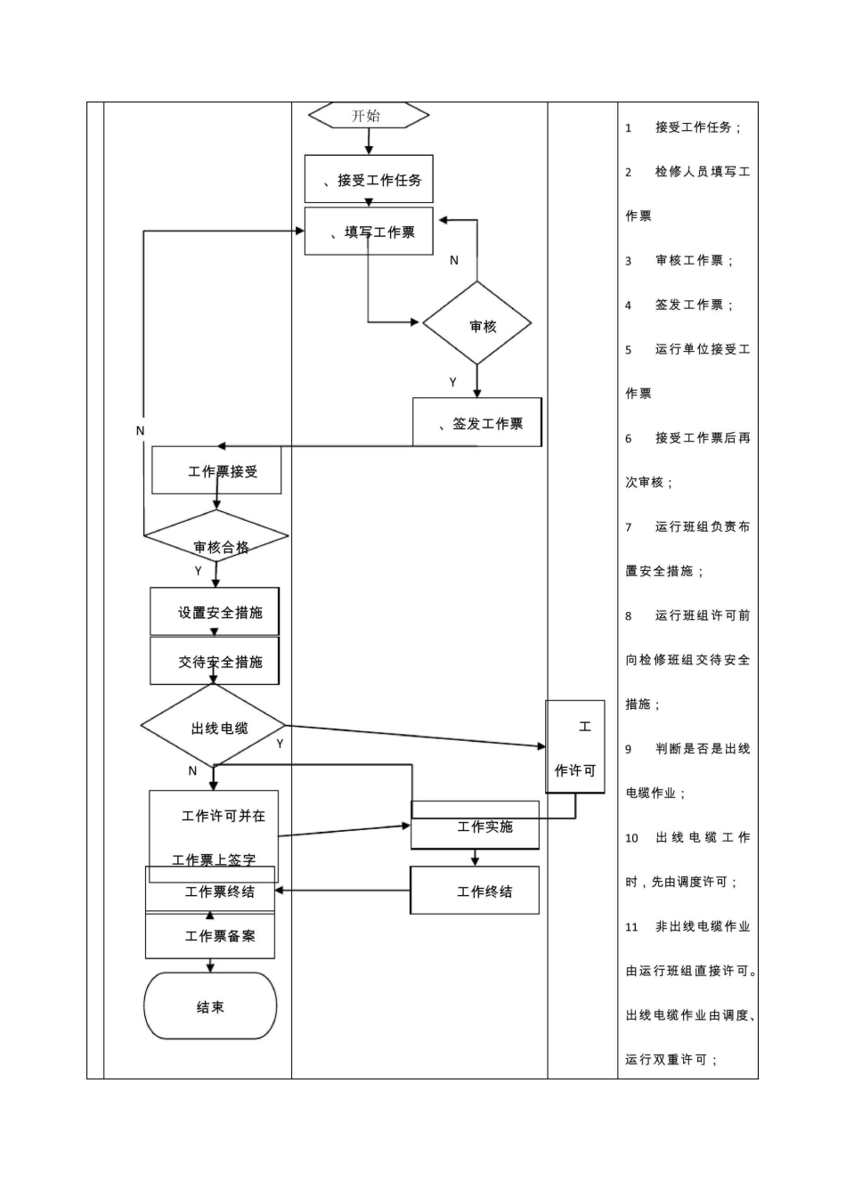
变电工作票流程图运行单位检修单位调度12 检修班组实施作业;13 工作终结:运行人员验收检修人员填写修试记录经运行人员审核后双方在工作票上办理工作终结手续;工作票终结:运行人员拆除围栏收回标示牌,办理工作票终结手续;运行人员将工作票备案。变电站交接班作业流程特殊情况;9发生紧急、特殊情况,立即停止交接,协同处理后再开始交接班;10接班并签名:接班人员对交班事项清除无异议,对交班人员所完成的各项工作认为符合要求各种记录与实际属实后交接班人员分别在运行记录簿上签字后正式接班;11记录存档:做好记录的保存工作;班前会:交接班结束后,接班值长根据天气、运行方式、工作情况等,安排本值内具体工作进行危险点预控和分析做好事故预相Q、O变电设备巡视流程图变电设备巡视流程图运行单位过程描述变电运行倒闸操作流程图变电站倒闸操作流程图运行单位调度流程说明工器具、钥匙、应急12 操作准备:包括安可行;1判断是否计划性工作;2非计划工作或配合其它单位停电时下达直接下达调度指令3调度依据检修计划提前向运行单位下达操作预令;4审令是否正确;5发布现场作业信息;SG186 系统填票;6审核操作票;7判断是否预令;8下达操作命令令;9 判断操作预令与操作动令是否一致;10 在模拟图板或五防机上进行模拟操作;11 判断模拟操作是否录音装置等准备;13 正式操作;14 检查操作质量,对整个操作的正确性及五防闭锁归位情况进行检查;15 汇报电力调度记录归档。变电缺陷处理流程图变电设备缺陷流程检修单位生产调度运行单位班组过程描述1 发现缺陷:通过汇 报 运行单位生产主管丰发现缺陷n开始巡视、检修、试验等通知单位1U 检修•r向 M式员缶可 度方 夬陷处停电通知检修单位汇报生产主管部门汇报调度停电方视式生产主管部门,方式审批收及闭环结束危急严重缺陷缺陷异常)监报本单位及发现设备缺陷;2 缺陷定性:运行班组判断是否为危急缺陷;3 若为危急缺陷则进入事故(异常)处理流程,4 若不是危急缺陷则进一步判断是严工作票流消缺验倒闸操作重还是一般缺陷5 严重缺陷汇报运行单位、值班调度及生产主管部门;6 通知检修单位;7 检修单位向调度方式员提出停电申8 方式员批准停电申请9 申请批准后,则通知检修单位并向调度下发方式卡;10缺陷暂不处理则运行班组加强监视(含一般缺陷)11缺陷汇报12调度拟令13进入倒闸操作流程;14进入工作票流程;15消缺及验收。变电事故及异常处理流程图变电事故及异...

1、当您付费下载文档后,您只拥有了使用权限,并不意味着购买了版权,文档只能用于自身使用,不得用于其他商业用途(如 [转卖]进行直接盈利或[编辑后售卖]进行间接盈利)。
2、本站所有内容均由合作方或网友上传,本站不对文档的完整性、权威性及其观点立场正确性做任何保证或承诺!文档内容仅供研究参考,付费前请自行鉴别。
3、如文档内容存在违规,或者侵犯商业秘密、侵犯著作权等,请点击“违规举报”。

碎片内容

变电站各种工作流程图

您可能关注的文档

确认删除?
VIP
微信客服
  • 扫码咨询
会员Q群
  • 会员专属群点击这里加入QQ群
客服邮箱
回到顶部