电脑桌面
添加小米粒文库到电脑桌面
安装后可以在桌面快捷访问

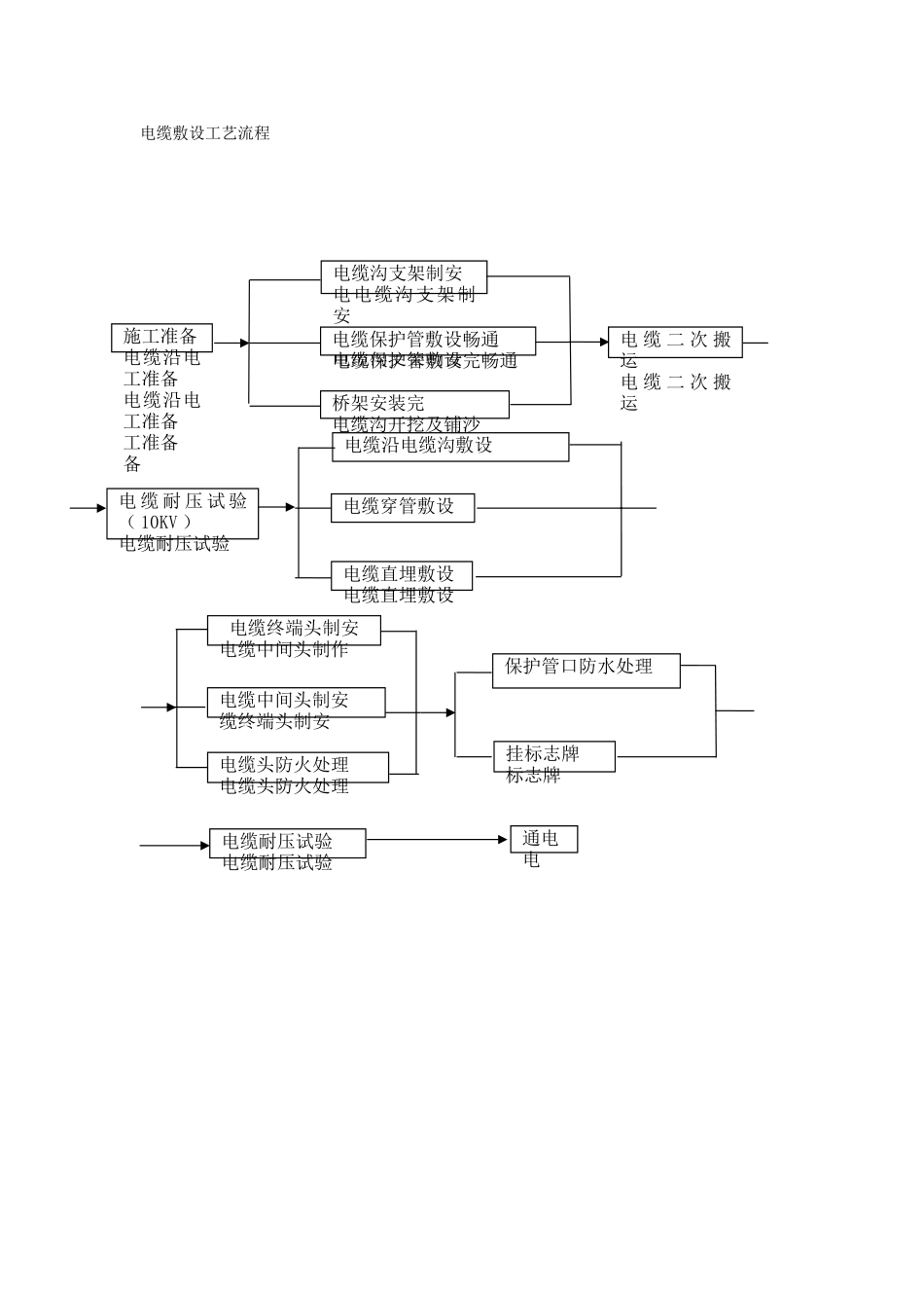
电缆敷设工艺流程

电缆敷设工艺流程_第1页
1/1
电缆敷设工艺流程施工准备电缆沿电工准备电缆沿电工准备工准备备电缆沟支架制安电电缆沟支架制安沟支架制安电缆沟支架制安电缆保护管敷设畅通电缆保护管敷设完畅通桥架安装完电缆沟开挖及铺沙电 缆 二 次 搬运电 缆 二 次 搬运电 缆 耐 压 试 验( 10KV )电缆耐压试验电缆穿管敷设电缆沿电缆沟敷设电缆直埋敷设电缆直埋敷设通电电电缆耐压试验电缆耐压试验挂标志牌标志牌电缆中间头制安缆终端头制安电缆终端头制安电缆中间头制作保护管口防水处理电缆头防火处理电缆头防火处理

1、当您付费下载文档后,您只拥有了使用权限,并不意味着购买了版权,文档只能用于自身使用,不得用于其他商业用途(如 [转卖]进行直接盈利或[编辑后售卖]进行间接盈利)。
2、本站所有内容均由合作方或网友上传,本站不对文档的完整性、权威性及其观点立场正确性做任何保证或承诺!文档内容仅供研究参考,付费前请自行鉴别。
3、如文档内容存在违规,或者侵犯商业秘密、侵犯著作权等,请点击“违规举报”。

碎片内容

电缆敷设工艺流程

确认删除?
VIP
微信客服
  • 扫码咨询
会员Q群
  • 会员专属群点击这里加入QQ群
客服邮箱
回到顶部