电脑桌面
添加小米粒文库到电脑桌面
安装后可以在桌面快捷访问

厂二期工程3号机组锅炉专业组织设计(41页)VIP免费

厂二期工程3号机组锅炉专业组织设计(41页)_第1页
1/39
厂二期工程3号机组锅炉专业组织设计(41页)_第2页
2/39
厂二期工程3号机组锅炉专业组织设计(41页)_第3页
3/39
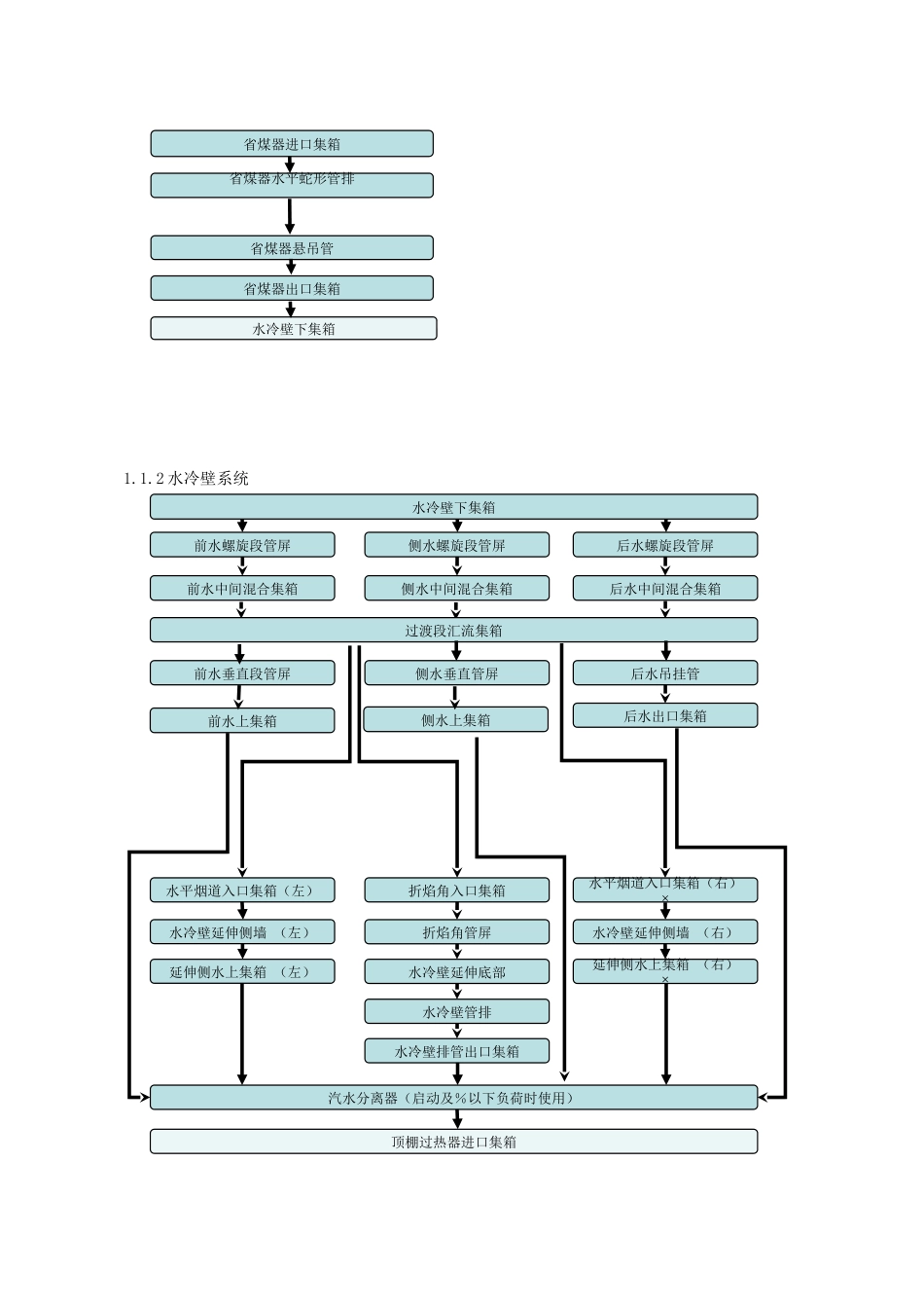
工程概况绥中发电厂二期机组锅炉为东方锅炉厂有限责任公司生产的超超临界参数变压运行直流炉、单炉膛、一次中间再热、前后墙对冲燃烧方式、平衡通风、固态排渣、全钢构架悬吊结构п型锅炉半露天布置燃煤锅炉。制粉系统采用采用中速磨、正压直吹式,每炉配台磨煤机。台磨煤机运行时能带锅炉负荷,台备用,布置在炉前煤仓间底层磨煤机基础上。锅炉尾部在炉后钢架排与排之间配备有两台容克式三分仓空气预热器,空气预热器主轴垂直布置,烟气和空气以逆流方式换热。两台空气预热器以锅炉纵向中心线对称布置。每台空气预热器由上梁、下梁、支承轴承、转子、导向轴承、外壳连接板、驱动装置、油系统、水清洗、蒸汽吹扫、转子密封装置、调节装置及红外线监测装置等组成。脱硫部分包括烟气系系统、吸收塔系统、事故浆罐池部分、石膏浆液处理系统、工艺水系统、石灰石浆液制备及供浆系统、废水旋流收集系统、压缩空气系统、检修起吊设备。锅炉(工况)主要技术参数如下:过热蒸汽流量过热蒸汽出口压力()过热蒸汽出口温度603℃再热蒸汽流量再热蒸汽进口压力再热蒸汽出口压力再热蒸汽进口温度351℃再热蒸汽出口温度603℃省煤器进口给水温度±5℃锅炉效率%系统流程1.1.1省煤器系统(见附图)1.1.2水冷壁系统省煤器进口集箱省煤器出口集箱水冷壁下集箱省煤器水平蛇形管排省煤器悬吊管水冷壁下集箱前水螺旋段管屏前水上集箱前水中间混合集箱前水垂直段管屏侧水螺旋段管屏侧水上集箱侧水中间混合集箱侧水垂直管屏后水螺旋段管屏后水中间混合集箱后水吊挂管后水出口集箱过渡段汇流集箱折焰角入口集箱折焰角管屏水冷壁延伸底部水冷壁管排水冷壁排管出口集箱水平烟道入口集箱(右)×水冷壁延伸侧墙(右)延伸侧水上集箱(右)×汽水分离器(启动及%以下负荷时使用)水平烟道入口集箱(左)水冷壁延伸侧墙(左)延伸侧水上集箱(左)顶棚过热器进口集箱1.1.3过热系统1.1.4再热系统顶棚过热器进口集箱侧包墙过热器管屏包墙出口混合集箱×顶棚出口集箱顶棚过热器管屏后包墙过热器管屏前包墙过热器管屏中隔墙过热器管屏低温过热器管屏低温过热器出口集箱屏式过热器进口集箱屏式过热器管屏屏式过热器出口集箱高温过热器进口集箱高温过热器管屏高温过热器出口集箱前包墙过热器下集器侧包墙过热器下集箱中隔墙过热器下集箱后包墙过热器管屏主要系统简介1.2.1锅炉钢架锅炉钢架总宽度约为70m,共分为~等七列;总深度约为74.8m,分为~共八排。钢结构主要由顶板、立柱、横梁、垂直支撑、水平支撑等部件组成,各构件之间采用扭剪型高强度螺栓连接,顶板由主梁、次梁和小梁组成一个稳定结构,主梁端有垂直支撑;在锅炉、、、、等五个轴线共布置五件叠形连接的大板梁,大板梁的顶标高约为85900mm;炉架高度方向设置刚性平台,钢架二侧钢结构采用双排柱,内侧柱为主要承重钢柱,外侧副柱则通过梁、水平支撑与内侧柱相连,以增加钢架的整体稳定性。1.2.2锅炉受热面锅炉受热面主要布置在钢架的内,分为前炉膛、水平烟道、后竖井三部分。前炉膛炉墙为水冷壁结构,后炉膛炉墙为包墙结构。水冷壁结构上部为垂直膜式水冷壁结构,下部为螺旋管圈膜式结构,两者之间采用集箱、连通管、汇合集箱连接。前炉膛上部布置有屏式过热器,折烟角上方布置有高温过热器,在水平烟道上布置了高温再热器。后竖井由中间隔墙分隔成前后两部分,前部布置有低温再热器,后部从上到下布置了低温过热器和省煤器。水冷壁系统通过吊杆悬吊,集箱外置。后炉膛内部组件低温再热器、省煤器、低温过热器的蛇形管排,通过支撑和悬吊式定位,蛇形管排均前后排列。低温过热器进口集箱布置在省煤器管排上部,省煤器进口集箱布置在41600mm左右。烟气经省煤器后由尾部烟道引入、间的两个三分仓回转式空气预热器。1.2.3锅炉烟风系统空气经消音器进入一次风机后,在一次风机出口抽一路为冷一次风至炉前作为调温风,一次风机出口另一部分经预热器预热后作为热一次风,热一次风与调温风混合后从磨煤机前面进入,把磨制合格的煤粉从磨煤机出口煤粉管输送到锅炉同一层燃烧器的煤粉喷嘴而进入锅炉;二次风经消音器和二次风机由预热器预热后经二次风道直接进入...

1、当您付费下载文档后,您只拥有了使用权限,并不意味着购买了版权,文档只能用于自身使用,不得用于其他商业用途(如 [转卖]进行直接盈利或[编辑后售卖]进行间接盈利)。
2、本站所有内容均由合作方或网友上传,本站不对文档的完整性、权威性及其观点立场正确性做任何保证或承诺!文档内容仅供研究参考,付费前请自行鉴别。
3、如文档内容存在违规,或者侵犯商业秘密、侵犯著作权等,请点击“违规举报”。

碎片内容

厂二期工程3号机组锅炉专业组织设计(41页)

您可能关注的文档

确认删除?
VIP
微信客服
  • 扫码咨询
会员Q群
  • 会员专属群点击这里加入QQ群
客服邮箱
回到顶部