电脑桌面
添加小米粒文库到电脑桌面
安装后可以在桌面快捷访问

乌氏粘度计上课讲义VIP免费

乌氏粘度计上课讲义_第1页
1/10
乌氏粘度计上课讲义_第2页
2/10
乌氏粘度计上课讲义_第3页
3/10
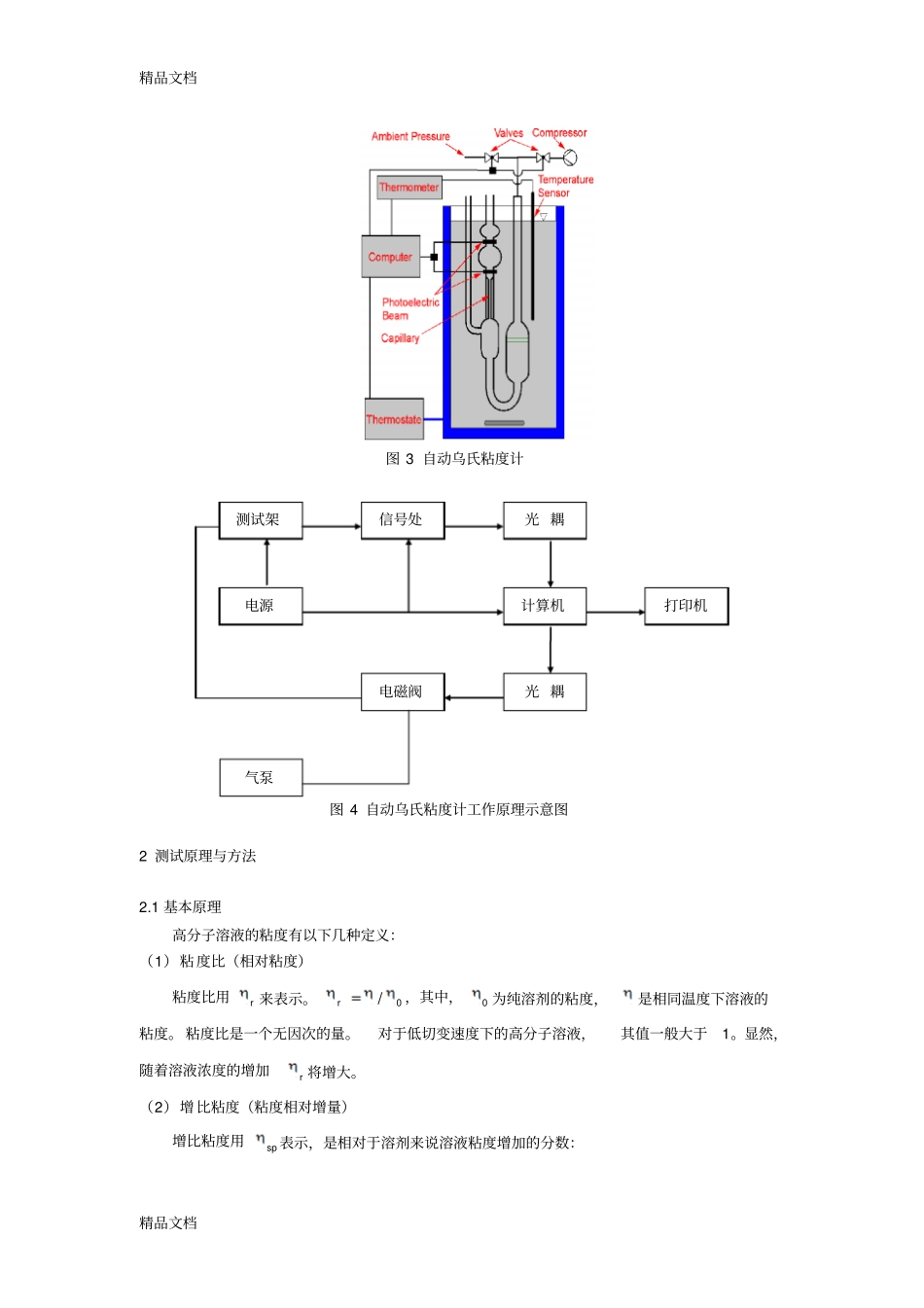
精品文档精品文档乌氏粘度计1概述在前面的第三章中,介绍了压力型毛细管粘度计。本章将要介绍的乌氏粘度计(UbbeloHdeViscometer),是一种重力型的毛细管粘度计,是基于相对测量法的原理而设计的。也即依据液体在毛细管中的流出速度来测量液体的特性粘度(也称为极限粘度)。与其他重力型粘度计相比,它是属于悬挂液柱型粘度计。图1为一个普通的三支管玻璃乌氏粘度计。它具有一根内径为R,长度为L的毛细管,毛细管上端有一个体积为V的小球,小球上下有刻线a和b。它是由奥氏粘度计改进而来的。为了便于说明乌氏粘度计的特点,我们将它与奥氏粘度计作一个比较。图2所示为奥氏粘度计。从图中可以看出,乌氏粘度计与奥氏粘度计最大的区别是它多了一根支管C,而这就使两者的测试性能完全不同。在实验中由A管向B管抽溶液时,C管密闭;随后将C管通大气,这样毛细管下端的液面下降。毛细管内流下的液体形成了一个气承悬液柱,出毛细管下端时,将沿管壁流下。这样可以避免出口处产生湍流的可能,而且等效平均液柱高h(即为悬液柱的高度)同A管内液面的高低无关。而对于奥氏粘度计,其等效平均液柱高h则是A、B两管的液面差,显然在液体从毛细管流出的过程中,h的值是不断变化的。这样测试的结果就还受到A管液面的影响。因此在稀释法测定特性粘数的实验中,乌氏粘度计特别方便。图1乌氏粘度计图2奥氏粘度计随着技术的改进,目前世界上已有不少国家可以生产自动乌氏粘度计。图3是自动乌氏粘度计的示意图。在a和b之间的测试架的一侧装有一对红外发光管,另一侧装有一对光电接收管,当毛细管的流体由于运动遮挡红外光束时即会产生一电信号,从而实现了自动分析,图4为其工作的原理示意图。BCABAababLDD精品文档精品文档图4自动乌氏粘度计工作原理示意图2测试原理与方法2.1基本原理高分子溶液的粘度有以下几种定义:(1)粘度比(相对粘度)粘度比用r来表示。0/r,其中,0为纯溶剂的粘度,是相同温度下溶液的粘度。粘度比是一个无因次的量。对于低切变速度下的高分子溶液,其值一般大于1。显然,随着溶液浓度的增加r将增大。(2)增比粘度(粘度相对增量)增比粘度用sp表示,是相对于溶剂来说溶液粘度增加的分数:图3自动乌氏粘度计测试架电源信号处光耦计算机光耦电磁阀气泵打印机精品文档精品文档11000rsp增比粘度也是一个无因次的量。(3)比浓粘度(粘数)对高分子溶液,增比粘度往往随溶液的浓度增加而增大,因此常用其与浓度之比来表征溶液的粘度,称为比浓粘度,即CCrsp1它表示当溶液浓度为C时,单位浓度对增比粘度的贡献。实验证明,其数值亦随浓度的变化而变化。比浓粘度的因次是浓度的倒数,一般用厘米3/克表示。比浓对数粘度(对数粘度)其定义是粘度比的自然对数与浓度之比,即CCspr)1ln(ln其值也是浓度的函数,因次与比浓粘度相同。(4)特性粘度(极限粘度)因为比浓粘度Csp/和比浓对数粘度Cr/ln均随溶液浓度而改变,故以其在无限稀释时的外推值作为溶液粘度的量度,用[]表示这种外推值,即CCrCspClnlimlim][00[]称为特性粘度,又称极限粘度,其值与浓度无关,其因次也是浓度的倒数。上述粘度的测定原理如下:待测液体自A管加入,经B管将液体吸至a线以上,使B管通大气,任其自然流下,记录液面流经a及b线的时间t。这样外加力就是高度为h的液体自身的重力,用P表示。假定液体流动时没有发生湍流,即外加力P全部用以克服液体对流动的粘滞阻力。则根据牛顿粘度定律可导出如下的关系:lVtPR84(1)上式称为泊肃叶(Poiseuille)定律。在实际的测定中,由于用同一支粘度计测定溶液与溶剂的流出时间,故V、l、R相等。上式可改写为:kPt(2)其中,lVRk84。溶剂(标准溶液)的粘度为000tkP。而溶液的相对粘度为00000tPPttkPkPtr(3)精品文档精品文档液体在液柱高度相同高度时,压力之比可以用密度比代替。即00PP,则00ttr(4)由于测粘度时,溶液粘度比较稀,溶液与溶剂二者密度相差极小,可近似认为:0,将其代入式(8-4)得:0000ttttr(5)并且,很容易得到:001tttrsp(6)这样,由纯溶剂的流出时间0t和各种浓度的溶液的流出时间t,可求出各种浓度的r、sp、Csp/和Cr/ln之值。以Csp/和...

1、当您付费下载文档后,您只拥有了使用权限,并不意味着购买了版权,文档只能用于自身使用,不得用于其他商业用途(如 [转卖]进行直接盈利或[编辑后售卖]进行间接盈利)。
2、本站所有内容均由合作方或网友上传,本站不对文档的完整性、权威性及其观点立场正确性做任何保证或承诺!文档内容仅供研究参考,付费前请自行鉴别。
3、如文档内容存在违规,或者侵犯商业秘密、侵犯著作权等,请点击“违规举报”。

碎片内容

乌氏粘度计上课讲义

您可能关注的文档

确认删除?
VIP
微信客服
  • 扫码咨询
会员Q群
  • 会员专属群点击这里加入QQ群
客服邮箱
回到顶部