电脑桌面
添加小米粒文库到电脑桌面
安装后可以在桌面快捷访问

监理单位工作程序VIP免费

监理单位工作程序_第1页
1/7
监理单位工作程序_第2页
2/7
监理单位工作程序_第3页
3/7
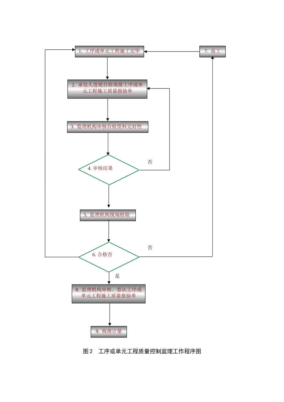
图1监理工作程序图1.发包人发布监理或邀请书2.监理编制〔包括监理大纲〕参加3.发包人选定监理4.发包人与监理签订监理合同5.监理机构编写监理规划及监理施行细那么6.监理机构施行监理7.监理合同完毕图2工序或单元工程质量控制监理工作程序图6.合格否是1.工序或单元工程施工完毕2.承包人进展自检填报工序或单元工程施工质量报验单3.监理机构审核自检资料完好性4.审核结果5.监理机构现场检验8.监理机构审核、签认工序或单元工程施工质量报验单9.核准计量7.返工否否图3质量评定监理工作程序图15.质量监视部门提出工程工程质量评定向开工验收会提出工程工程质量等级的建议13.工程工程完工9.工程完工8.质量监视部门审查核定质量等级〔大型枢纽主体建筑物的分部工程〕7.质量监视部门审查核备质量等级〔一般分部工程〕6.监理机构审核分部工程质量评定等级评定表复核分部工程质量等级3.监理机构审核单元工程质量评定等级评定表复核单元工程质量等级11.监理机构审核分部工程质量评定等级评定表复核分部工程质量等级进入下一分部工程进入下一部位工程进入下一单元工程1.单元工程完工2.承包人填写单元工程质量评定等级评定表组织评定单元工程质量等级4.分部工程完工5.承包人填写分部工程质量评定等级评定表进展分部工程质量等级评定10.承包人填写工程质量评定评定表进展工程质量等级评定12.质量监视部门核定工程质量等级14.质量监视部门核定工程工程质量等级图4进度控制监理工作程序图5.监理机构审批不同意否13.修订进度方案14.继续施工8.监理机构监视、检查施工进度6.调整和修改施工进度方案同意7.承包人施行施工进度方案按月编报施工进度2.监理机构审批3.调整和修改施工总进度方案4.承包人编报年、季、月施工进度方案是否12.监理机构审批是否满足要求同意不同意1.承包人提交施工总进度方案9.发生实际进度与方案进度不符〔拖后〕是10.是否影响总工、后续工作安排11.承包人调整进度方案图5工程款支付监理工作程序图否11.发包人、承包人是否承受是15.监理机构适宜价格16.进入争议解决程序12.承包人、发包人协商价格10.监理机构审核承包人报价报发包人9.承包人报价6.监理机构核查签发变更设计图是13.一致同意不同意4.发包人审批同意不同意2.监理机构审核建议书否6.是否通过1.单元工程验收合格2.承包人申请工程计量3.监理机构进展工程计量、复核4.承包人编制并提交工程价款月支付申请5.监理机构审核7.监理机构签发工程价款月付款证书8.报发包人审批9.发包人支付否1.设计、监理机构、承包人、发包人单独或共同提出工程变更建议书5.设计进展变更设计8.监理机构承包人就工程变更报价14.进展变更支付3.按原方案施工7.承包人施工是图6变更监理工作程序图是11.索赔支付10.进入争议解决程序否8.监理机构做出索赔处理5.监理机构审核索赔4.承包人提交索赔申请3.监理机构核查索赔工程记录和资料2.承包人向监理机构提交索赔意向9.发包人、承包人是否承受1.索赔发生6.是否需要提交补充材料7.承包人提交补充资料监理机构审核是否图7索赔处理监理工作程序图

1、当您付费下载文档后,您只拥有了使用权限,并不意味着购买了版权,文档只能用于自身使用,不得用于其他商业用途(如 [转卖]进行直接盈利或[编辑后售卖]进行间接盈利)。
2、本站所有内容均由合作方或网友上传,本站不对文档的完整性、权威性及其观点立场正确性做任何保证或承诺!文档内容仅供研究参考,付费前请自行鉴别。
3、如文档内容存在违规,或者侵犯商业秘密、侵犯著作权等,请点击“违规举报”。

碎片内容

监理单位工作程序

确认删除?
VIP
微信客服
  • 扫码咨询
会员Q群
  • 会员专属群点击这里加入QQ群
客服邮箱
回到顶部