电脑桌面
添加小米粒文库到电脑桌面
安装后可以在桌面快捷访问

展鹏门机的电气接线及调试VIP专享VIP免费

展鹏门机的电气接线及调试_第1页
1/14
展鹏门机的电气接线及调试_第2页
2/14
展鹏门机的电气接线及调试_第3页
3/14
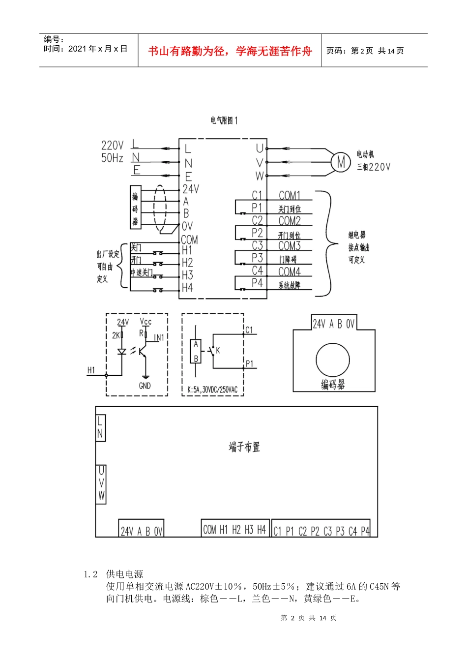
第1页共14页编号:时间:2021年x月x日书山有路勤为径,学海无涯苦作舟页码:第1页共14页展鹏门机的电气接线及调试1电气接线说明1.1电气接线图(电气附图1)第2页共14页第1页共14页编号:时间:2021年x月x日书山有路勤为径,学海无涯苦作舟页码:第2页共14页1.2供电电源使用单相交流电源AC220V±10%,50Hz±5%;建议通过6A的C45N等向门机供电。电源线:棕色――L,兰色――N,黄绿色――E。第3页共14页第2页共14页编号:时间:2021年x月x日书山有路勤为径,学海无涯苦作舟页码:第3页共14页1.3编码器接线出厂时配有编码器连线,只需与控制器紧密连接即可。1.4电机线出厂时电机上配有三相电机线,只需与控制器紧密连接即可。1.5输入/输出信号接线1.5.1输入输入共有四个共COM的端子,每个输入端子均可独立定义成参数表中H组任一功能,常开或常闭也可任意定义,但不可重复定义,否则报错。参数H1-H4分别对应输入端子H1-H4。以下为出厂缺省定义:1.5.1.1关门输入――即加在COM和H1上的持续导通信号;1.5.1.2开门输入――即加在COM和H2上的持续导通信号;1.5.1.3慢关门输入――即加在COM和H3上的持续导通信号,一般用于超时强迫关门使用。1.5.1.4电眼信号――在A1=03/04门机自动运行时,可以接入电眼保护信号,一般用于演示,正常运行时门机由端子信号控制,此设定不起作用。注意:输入信号电源由门机控制器提供,不得接入外界电源!1.5.2输出输出共有四对相互独立的继电器触点(容量为3A,30VDC/250VAC),每对输出端子均可独立定义成参数表中P组任一功能,常开或常闭也可任意定义。参数P1-P4分别对应输出端子对C1-P1到C4-P4。以下为出厂缺省定义:1.5.2.1关门到位信号――关门到位时C1与P1导通;1.5.2.2开门到位信号――开门到位时C2与P2导通;1.5.2.3门障碍信号――开关门遇障碍时C3与P3导通;1.5.2.4系统故障信号――有系统内部故障时C4与P4导通。1.5.2.5关门到位提前输出信号――在关门最后剩下50mm时输出该信号,一般用于屏蔽此位置过后的安全触板动作信号。1.6传动方式开门宽度小于1500mm的门机采用直接传动方式,防爆门机及开门宽度大于等于1500mm的门机采用一级减速传动方式。门机变频器的A7参数需根据传动方式和开门宽度的大小作相应调整,具体如下:1.6.1直接传动方式A7=001.6.2一级减速传动方式1500-2400mmA7=031.6.3一级减速传动方式2500-3000mmA7=011.6.4小开门宽度防爆门机A7=042面板说明第4页共14页第3页共14页编号:时间:2021年x月x日书山有路勤为径,学海无涯苦作舟页码:第4页共14页2.1双位七段码显示2.1.1正常工作状态下显示门位置的脉冲位置脉冲用双位十进制显示:门完全闭合位置(门刀已完全放开)显示为00,门完全开足位置显示为99,其它位置按比例显示。2.1.2修改参数时,参数类别号以双位十六进制显示;参数值用双位十进制显示,当前位闪烁显示。2.1.3参数值设置报警以双位闪烁方式显示,十位闪烁显示出错的参数类别(U、H、P),个位闪烁显示“-”。2.1.4故障显示,十位闪烁显示“-”,个位闪烁显示故障代码(1-8)。2.1.5面板显示优先级:参数设置>参数值设置故障>门机故障>正常显示。2.2键盘分布①③②④左上①键-----∧键,向上翻转参数号/参数值增1/面板开门;左下②键-----∨键,向下翻转参数号/参数值减1/面板关门;右上③键-----F键,进入参数设置/光标移位/退出参数设置/中止开关门;右下④键-----Enter键,进入参数修改/确认修改值。2.3在设定A1=01/A1=02时,可按∧键开门或∨键关门在A1=02时,按∧键/∨键可使正在开/关门中的门机反向关门或开门;在A1=02/A1=03/自学习开关门时,可用F键中止本次开关门运行。2.4在非开关门状态下,按F键从正常显示脉冲进入参数设定状态。2.5首先面板显示参数号A1,这时可按∧或∨键往上或往下翻转,可持续按住∧或∨键快速翻转,找到要修改的参数号。2.6按Enter键进入参数修改状态,显示变为当前参数的参数值,这时可按∧或∨键修改参数值,可持续按住∧或∨键快速增减;也可按F键(在参数修改状态时转义为移位键)使光标从个位移至十位或从十位移到个位,然后修改参数值,...

1、当您付费下载文档后,您只拥有了使用权限,并不意味着购买了版权,文档只能用于自身使用,不得用于其他商业用途(如 [转卖]进行直接盈利或[编辑后售卖]进行间接盈利)。
2、本站所有内容均由合作方或网友上传,本站不对文档的完整性、权威性及其观点立场正确性做任何保证或承诺!文档内容仅供研究参考,付费前请自行鉴别。
3、如文档内容存在违规,或者侵犯商业秘密、侵犯著作权等,请点击“违规举报”。

碎片内容

展鹏门机的电气接线及调试

精品中小学文档+ 关注
实名认证
内容提供者

精品资料,值得下载

确认删除?
VIP
微信客服
  • 扫码咨询
会员Q群
  • 会员专属群点击这里加入QQ群
客服邮箱
回到顶部