电脑桌面
添加小米粒文库到电脑桌面
安装后可以在桌面快捷访问

020设备评级管理标准QGJJYW--06--XXXX-020VIP免费

020设备评级管理标准QGJJYW--06--XXXX-020_第1页
1/133
020设备评级管理标准QGJJYW--06--XXXX-020_第2页
2/133
020设备评级管理标准QGJJYW--06--XXXX-020_第3页
3/133
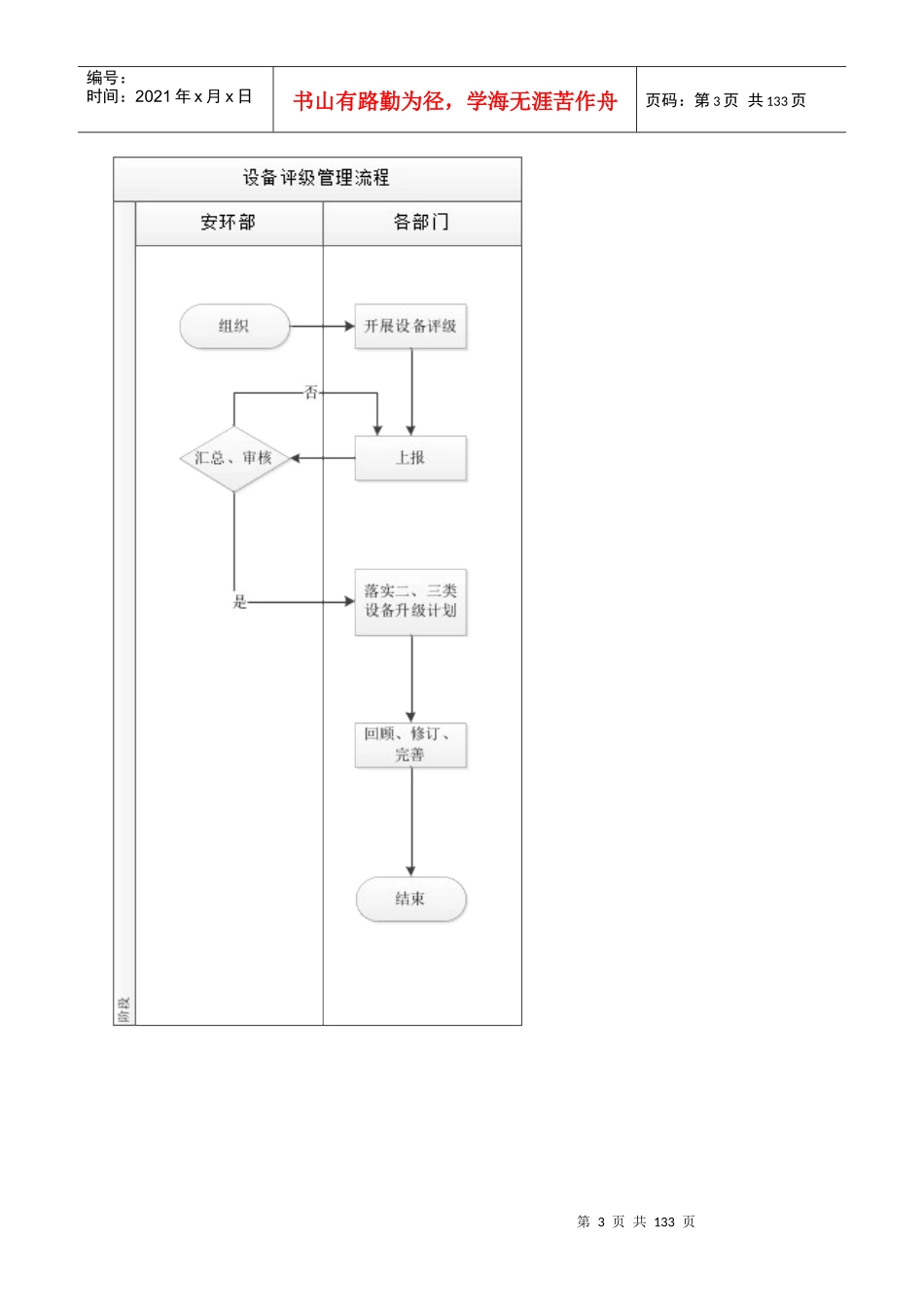
第1页共133页编号:时间:2021年x月x日书山有路勤为径,学海无涯苦作舟页码:第1页共133页设备评级管理标准1总则1.1目的通过对设备的评级,掌握设备运行状况,便于制定设备的维护及检修计划,以保证设备的可靠运行。1.2范围本标准规定了设备评级的管理、评级方法及应用,适用于检修部、生产部、矿山部、质管部。2.1引用文件--《钻石综合风险管理体系》2.22.1应用文件无3术语和定义3.1功能单元设备中能独立完成某一特定功能的最小单位,如转子、定子、冷却器、断路器等(系统中以组成系统的单台设备为功能单元,单台设备中以组成设备的单个部件为功能单元)。3.2设备:系统的组成部分,由一些功能单元组成,能够实现一定功能的整体。如立磨、回转窑、篦冷机、辊压机、水泥磨、皮带机,斗提机、风机等。3.3系统由不同设备按照一定关系组成的能够实现特定功能的整体,如生料系统、烧成系统、水泥粉磨系统、水泥包装系统、原煤系统、余热发电系统、厂用系统等。4职责4.1安环部设备专责4.1.1组织开展设备评级工作。4.1.2负责汇总、审核工作。4.2各部门技术专责负责组织本部门的设备评级工作,对二、三类设备制定升级措施。5管理内容与方法5.1管理要求5.1.1公司每年11月开展设备评级工作,并在各部门完成设备评级工作10日内完成汇总、分析。5.1.2由安环部发文,各生产部门按期完成所辖设备的评级工作并上报。5.1.3设备评级严格按设备定级标准执行,设备定级标准详见附录。5.1.4对评为二、三类的设备必须制定升级措施。5.2设备评级方法5.2.1现场检查,即现场测量振动、温度、听声音等。第2页共133页第1页共133页编号:时间:2021年x月x日书山有路勤为径,学海无涯苦作舟页码:第2页共133页5.2.2查阅资料,即查阅相关设计图纸、检修记录、检修报告、竣工验收报告、年度有关报表、缺陷记录、设备台帐等;5.2.3相关资料收集完后,根据设备定级标准(详见附录)完成设备定级。5.2.4设备定级后,填写设备定级统计表(详见附录),并对二、三类设备制定升级措施。5.3应用5.3.1各设备管辖部门应根据设备评级情况作好设备技改、维护保养、设备检修计划安排。5.3.2将设备评级情况作为大、小修项目制定的依据。5.3.3对二、三类设备制定升级措施,各设备管辖部门必须按时完成设备升级工作。5.4回顾与更新在有新设备投运、安全生产风险发生变化时,检修部应组织识别变化带来的风险,并对设备评级标准进行修订和完善。5.5记录保存设备评级表、设备定级统计表由设备管辖部门保存三年。6附则6.1本标准由检修部负责解释。6.2本标准自发布之日起正式实施。7附录附录1:设备评级管理流程附录2:设备定级标准附录3:设备定级统计表附录1:设备评级管理流程第3页共133页第2页共133页编号:时间:2021年x月x日书山有路勤为径,学海无涯苦作舟页码:第3页共133页第4页共133页第3页共133页编号:时间:2021年x月x日书山有路勤为径,学海无涯苦作舟页码:第4页共133页附录2:设备定级标准锅炉班组:评估人:审核人:评估时间:设备评级设备名称评级内容是否符合要求综合评级是否一类二类三类锅炉1持续达到铭牌出力,或经上级批准的出力,并能随时投入运行。2效率达到设计水平或国内同类型锅炉先进水平。3汽温、汽压、炉膛压力、漏风系数、蒸汽品质等均能符合运行规程的规定。4汽包、联箱、空气预热器、受热面腐蚀或磨损轻微、受热面管道蠕胀正常。5附属设备运行情况良好,保证锅炉安全出力和效率。转动机械的振动达到“良”。6安全门、防爆门、水位报警、灭火保护等保护和信号装置完好、动作可靠、安全门不漏汽。7主要调节装置如:汽温、汽压、给水、燃烧等自动调节装置,能经常投入使用。8锅炉范围的给水及主蒸汽管道支吊架正常,保温良好,高温高压蒸汽管道金属组织和蠕胀不超过规定,焊口无重大缺陷。9除尘装置运行正常,除尘效率达到设计要求或符合环境保护规定。10锅炉本体部件、附件齐全、汽压表、汽温表、水位计、流量表、氧量排烟温度表、锅炉正、负压力表完好。11炉墙无重大缺陷,保温良好,无漏烟。12锅炉机组及周围环境清洁“七漏”基本消除,照明良好,设备编号标志齐全正确一类标准:满足上述1~12条...

1、当您付费下载文档后,您只拥有了使用权限,并不意味着购买了版权,文档只能用于自身使用,不得用于其他商业用途(如 [转卖]进行直接盈利或[编辑后售卖]进行间接盈利)。
2、本站所有内容均由合作方或网友上传,本站不对文档的完整性、权威性及其观点立场正确性做任何保证或承诺!文档内容仅供研究参考,付费前请自行鉴别。
3、如文档内容存在违规,或者侵犯商业秘密、侵犯著作权等,请点击“违规举报”。

碎片内容

020设备评级管理标准QGJJYW--06--XXXX-020

您可能关注的文档

确认删除?
VIP
微信客服
  • 扫码咨询
会员Q群
  • 会员专属群点击这里加入QQ群
客服邮箱
回到顶部