电脑桌面
添加小米粒文库到电脑桌面
安装后可以在桌面快捷访问

道路工程监理实施细则m7VIP免费

道路工程监理实施细则m7_第1页
1/43
道路工程监理实施细则m7_第2页
2/43
道路工程监理实施细则m7_第3页
3/43
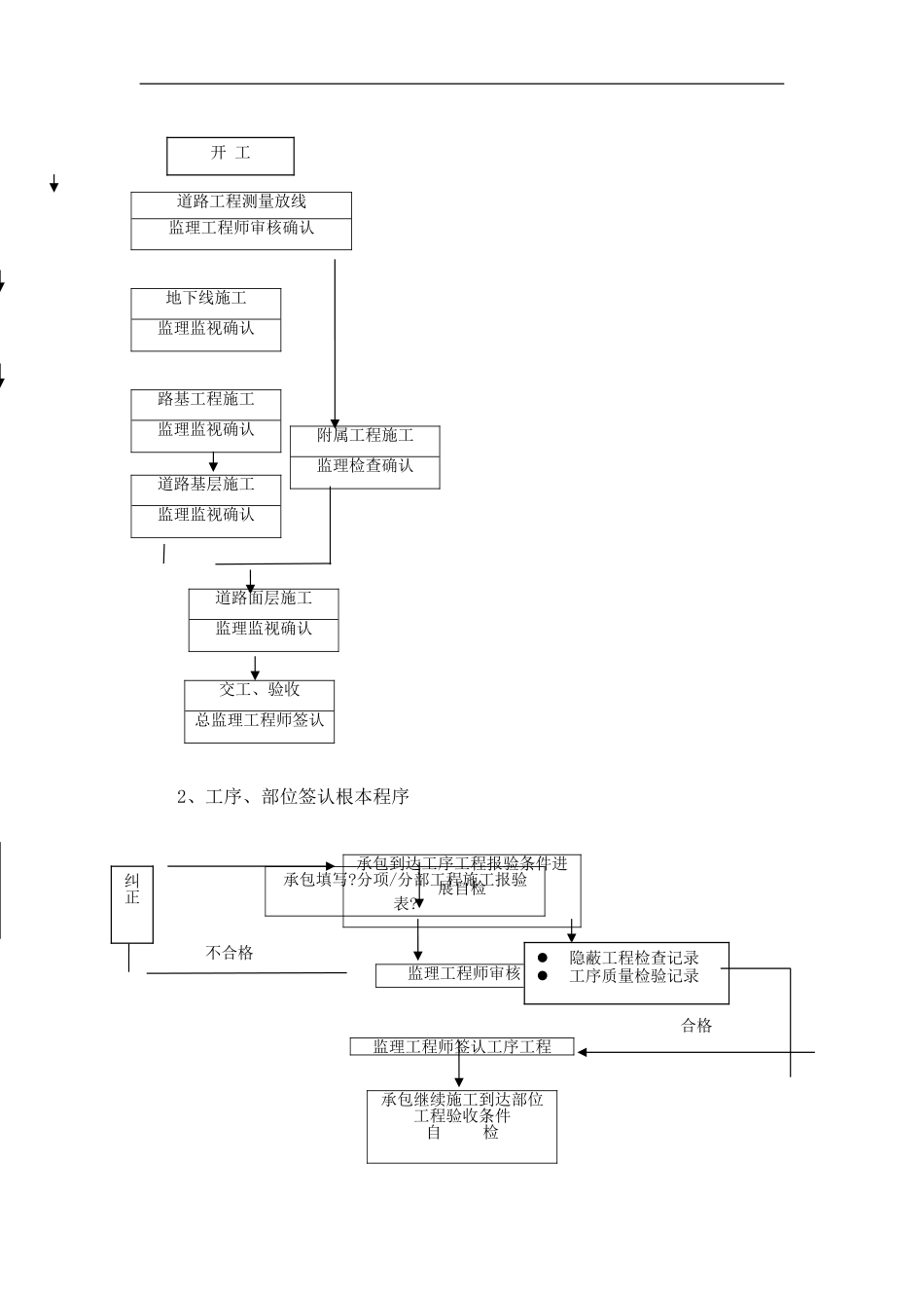
HebeiKeXinShiDeprojectmanagementCo.LtdManagementdetailedrules一、工程工程概况1、工程工程名称:迁安丰庆大路道路工程〔惠民大街-惠安大街〕2、建立地点:迁安丰庆大路道路工程〔惠民大街-惠安大街〕位于迁安河东区。3、设计:唐山规划建筑设计研究院4、建立:迁安城建立开展5、监理:河北科信实德工程工程理6、施工:唐山建立集团有限责任7、工程主要特征:迁安丰庆大路道路工程〔惠民大街-惠安大街〕为新建工程北起惠民大街南至惠安大街道路全长543.146m。本工程道路等级为中等城主干道设计轴载100KN设计年限内车道累计轴次3465万次计算行车速度40Km/h抗震为7度路面类型为沥青混凝土路面;压实为重型压实。本工程断面和路面构造如下:本工程设计道路红线宽40m道路控制线47m为三幅路道路型式。路幅为:6m〔人行道〕-6.5m〔非机动车道〕-3m〔绿化带〕-16m〔机动车道〕-3m〔绿化带〕-6.5m〔非机动车道〕-6m〔人行道〕。路拱曲线采用抛物线接直线型路拱横坡1.5;人行道路面采用直线型路拱横坡1.5。机动车道路面构造自上而下依次为4cm细粒式沥青混凝土〔AC-13F〕粘油层8cm粗粒式沥青混凝土〔AC-25C〕透层沥青54cm水泥稳定碎石〔三步〕。非机动车道路面构造自上而下依次为4cm细粒式沥青混凝土〔AC-13F〕粘油层6cm中粒式沥青混凝土〔AC-20C〕透层沥青36cm水泥稳定碎石〔两步〕。人行道路面构造自上而下依次为6cm彩色面包砖2cm水泥砂浆〔1:2〕15cmC15水泥混凝土。车行道路缘石采用花岗石条石。本工程土基要求如下:填方路基宜选用级配较好的粗粒土作为填料。不同填料填筑路基应分层填筑。填方路基应分层铺筑均匀压实。本工程雨、污水道均选用II级钢筋混凝土承插胶圈接口;道按设计坡度施工不得反坡道坐落在砂石根底上。污水井采用圆形砖砌污水检查井雨水井采用圆形砖砌雨水检查井所有雨水收水口支径均为DN300。二、监理工作流程本政工程总的监理工作流程为:监视清淤工程施工→监视土方开挖工程施工→监视水稳基层施工、雨污水工程施工→监视路缘石施工→监视路面基层施工→监视路面面层施工如分流水段组织施工其监理工作流程如前。承包应做到:先熟悉设计图纸、施工质量验收、技术规程后进展施工准备再组织施工;先编制施工技术后审查批准再实行;先编制各种施工方案后审查批准再落实;先原材料、构配件、设备报验合格后用于工程使用;先施工后自检、专检再报验;先上道工序检查验收后下道工序施工;先工序验收后分项验收再分部验收;先做好平安防护后进展施工。详细监理工作流程图如下:河北科信实德工程工程理监理施行细那么1、、分部、分项工程程序开工报审不同意同意作审批按要求需填报内容:施工组织设计方案施工工序质量质保体系。工人技术人员数量主要机具设备品种数量施工场地准备情况材料到场情况材料试验等分包人的资质证书填写?工程开工报审表?承包人审批?工程开工报审表?总监理工程师审核结果2、工序、部位签认根本程序承包填写?分项/分部工程施工报验表?不合格合格道路工程测量放线监理工程师审核确认地下线施工监理监视确认路基工程施工监理监视确认附属工程施工监理检查确认道路基层施工监理监视确认道路面层施工监理监视确认交工、验收总监理工程师签认承包到达工序工程报验条件进展自检监理工程师审核监理工程师签认工序工程承包继续施工到达部位工程验收条件自检开工纠正隐蔽工程检查记录工序质量检验记录3、平面控制点、高程控制点交接监理工作承包填写?分项/分部工程施工报验表?〔附:部位工程质量评定表〕监理工程师审核总监理工程师签认部位工程业主主持交桩施工进展全线控制点校测测量成果业主签认交给承包人用于工程放样交给监理在合同规定时间内或在承包施工定线以前的合同时间内设计方在现场交平面控制点和高程控制点桩并书面提供有关资料1.控制点发生损坏、丧失、挪动必须补定永久桩志;2.根据工程需要进展加控制点;3.校测过程中监理工程师监视对有疑问的地方提出合格不合格〔本工程工程由业主主持交桩〕重测纠正4、施工放样测量监理工作流程图平面控制点、高程控制点资料业主交给承包人测量监理工程师审核各项工程开工以前承包人进展...

1、当您付费下载文档后,您只拥有了使用权限,并不意味着购买了版权,文档只能用于自身使用,不得用于其他商业用途(如 [转卖]进行直接盈利或[编辑后售卖]进行间接盈利)。
2、本站所有内容均由合作方或网友上传,本站不对文档的完整性、权威性及其观点立场正确性做任何保证或承诺!文档内容仅供研究参考,付费前请自行鉴别。
3、如文档内容存在违规,或者侵犯商业秘密、侵犯著作权等,请点击“违规举报”。

碎片内容

道路工程监理实施细则m7

您可能关注的文档

确认删除?
VIP
微信客服
  • 扫码咨询
会员Q群
  • 会员专属群点击这里加入QQ群
客服邮箱
回到顶部