电脑桌面
添加小米粒文库到电脑桌面
安装后可以在桌面快捷访问

建筑节能保温工程监理实施细则VIP免费

建筑节能保温工程监理实施细则_第1页
1/20
建筑节能保温工程监理实施细则_第2页
2/20
建筑节能保温工程监理实施细则_第3页
3/20
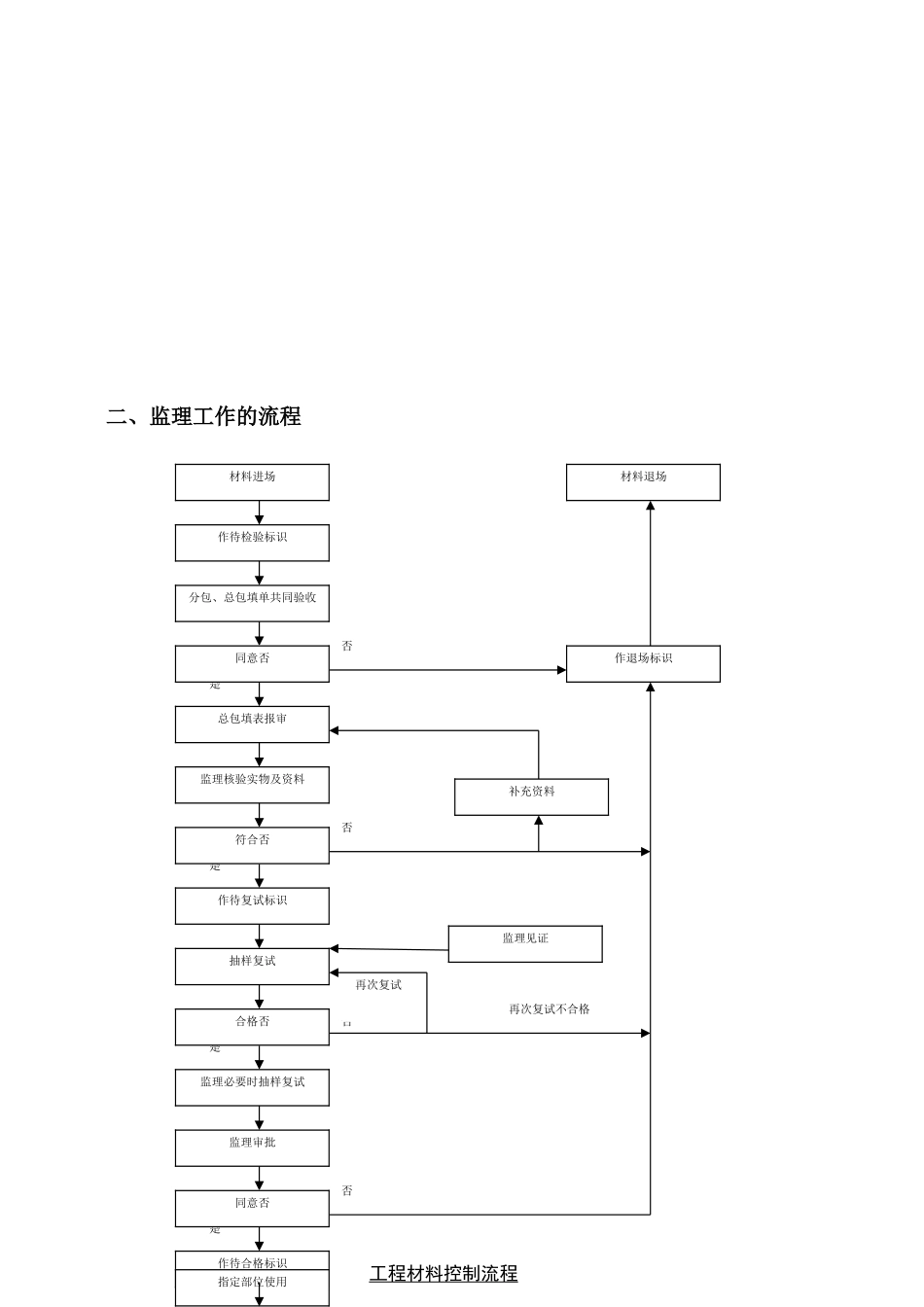
监理施行细那么工程名称:专业:建筑节能保温工程编制:审核:工程监理部:建立监理〔盖章〕2021年月日目录1、专业工程的特点;2、监理工作的流程;3、监理工作的控制要点及目的值;4、监理工作的及措施;一、专业工程特点:本工程为框架构造地上三层部分二层部分地下一层坡屋面;总建筑面积为9997平方米建筑高度14.9米本工程±1、屋面保温:根据不同部位采用30-50厚挤塑聚苯板保温材料K=0.63<0.7。2、外墙保温:外墙采用复合夹心陶料砌块M7.5混合砂浆砌筑外侧采用20厚挤塑聚苯板保温材料K=0.50<1.03、门窗保温:本工程外门窗采用断热铝合金单框、透明中空Low-E玻璃K=2.6气性不应低于4级水性不应低于3级。4、幕墙工程:本工程玻璃幕墙采用断热铝合金型材、透明中空Low-E玻璃气性不应低于3级水性不应低于3级。5、架空楼板:采用30厚挤塑聚苯板保温材料K=0.87<1.0。建立:勘测:设计:监理:施工:二、监理工作的流程再次复试不合格否再次复试材料进场作待检验标识分包、总包填单共同验收总包填表报审监理核验实物及资料作待复试标识抽样复试监理必要时抽样复试监理审批作待合格标识指定部位使用材料退场作退场标识补充资料监理见证否否否工程材料控制流程是同意否是合格否是符合否是同意否三、质量控制要点及目的值目的值:(1)主控工程必须100%到达设计及?建筑节能工程施工验收?〔GB50411-2007〕的规定。(2)一般工程80以上到达设计和的要求和规定。(3)施工过程质保资料及技术资料完好与施工进度同步。(4)节能分项工程质量验收合格。监控要点:1、节能工程的材料质量检查;2、节能工程施工质量检查与验收;3、节能工程的资料核查。(一)节能工程的材料质量控制要点1、进入现场的节能、材料应提供级以上〔含级〕的节能认定材料、合格证及当地建筑节能理机构的登记书。2、进入现场的节能材料应提供保温隔热系统有效内的性能检验〔可由厂家提供有效二年〕。3、进入现场的节能材料应提供保温隔热系统主要组成材料有效内的性能检验〔可由厂家提供电系统〕。4、进入现场的节能材料应对其主要性能进展抽样复检其技术性能应符合设计要求和质量要求。1)抽样数量按以下要求进展:①板材应对导热系统、抗压强度或压缩性能、度进展抽样复检抽样数量为每300m3抽一个样〔缺乏300m3按300m3抽样〕数量不少于3平方米。-1-分包自检分包、总包共同验收监理验收总包签发监理工程师单否否进入下道工序是是否合格是总包填表报验是否同意分包自检分包填写检验批质量验收记录表总包工程专业质量检查员签认组织整改总包合格否专业监理工程师组织验收合格否总包工程专业质量检验员检查隐蔽工程验收流程专业监理工程师签认发监理工程师单检验批质量验收流程②浆体材料应对导热系数、干度、抗压强度进展抽样复检抽样数量为每50t抽一个样〔缺乏50t按50t抽样〕数量不少于25kg应对10袋中抽取。③块材应对导热系数、干度、抗压强度进展抽样复检抽样数量为每10000块抽一个样〔缺乏10000块按10000块抽样〕数量不少于35块。2)技术性能应符合以下要求:①板材保温制品的技术性能应符合附表1.0.4要求。②应对胶粘板、抹面胶浆、抗裂砂浆、界面砂浆进展拉伸粘结强度检验检验结果应符合?膨胀聚苯板薄抹灰外墙外保温系统?JGJ149-2003和?胶粉聚苯颗粒外墙外保温系统?JG158-2004的规定。③浆体保温材料的技术性能应符合附表1.0.4-2要求。④自保温材料的技术性能应符合表1.0.4-3要求。5、节能工程的外窗及台门应进展气性等级检测抽样数量为每个工程不少于1次。建筑物1-6层的外窗及台门的气性等级,不应低于现行?建筑外窗气性能及其检测?GB/T7107-2002规定的3级,7层及7层以上的外窗及台门的气性等级,不应低于该规定的4级。6、节能工程的外窗及台门应进展保温隔热性能检测,抽样数量为每个工程不少于已于1次其传热、隔热性能应符合节能设计要求。检测应“根据?建筑外窗保温性能分级及检测?GB/T8484-2002及?建筑外门保温性能分级及检测?GB/T16729-1997”进展。〔二〕节能工程施工质量检查与验收控制要点1、本工程建筑节能分项工程划分:序分项工程主要验收内容1墙体节能工程主体构造基层;保温材料;饰面层等2幕墙节能工程主体...

1、当您付费下载文档后,您只拥有了使用权限,并不意味着购买了版权,文档只能用于自身使用,不得用于其他商业用途(如 [转卖]进行直接盈利或[编辑后售卖]进行间接盈利)。
2、本站所有内容均由合作方或网友上传,本站不对文档的完整性、权威性及其观点立场正确性做任何保证或承诺!文档内容仅供研究参考,付费前请自行鉴别。
3、如文档内容存在违规,或者侵犯商业秘密、侵犯著作权等,请点击“违规举报”。

碎片内容

建筑节能保温工程监理实施细则

您可能关注的文档

确认删除?
VIP
微信客服
  • 扫码咨询
会员Q群
  • 会员专属群点击这里加入QQ群
客服邮箱
回到顶部