电脑桌面
添加小米粒文库到电脑桌面
安装后可以在桌面快捷访问

基于PLC的小车自动往返运动控制系统-2VIP专享VIP免费

基于PLC的小车自动往返运动控制系统-2_第1页
1/11
基于PLC的小车自动往返运动控制系统-2_第2页
2/11
基于PLC的小车自动往返运动控制系统-2_第3页
3/11
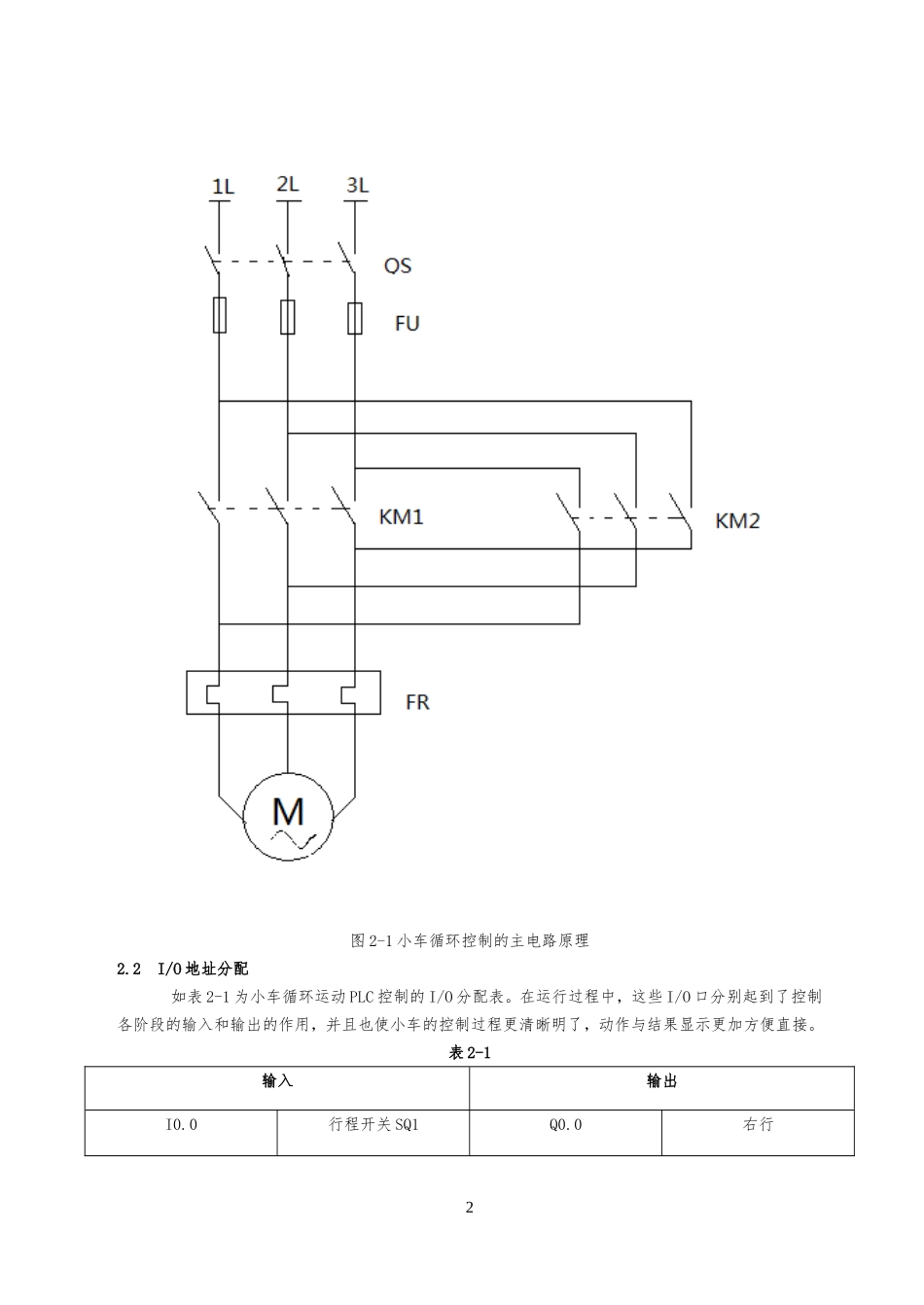
1第一章概述1完成本次循环工作后,停止在最初位置。其运动路线示意图如下图1-1所示。如图1-1小车运动路线示意图第二章硬件设计2.1主电路图如图2-1为小车循环控制的主电路原理图。该电路图利用两个接触器的主触点KM1、KM2分别接至电机的三相电源进线中,其中相对电源的任意两相对调,即可实现电机的正反转,也可达到小车左右运行的目的。假设接通KM1为正转(小车右行),则接通KM2为反转(小车左行)。2图2-1小车循环控制的主电路原理2.2I/O地址分配如表2-1为小车循环运动PLC控制的I/O分配表。在运行过程中,这些I/O口分别起到了控制各阶段的输入和输出的作用,并且也使小车的控制过程更清晰明了,动作与结果显示更加方便直接。表2-1输入输出I0.0行程开关SQ1Q0.0右行3I0.1行程开关SQ2Q0.1左行I0.2行程开关SQ3I0.3行程开关SQ4I0.4过载FRI0.5启动SB1I0.6停止SB22.3I/O接线图如图2-2为小车循环运动PLC控制的I/O接线图。在进行调试过程时,在PLC模块上,当I0.0有输入信号,即按下SQ1;当I0.1有输入信号,也即按下SQ2,以此类推,I/O接线图就是把实际的开关信号变成调试时的输入信号。同理,输出信号也是利用PLC模块把小车的实际运动用Q0.0、Q0.1的状态表现出来。图2-2小车循环运动PLC控制的I/O接线图42.4元件列表如表2-2为小车循环运动PLC控制的元件列表。在本次设计中就是利用这些元件,用若干导线连接起来组成了我们需要的原理图、I/O接线图。表2-2序号代号名称型号数量1M三相异步电机J02-22-4,1.5kw1410转/分,380V,3.49安12QS空气开关DZ47-3P33FR热继电器JR36-2014CPUPLC处理器CPU22215KM交流接触器CJX2-0926SB按钮LAY827SQ行程开关LXK248FU熔断器RT16-2049L导线若干第三章软件设计3.1程序流程图如图3-1为小车循环运动PLC控制的程序流程图。小车在一个周期内的运动由4段组成。设小车最初在左端,当按下启动按钮,则小车自动循环地工作,若按下停止按钮,则小车完成本次循环工作后停止在最初位置。首先小车位于初始位置,按下SB1启动后,小车向右行驶;当碰到行程开关SQ4,小车转向,向左行驶;碰到行程开关SQ2,小车再一次转向,向右行驶;碰到行程开关SQ3,小车又向左行驶,直到再次碰到SQ1,然后开始依次循环以上过程。若不按下停止按钮SB2则小车一直进行循环运动,若此时按下停止按钮SB2,小车又碰到行程开关SQ1,则小车回到初始位置。5图3-1小车循环运动PLC控制的程序流程图3.2梯形图如图3-2为小车循环运动PLC控制的梯形图,此设计按照以下程序运行,以实现在生产流水线上的一辆自动控制小车的运动。其中,小车在一个周期内的运动有4段组成。设小车最初在左端,当按下启动按钮,则小车自动循环的工作,若按下停止按钮,则小车完成本次循环工作后,停在初始位置。678图3-2小车循环运动PLC控制梯形图3.3STL指令如下为图3-2梯形图对应的指令程序:Network1//启动LDI0.5OM0.0ANM1.0ANI0.4=M0.0Network2//左行LDI0.0OM0.1OM0.3ANI0.3ANM0.5=M0.1Network3//右行LDI0.3OM0.2OM0.59ANM0.3ANI0.0=M0.2Network4//循环LDM0.0LPSANQ0.1ANM0.2AM0.1=Q0.0LPPANQ0.0AM0.2ANM0.1=Q0.1Network5LDI0.1AM0.4=M0.3Network6LDI0.3OM0.4ANM0.3=M0.4Network7LDI0.2AM0.6=M0.5Network8LDI0.3OM0.6ANI0.0=M0.6Network9LDI0.610OM0.7ANM1.0=M0.7Network10LDM0.7AI0.0=M1.03.4程序分析运行过程:首先按下按下I0.5(即启动按钮SB1闭合),启动程序,中间继电器M0.0接通,常开触点闭合且实现自锁;接着按下I0.0(即小车碰到行程开关SQ1),则网络2中,中间继电器M0.1接通,常开触点闭合且实现自锁,此时运行网络4(循环),则此时Q0.0有输出,状态指示灯亮,即小车向右行驶,由于网络4设置了互锁,此时向左行驶的线路断开;接着按下I0.3(即小车碰到行程开关SQ4),则网络3中,中间继电器M0.2接通,常开触点闭合且实现自锁,同时在网络6里中间继电器M0.4和网络8里中间继电器M0.6也得电,且都实现自锁。此时运行网络4(循环),则此时Q0.1有输出,状态指示灯亮,即小车向左行驶,由于网络4设置了互锁,此时向右行驶的线路断开;这时按下I0.1(即小车碰到行程开关SQ2),中间继电器M0.4的常开触点已闭合,...

1、当您付费下载文档后,您只拥有了使用权限,并不意味着购买了版权,文档只能用于自身使用,不得用于其他商业用途(如 [转卖]进行直接盈利或[编辑后售卖]进行间接盈利)。
2、本站所有内容均由合作方或网友上传,本站不对文档的完整性、权威性及其观点立场正确性做任何保证或承诺!文档内容仅供研究参考,付费前请自行鉴别。
3、如文档内容存在违规,或者侵犯商业秘密、侵犯著作权等,请点击“违规举报”。

碎片内容

基于PLC的小车自动往返运动控制系统-2

文章天下+ 关注
实名认证
内容提供者

各种文档应有尽有

确认删除?
VIP
微信客服
  • 扫码咨询
会员Q群
  • 会员专属群点击这里加入QQ群
客服邮箱
回到顶部