电脑桌面
添加小米粒文库到电脑桌面
安装后可以在桌面快捷访问

监理的高质量控制体系VIP免费

监理的高质量控制体系_第1页
1/28
监理的高质量控制体系_第2页
2/28
监理的高质量控制体系_第3页
3/28
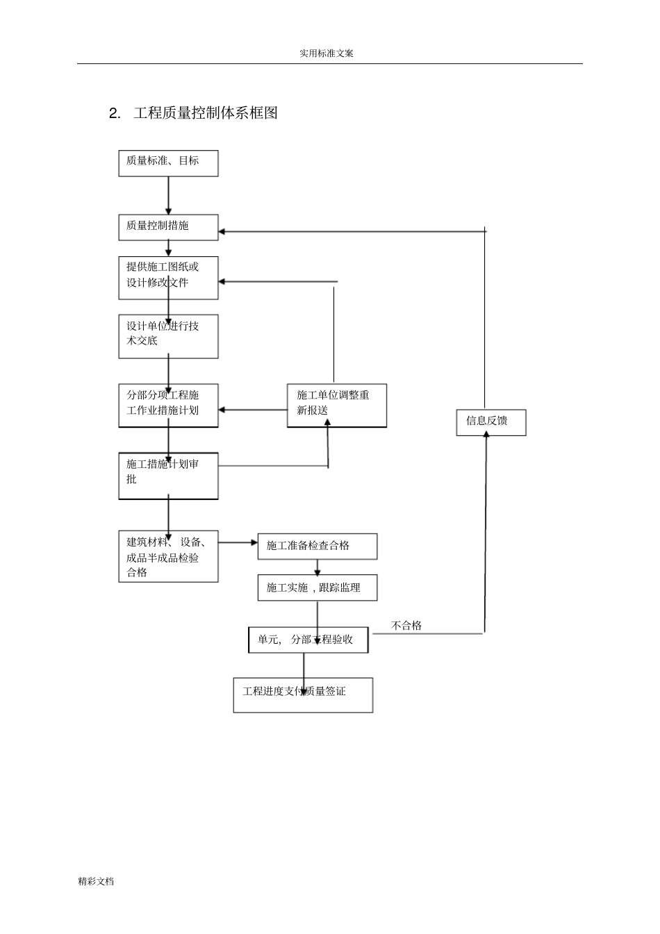
实用标准文案精彩文档监理质量控制体系1.总则1.1本质量控制体系适用于洱源县凤羽河水库工程质量控制工作。1.2工程质量控制的基本依据(1)工程施工合同文件及其技术条款;(2)质量监理合同文件及监理规范;(3)国家或国家部门颁发的法律与行政法规;(4)经业主提供实施的设计图纸与设计技术要求;(5)国家或国家有关部门颁发的技术规程、规范、质量检验标准及质量检验办法。1.3工程质量控制原则(1)坚持质量第一的原则;(2)坚持以人为控制核心的原则;(3)坚持预防为主的原则;(4)坚持质量标准的原则。1.4工程质量控制标准(1)合同工程实施过程中,国家或国家部门颁发新的技术标准替代了原技术标准,从新标准生效之日起,依据新标准执行;(2)当合同文件规定的技术标准低于国家或国家部门颁发的强制性技术标准时,应按国家或国家部门颁发的强制性技术标准执行;(3)当国家或国家部门颁发的技术标准(包括推荐标准和强制性标准)低于合同文件规定的技术标准时,按合同技术标准执行;(4)监理机构可以依照工程施工合同文件规定,在征得业主批准后,对工程质量控制所执行的合同技术标准与质量检验方法进行补充、修改与调整;(5)当合同文件中有关质量约定不明确,按照合同条款内容不能实用标准文案精彩文档确定,合同双方又不能通过协商达成协议的,按国家质量标准履行,没有国家质量标准的,按同行业公议标准履行。(6)质量控制体系组织机构框图总监理工程师隧洞工程监理洱源县凤羽河水库监理部渠道、管理房监理大坝工程监理实用标准文案精彩文档2.工程质量控制体系框图不合格质量标准、目标质量控制措施提供施工图纸或设计修改文件设计单位进行技术交底分部分项工程施工作业措施计划施工措施计划审批施工单位调整重新报送建筑材料、设备、成品半成品检验合格施工准备检查合格施工实施,跟踪监理单元,分部工程验收工程进度支付质量签证信息反馈实用标准文案精彩文档2.1施工质量体系的检查与认可2.1.1施工单位的质量保证体系施工单位应按工程施工合同文件规定建立完整的质量保证体系。其质量目标是保证施工工程质量满足合同条款、技术规范以及设计各项技术要求。施工单位应设立专门的工程质量管理组织和满足质量检测要求的质量检验机构。2.1.2施工单位质量管理责任⑴施工单位应在合同工程项目开工前,按工程施工合同规定,完成质量管理组织、质量检测机构的组建,完成质量保证体系文件编制,完成施工质量检查员、施工质量检测作业人员的岗位培训和业务考核;⑵施工单位的质量管理、质量检测机构及其人员应按合同规定的程序、方法、检测内容与检查频率,将全部时间用于工程施工质量控制、检测、检查和质量记录的管理,并接受监理机构的检查与监督;⑶监理机构对施工单位施工质量活动的审查、检查、认证与批准,并不能免除或减轻施工单位应承担的合同责任。2.1.3质量保证的合同认证施工单位的质量保证体系、管理组织、质量检验机构、施工测量机构、施工质量检查员和施工质量检测机构操作人员的资质,必须报经监理机构审批或认可。2.2施工组织设计审批施工单位应按工程施工合同文件规定,在合同工程开工前或合同文件实用标准文案精彩文档规定的期限内完成合同工程的施工组织设计文件编制,并报送监理机构批准(施工组织设计(方案)报审表)。2.3施工控制测量成果验收施工单位应按合同文件规定,复核业主提供的首级控制网测量资料,并完成施工测量控制网的布设。施工控制网或加密控制网布设的施测方案,必须事先报经监理机构批准。监理机构派出测量监理工程师对施测过程进行监督,或通过监理校测完成对控制测量成果的审查和验收。2.4进场材料的质量检验施工单位必须对进场材料进行检查,确保进场材料满足工程开工及施工所必须的储存量,并符合规定的技术品质和质量标准要求。2.5进场施工设备的检查进场施工设备应满足工程开工及施工所必须的数量、规格、生产能力、完好率、适应性及设备配套要求。经监理机构和业主检查不合格的施工设备,施工单位应进行检修、维护或撤离工地更换。经查验合格的施工设备,应为工程施工所专用。未征得监理机构或业主同意,这些施工设备不得中途撤离工地。2.6监理工作程序...

1、当您付费下载文档后,您只拥有了使用权限,并不意味着购买了版权,文档只能用于自身使用,不得用于其他商业用途(如 [转卖]进行直接盈利或[编辑后售卖]进行间接盈利)。
2、本站所有内容均由合作方或网友上传,本站不对文档的完整性、权威性及其观点立场正确性做任何保证或承诺!文档内容仅供研究参考,付费前请自行鉴别。
3、如文档内容存在违规,或者侵犯商业秘密、侵犯著作权等,请点击“违规举报”。

碎片内容

监理的高质量控制体系

确认删除?
VIP
微信客服
  • 扫码咨询
会员Q群
  • 会员专属群点击这里加入QQ群
客服邮箱
回到顶部