电脑桌面
添加小米粒文库到电脑桌面
安装后可以在桌面快捷访问

保温施工方案(同名18150)VIP免费

保温施工方案(同名18150)_第1页
1/6
保温施工方案(同名18150)_第2页
2/6
保温施工方案(同名18150)_第3页
3/6
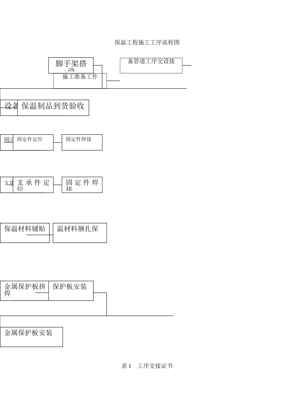
1概述1、1水泥生产工艺的废气处理部分,为了充分利用其余热,降低能耗,防止除尘设备的结露,增加收尘效果,对废气流经部分设备、管道进行保温。全场需保温的有增湿塔、袋收尘、煤粉仓、管道、分离器及电收尘等。它安装质量的好坏,直接影响到环境污染和企业经济效益的好坏。因此施工中采用先进的施工方案和完善的检测手段。严格控制每一道工序的施工质量,确保外保温工程施工质量。1、2外保温施工主要组成部分:施工准备、固定件部分、金属保护的支承部分、保温层部分、金属保护层部分。其中:固定件采用7字钩钉支承采用龙骨式保温层采用岩棉板或包沫石棉金属保护层:增湿塔、煤磨袋收尘、气体分析室及电收尘采用压型板,其余的设备、管道采用平板。2外保温工程施工工序流程:(见外保温工程施工工序流程图)3保温工程安装及其技术要求3、1施工准备工作:3、1、1所要保温设备、管道的安装,焊接、防腐等工序都要完工并验收合格,要和建设单位办交接手续,填写工序交接证书(见表1)3、1、2由架子工搭设保温施工脚手架,搭好脚手架经安全检查后方可使用。3、1、3要和电气专业协调好,要求各种测温、测压等仪表接管部件在保温前安装完毕。3、1、4要求每到一批保温材料必需具有产品质量证书或出厂合格证,检查其规格尺寸、性能等技术指标要符合设计文体的规定。3、1、5施工前保温材料从仓库运至现场分类堆放,并做好防雨、防潮措施。3、1、6清除须保温的设备及表面的油污、灰尘及铁锈等。3、2固定件部分:3、2、1外保温的7字钩钉,用来固定保温层,钩钉采用8#镀锌铁丝制作,见图13、2、2保温钩钉焊接时,间距应不大于350毫米,要求每平方米面上的钩钉数为:侧面不应少于6个,底部不应少于8个钩钉。3、2、3钩钉焊接时遇到设备加强筋时,钩钉到加强筋间距不大于200毫米。3、2、4钩钉应焊接牢固,钩钉垂直设备、管道的壳体。3、3金属保护层支承件的安装3、3、1龙骨式支承件由支架和支腿组成,支腿一端焊在被保温的设备管道壳体上一端焊在支架上。支腿采用-30×3扁铁,支架是金属保护层架固定在上面的支撑架,支架采用∠30×3角钢,龙骨架组成示意见图(2)3、3、2每一条龙骨架长度不应太长,龙骨架两端都应是自由端留有一定间隙,用来消除龙骨架在平面横向热膨胀和圆筒纵向膨胀。3、3、3龙骨架安装时,要求其施工平面在一个平面上,相邻两个龙骨工平面误差不大于4毫米3、3、4支腿焊接时,即要垂直支架,又要垂直于被保温设备、管道壳体。保证支架与壳体平行。3、4保温层部分3、4、1保温层施工时,若其厚度大于100毫米,可分可两层或多层。3、4、2保温制品在拼砌时,尽可能整块拼砌,需加工时,要求加工好的制品尺寸准确,接近所缺制品尺寸。拼砌时,一定要紧贴壳体。3、4、3岩棉板在接缝时,要求相领两块拼缝严密,接缝不大于5毫米。3、4、4岩棉板施工时当保温层为双层或多层时,应一层一层铺贴,并应对各层表面找平和严缝处理,要求内外错缝。3、4、5岩棉板拼铺好后,把钩钉露在外面部分弯成90度,紧贴岩板面如图(3)3、4、6用18#镀锌铁丝固定在钩钉上,按一定规则网成网状如图(4)。要求每一7字钩钉都要拉上铁丝,铁丝要紧,不能有松动。铁丝头弯平,嵌入保温制品中,铁丝网应整洁、规整、美观。见图(4)3、4、7要求安装好后,保温层厚度和密度均匀,外形规整,拼缝严密、均匀、平顺、美观。3、5金属保护层部分3、5、1金属保护层使用材料:增湿塔、煤磨袋收尘、气体分析室及电收尘采用压形板,其余设备管道采用镀锌平板或彩板(由甲方定)3、5、2直圆平板保护下料,应比保温层外圆周长加长30-50毫米,方形设备平板保护层下料长度不宜超过1米。压型板的下料应按设备外形和压型板的尺寸进行排版拼样,应采用机械切割,严禁采用火焰切割。3、5、3金属保护层用自攻螺钉定在支撑件上,保护层之间用抽芯铆钉固定。自攻钉沿支撑件方向间距200毫米。3、5、4金属保护安装,应自下而上安进行敷设,接缝采用压边搭接式,金属保护层的搭接尺寸按:3、5、4、1设备及管道一般不得少于20毫米,膨胀缝处不少于50毫米。3、5、4、2当设备及管道有露天或潮湿环境中,不得少于50毫米,膨胀缝处不得少于7...

1、当您付费下载文档后,您只拥有了使用权限,并不意味着购买了版权,文档只能用于自身使用,不得用于其他商业用途(如 [转卖]进行直接盈利或[编辑后售卖]进行间接盈利)。
2、本站所有内容均由合作方或网友上传,本站不对文档的完整性、权威性及其观点立场正确性做任何保证或承诺!文档内容仅供研究参考,付费前请自行鉴别。
3、如文档内容存在违规,或者侵犯商业秘密、侵犯著作权等,请点击“违规举报”。

碎片内容

保温施工方案(同名18150)

您可能关注的文档

确认删除?
VIP
微信客服
  • 扫码咨询
会员Q群
  • 会员专属群点击这里加入QQ群
客服邮箱
回到顶部