电脑桌面
添加小米粒文库到电脑桌面
安装后可以在桌面快捷访问

伺服及其控制【源程序】要点VIP免费

伺服及其控制【源程序】要点_第1页
1/19
伺服及其控制【源程序】要点_第2页
2/19
伺服及其控制【源程序】要点_第3页
3/19
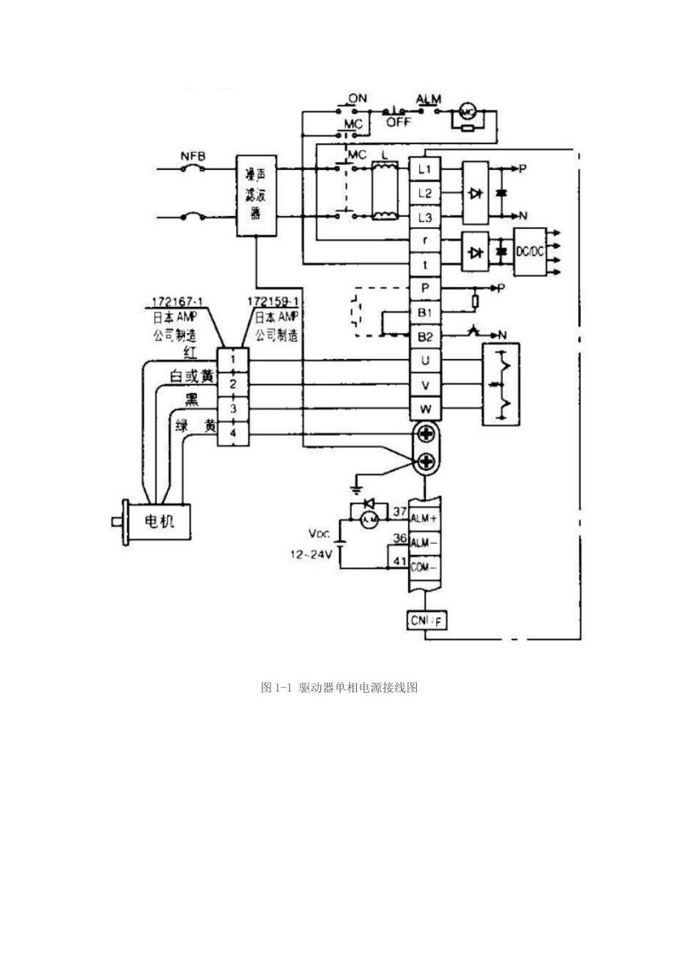
启程自动化培训学员笔记_伺服及其控制[我想说如果你能够如此认真的做一件事情,那么请放心你一定可以做的很好!这种专注的精神让你勇往直前,无坚不摧!!]PLC培训交流专业自动化技术交流2000人群本例采用松下伺服。伺服驱动器型号:MSDA043A1A,伺服电机型号:MSMA042A1E。伺服控制方式采用位置控制(外部脉冲信号)。西门子S7-200系列PLC高速脉冲输出控制伺服运动。1伺服的接线与参数设置1.1伺服接线本驱动器是小功率的,可以直接接单相220V电源。接法如图1-1所示,r与L1并接,t与L3并接。伺服电机上有两组线,一组为电机电源线,一组为编码器线。电机电源线一端接在伺服驱动器的U、V、W、PE端子上,颜色顺序为红、白、黑、绿,PE为接地端调试时可以不接,另一端插在电机的引出接口上(四孔);编码器线一端直接插在如图1-2所示的伺服驱动器的CNSIG位置,另一端插在电机的引出接口上(十五孔)。图1-1驱动器单相电源接线图图1-2伺服外观及外部接口说明1.2控制接口的接线端子定义控制接口连接线的一端插在如图1-3所示的伺服驱动器的CNI/F接口上,另一端接外部电路。本例采用位置控制方式(外部接线),需要用到的端子在图中已经圈画出来。其中:端子7:24V电源正,粉色;端子29:伺服使能,灰红色;端子41:24V电源地,姜黄色;端子3:脉冲输入正,棕色;端子4:脉冲输入负,橙色;端子5:方向输入正,红色;端子6:方向输入负,黄色。图1-3伺服驱动器位置控制接线图1.3伺服与S7-200的连接伺服与S7-200的连接接线方式如图1-4所示,图中Q0.0为高速脉冲输出,Q0.2为伺服方向控制。图1-4伺服与S7-200的连接图1.4伺服参数设置表1-1需要设置的伺服参数表参数号参数值功能PR_r02控制方式选择0位置控制PR_r40指令脉冲倍频设定1倍频X1PR_r41指令脉冲逻辑取反0不取反PR_r42指令脉冲输入方式选择3脉冲+方向按SET键进入模式选择状态,按MODE进行选择模式,找到PR_r00参数组。按上方向键进行数值增加,下方向键进行数值减小,左方向键进行移位,SET键进入设定。参数设定完后,进行参数设定确认写入驱动器,找到EE_Set模式,按SET键,显示EEP—,长按上方向键直至显示Finish,然后断电再上电,完成参数设置。2PLC编写程序PLC培训交流专业自动化技术交流2000人群西门子S7-200系列PLC编程时,其向导功能是十分强大的,本例采用向导功能对S7-200控制伺服运动进行说明。2.1伺服速度与位置距离的计算方法伺服可以通过外部脉冲输入的频率及脉冲的个数来实现伺服位置控制方式时的速度与旋转圈数,也就是说在PLC内编程控制PLC的高速脉冲输出端的输出脉冲频率与脉冲个数就能控制伺服进行定速、定位。伺服旋转一周究竟需要多少个脉冲数呢?这个与伺服电机的编码器的线数有关,如图2-1所示伺服电机MSMA042A*的编码器是2500线的,由于伺服电机编码器反馈到伺服驱动器的脉冲是4倍分频,所以要伺服转一圈所需的脉冲数等于伺服编码器的线数乘以4,也就说PLC向MSDA043A1A发送10000个脉冲伺服旋转一圈。伺服旋转一圈所需的脉冲数已经得知,伺服的速度也就很容易计算出来,以每秒10000个脉冲的速度发送脉冲就相当于伺服一秒旋转一转。图2-1驱动器与电机匹配表2.2向导配置说明打开脉冲输出向导PTO/PWM,对其进行配置。以下用图片进行说明向导配置的步骤。图2-2向导目录图2-3脉冲输出端选择图2-4脉冲输出方式选择图2-5伺服最高速度、启动停止速度设置图2-6伺服加减速时间设置图2-7运动包络的定义图2-8为配置分配存储区图2-9完成向导配置2.3程序说明子程序PTO0_CTRL为初始化子程序,必须要有。PTO0_MAN与PTO0_RUN可以根据需求选择使用。图2-10初始化子程序子程序PTO0_MAN为手动控制模式,只能控制速度,其RUN端接通,Q0.0就会按照Speed端所给的脉冲频率一直发送脉冲,直到RUN端断开。图2-11手动控制子程序子程序PTO0_RUN为位置控制模式。START端接通一个扫描周期,Q0.0会按照Profile所选择的包络的速度进行发送脉冲,包络中所设置的脉冲个数发送完毕后就会停止发送。若START端一直接通,Q0.0发送完一轮后会接着发送下一轮,直到START端断开时正在发送的那一轮发送完毕。Profile端地址用来选择使用你所设定的哪一个包...

1、当您付费下载文档后,您只拥有了使用权限,并不意味着购买了版权,文档只能用于自身使用,不得用于其他商业用途(如 [转卖]进行直接盈利或[编辑后售卖]进行间接盈利)。
2、本站所有内容均由合作方或网友上传,本站不对文档的完整性、权威性及其观点立场正确性做任何保证或承诺!文档内容仅供研究参考,付费前请自行鉴别。
3、如文档内容存在违规,或者侵犯商业秘密、侵犯著作权等,请点击“违规举报”。

碎片内容

伺服及其控制【源程序】要点

文章天下+ 关注
实名认证
内容提供者

各种文档应有尽有

确认删除?
VIP
微信客服
  • 扫码咨询
会员Q群
  • 会员专属群点击这里加入QQ群
客服邮箱
回到顶部