合同模板〔word版〕——欢迎下载产品开发合同范本4篇【通用合同协议书word模版,下载后可以编辑】甲方:XXXX单位或个人乙方:XXXX单位或个...
网上购书电子商务系统——软件产品开发要求及需求模型计02001482王郭明001485孔伟桐001500郭杰一、数据流图:1.网上购书电子商务系统数据...
集成产品开发(IPD)初探一、IPD背景集成产品开发(IntegratedProductDevelopment,简称IPD)是一套产品开发的模式、理念与方法。IPD的思想...
集成产品开发IPD【【时间地点】2009年07月10-11日(上海)【【培训费用】3200元/人【【培训方式】案例分享、实务分析、互动讨论、项目模拟...
浅议我国银行保险产品开发的策略摘要:随着中国改革开放的进程进一步加大,作为中国经济发展中重要的三个金融工具银行、保险、证券现已初现...
集成产品开发(IPD)初探一、IPD背景集成产品开发(IntegratedProductDevelopment,简称IPD)是一套产品开发的模式、理念与方法。IPD的思想...
香妆的产品开发方案与营销规划创新的香水产品——香妆的产品开发方案与营销规划》●无心方丈第一部分香水市场现状一、香水的基本知识二、国...
集成产品开发过程(IPD)及其概念模型改进新产品开发过程的目的在于:缩短产品开发时间,降低产品开发成本,改善各职能部门间的协调,提高...
集成产品开发(IPD)初探一、IPD背景集成产品开发(IntegratedProductDevelopment,简称IPD)是一套产品开发的模式、理念与方法。IPD的思想...
2024产品开发计划书范文与2024产品设计开发工作计划书汇编2024产品开发计划书范文制作人根据09、10、11三年的产品销售情况分析整理了XX年的...
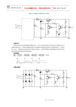
第1页共44页编号:时间:2021年x月x日书山有路勤为径,学海无涯苦作舟页码:第1页共44页目录目录----------------------------------------...
2024产品开发计划书范文1与2024产品开发计划书范文2汇编2024产品开发计划书范文XX年产品开发计划书制作人根据09、10、11三年的产品销售情况...
异丁烯的生产方法及其下游产品开发;g'c#u9D6qe8p3p8Q(P异丁烯是一种重要的有机化工原料,是合成橡胶的重要单体之一,工业上生产方法主要有...
第1页共5页【仅供参考】2024产品开发计划书范文部门:_________姓名:_____________年___月___日(此文内容仅供参考,可自行修改)2024产品...
产品开发策划书4篇篇1:产品开发策划书一、项目负责人接到正式研发任务通知后,编撰《研发项目建议书》、《产品设计开发计划书》和《设计和...
家电产品开发评价表(一)商品及市场因素评价(50%)要素评价因素拟开发机种次对抗机种主对抗机种拟开发机种次对抗机种主对抗机种商品市场...
旅游产品开发开题报告篇一:旅游开题报告云南财经大学本科学生毕业论文(设计)开题报告表I由单一性到系统性的进程。初期对本真性研究的局...
江西国内旅游市场产品开发策略内容摘要:随着旅游业的不断发展及人们对旅游形式要求的日趋多样化,休闲旅游、宗教文化旅游、探险体验旅游以...
武汉恒新国仪科技有限公司产品说明书目录一、概述………………………………2二、工作原理…………………………3三、技术指标…………………...
第1页共9页编号:时间:2021年x月x日书山有路勤为径,学海无涯苦作舟页码:第1页共9页建模和统一过程在家用电子产品开发中的应用陈虢引言当...

