电脑桌面
添加小米粒文库到电脑桌面
安装后可以在桌面快捷访问

晶闸管直流调速系统参数和环节特性的测定

晶闸管直流调速系统参数和环节特性的测定_第1页
1/13
晶闸管直流调速系统参数和环节特性的测定_第2页
2/13
晶闸管直流调速系统参数和环节特性的测定_第3页
3/13
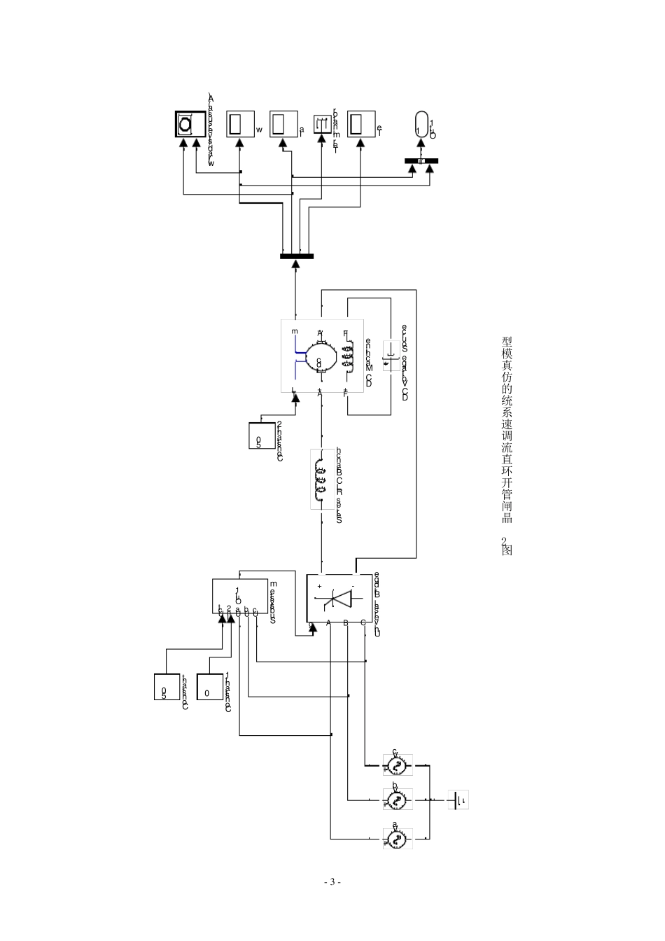
- 1 - 晶闸管直流调速系统参数和环节特性的测定 一、实验目的 (1) 熟悉晶闸管直流调速系统的组成及其基本结构。 (2) 掌握晶闸管直流调速系统参数及反馈环节测定方法。 二、实验原理 晶闸管直流调速系统由整流变压器、晶闸管整流调速装置、平波电抗器、电动机-发动机组等组成。 在本实验中,整流装置的主电路为三相桥式电路,控制电路可直接由给定电压Ug 作为触发器的移相控制电压Uct,改变Ug 的大小即可改变控制角α,从而获得可调直流电压,以满足实验要求。实验系统的组成原理如图 1 所示。 图 1 晶闸管直流调速试验系统原理图 - 2 - 三、实验内容 ( 1) 测 定 晶 闸 管 直 流 调 速 系 统 主 电 路 总 电 阻 值 R。 ( 2) 测 定 晶 闸 管 直 流 调 速 系 统 主 电 路 电 感 值 L。 ( 3) 测 定 直 流 电 动 机 -直 流 发 电 机 -测 速 发 电 机 组 的 飞 轮 惯 量 GD2。 ( 4) 测 定 晶 闸 管 直 流 调 速 系 统 主 电 路 电 磁 时 间 常 数 Td。 ( 5) 测 定 直 流 电 动 机 电 势 常 数 Ce和 转 矩 常 数 CM。 ( 6) 测 定 晶 闸 管 直 流 调 速 系 统 机 电 时 间 常 数 TM。 ( 7) 测 定 晶 闸 管 触 发 及 整 流 装 置 特 性ctdUfU。 ( 8) 测 定 测 速 发 电 机 特 性 nfUTG 。 四、实验仿真 晶 体 管 直 流 调 速 实 验 系 统 原 理 图 如 图 1 所 示 。 该 系 统 由 给 定 信 号 、 同 步 脉 冲触 发 器 、 晶 闸 管 整 流 桥 、 平 波 电 抗 器 、 直 流 电 动 机 等 部 分 组 成 。 图 2 是 采 用 面 向电 气 原 理 图 方 法 构 成 的 晶 闸 管 直 流 调 速 系 统 的 仿 真 模 型 。 下 面 介 绍 各 部 分 的 建 模与 参 数 设 置 过 程 。 4 .1 系 统 的 建 模 和 模 型 参 数 设 置 系 统 的 建 模 包 括 主 电 路 的 建 模 与 控 制 电 路 的 建 模 两 部 分 。 ( 1) 主 电 路 的 建 模 与 参 数 设 置 由 图 2 可 见 , 开 环 直 流 调 速 系 统 的 主 电 路 由 三 相 对 称 交 流 电 压 源 、 晶 闸 ...

1、当您付费下载文档后,您只拥有了使用权限,并不意味着购买了版权,文档只能用于自身使用,不得用于其他商业用途(如 [转卖]进行直接盈利或[编辑后售卖]进行间接盈利)。
2、本站所有内容均由合作方或网友上传,本站不对文档的完整性、权威性及其观点立场正确性做任何保证或承诺!文档内容仅供研究参考,付费前请自行鉴别。
3、如文档内容存在违规,或者侵犯商业秘密、侵犯著作权等,请点击“违规举报”。

碎片内容

晶闸管直流调速系统参数和环节特性的测定

您可能关注的文档

确认删除?
VIP
微信客服
  • 扫码咨询
会员Q群
  • 会员专属群点击这里加入QQ群
客服邮箱
回到顶部