电脑桌面
添加小米粒文库到电脑桌面
安装后可以在桌面快捷访问

监理质量控制体系VIP专享

监理质量控制体系_第1页
1/21
监理质量控制体系_第2页
2/21
监理质量控制体系_第3页
3/21
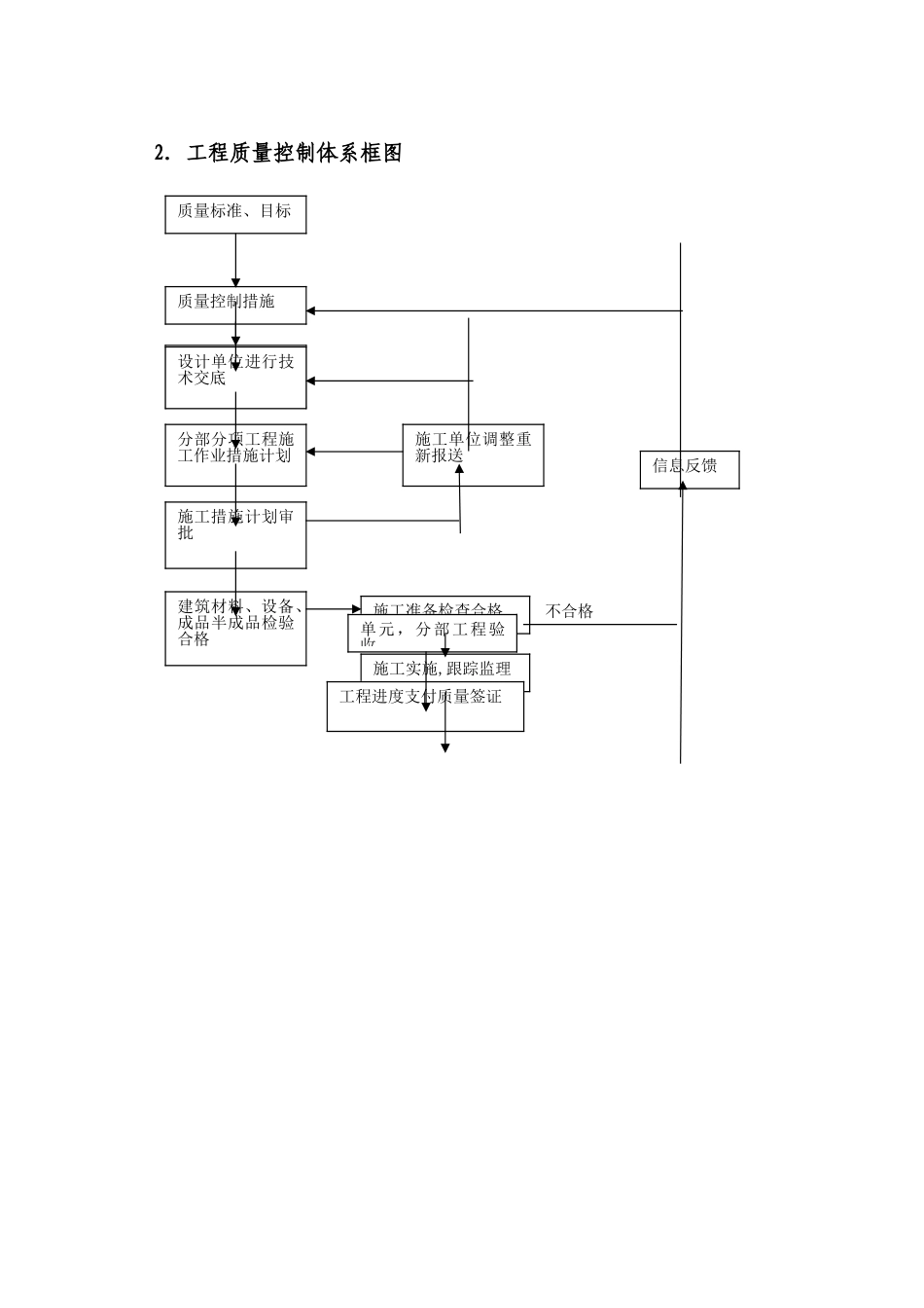
监理质量控制体系1。 总则1.1本质量控制体系适用于洱源县凤羽河水库工程质量控制工作.1.2工程质量控制的基本依据(1)工程施工合同文件及其技术条款;(2)质量监理合同文件及监理法律规范;(3)国家或国家部门颁发的法律与行政法规; (4)经业主提供实施的设计图纸与设计技术要求;(5)国家或国家有关部门颁发的技术规程、法律规范、质量检验标准及质量检验办法。1.3工程质量控制原则(1)坚持质量第一的原则;(2)坚持以人为控制核心的原则;(3)坚持预防为主的原则;(4)坚持质量标准的原则.1.4工程质量控制标准(1)合同工程实施过程中,国家或国家部门颁发新的技术标准替代了原技术标准,从新标准生效之日起,依据新标准执行;(2)当合同文件规定的技术标准低于国家或国家部门颁发的强制性技术标准时,应按国家或国家部门颁发的强制性技术标准执行;(3)当国家或国家部门颁发的技术标准(包括推举标准和强制性标准)低于合同文件规定的技术标准时,按合同技术标准执行;(4)监理机构可以依照工程施工合同文件规定,在征得业主批准后,对工程质量控制所执行的合同技术标准与质量检验方法进行补充、修改与调整;(5)当合同文件中有关质量约定不明确,根据合同条款内容不能确定,合同双方又不能通过协商达成协议的,按国家质量标准履行,没有国家质量标准的,按同行业公议标准履行。(6)质量控制体系组织机构框图总监理工程师隧洞工程监理洱源县凤羽河水库监理部渠道、管理房监理大坝工程监理2. 工程质量控制体系框图 不合格 质量标准、目标质量控制措施提供施工图纸或设计修改文件设计单位进行技术交底分部分项工程施工作业措施计划施工措施计划审批施工单位调整重新报送建筑材料、设备、成品半成品检验合格施工准备检查合格施工实施,跟踪监理单元,分部工程验收工程进度支付质量签证信息反馈2。1 施工质量体系的检查与认可2.1.1 施工单位的质量保证体系施工单位应按工程施工合同文件规定建立完整的质量保证体系。其质量目标是保证施工工程质量满足合同条款、技术法律规范以及设计各项技术要求。施工单位应设立专门的工程质量管理组织和满足质量检测要求的质量检验机构。2。1。2 施工单位质量管理责任⑴ 施工单位应在合同工程项目开工前,按工程施工合同规定,完成质量管理组织、质量检测机构的组建,完成质量保证体系文件编制,完成施工质量检查员、施工质量检测作业人员的岗位培训和业务考核;⑵ 施工单位的质量管理、质量检测机构及其人员应按合同规定的程序...

1、当您付费下载文档后,您只拥有了使用权限,并不意味着购买了版权,文档只能用于自身使用,不得用于其他商业用途(如 [转卖]进行直接盈利或[编辑后售卖]进行间接盈利)。
2、本站所有内容均由合作方或网友上传,本站不对文档的完整性、权威性及其观点立场正确性做任何保证或承诺!文档内容仅供研究参考,付费前请自行鉴别。
3、如文档内容存在违规,或者侵犯商业秘密、侵犯著作权等,请点击“违规举报”。

碎片内容

监理质量控制体系

确认删除?
VIP
微信客服
  • 扫码咨询
会员Q群
  • 会员专属群点击这里加入QQ群
客服邮箱
回到顶部