电脑桌面
添加小米粒文库到电脑桌面
安装后可以在桌面快捷访问

电气线路系统图

电气线路系统图_第1页
1/4
电气线路系统图_第2页
2/4
电气线路系统图_第3页
3/4
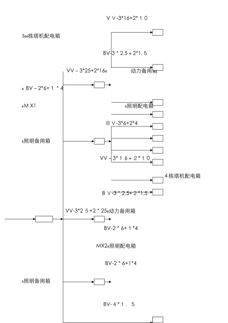
V V-3*16+2*1 0ﻩﻩ3 栋塔机配电箱 BV-3*2.5+2*1.5VV-3*25+2*16ﻩ动力备用箱ﻩ BV-2*6+1*4ﻩM X1ﻩ照明配电箱 BV-3*6+2*4ﻩ照明备用箱 VV-3*1 6+2*1 04 栋塔机配电箱 B V-3*2.5+2*1.5VV-3*2 5+2*25ﻩ动力备用箱 BV-2*6+1*4MX2ﻩ照明配电箱 BV-2*6+1*4ﻩ照明备用箱BV-4*1.51#钢筋弯曲机配电箱BV-4*1.5ﻩ2#钢筋弯曲机配电箱B V-4*1.51#断钢机配电箱VV-3*12 0+2*70ﻩB V-4*1.5ﻩVV-3*25+2*162#断钢机配电箱 BV-3*2.5+1*1.5ﻩ总配电箱MX3ﻩ卷扬机配电箱 VV-3*10+2*6ﻩ电焊机配电箱 BV-3*2.5+1*1.5照明备用箱 B V-3*6+1*41#搅拌机配电箱 BV-3*6+1*4VV-3*16+2*1 0ﻩ2#搅拌机配电箱 BV-3*6+1*4M X 4ﻩ照明备用箱 BV-3*2.5+1*1.5ﻩ动力备用箱VV-2*16+1*10ﻩZMX宿舍及办公室照明ﻩVV-3*70+2*50 MX53 栋移动电源箱VV-3*7 0+2*50ﻩMX6ﻩ4 栋移动电源箱电气线路系统图配电箱接线图注:二级和末级配电箱内开关设备旳选用根据电路电流计算大小配备。

1、当您付费下载文档后,您只拥有了使用权限,并不意味着购买了版权,文档只能用于自身使用,不得用于其他商业用途(如 [转卖]进行直接盈利或[编辑后售卖]进行间接盈利)。
2、本站所有内容均由合作方或网友上传,本站不对文档的完整性、权威性及其观点立场正确性做任何保证或承诺!文档内容仅供研究参考,付费前请自行鉴别。
3、如文档内容存在违规,或者侵犯商业秘密、侵犯著作权等,请点击“违规举报”。

碎片内容

电气线路系统图

确认删除?
VIP
微信客服
  • 扫码咨询
会员Q群
  • 会员专属群点击这里加入QQ群
客服邮箱
回到顶部