电脑桌面
添加小米粒文库到电脑桌面
安装后可以在桌面快捷访问

sg3525工作原理以及输出电路驱动电路VIP专享

sg3525工作原理以及输出电路驱动电路_第1页
1/11
sg3525工作原理以及输出电路驱动电路_第2页
2/11
sg3525工作原理以及输出电路驱动电路_第3页
3/11
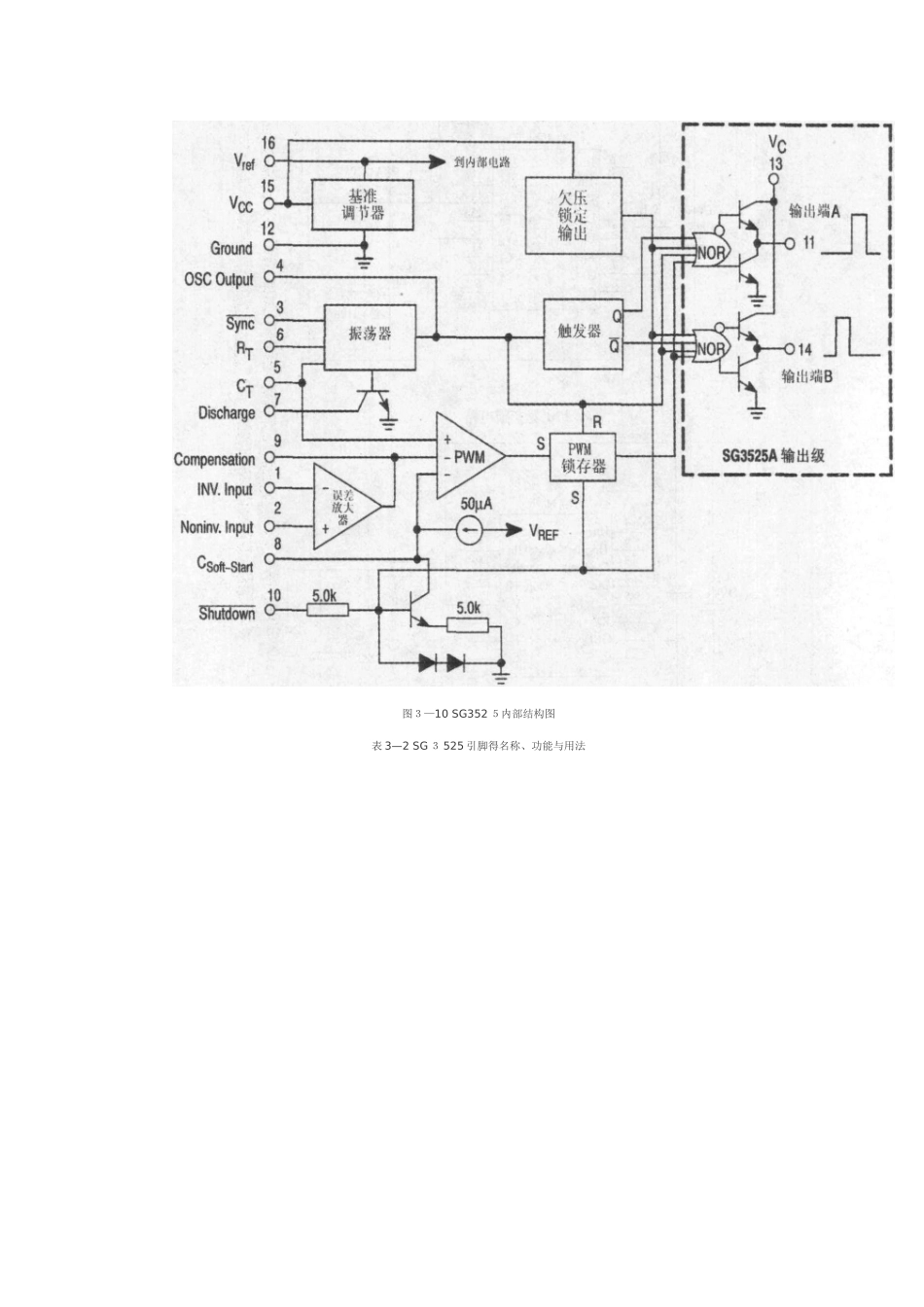
3、2 电压型P WM 控制器 SG35 2 5 字体 [ 大 ] [ 中 ] [ 小 ] SG3525 就就是美国S ili c on G e neral 公司推出得 PW M控制器,它得输出级采纳推挽电路,双通道输出,每一通道得驱动电流最大值达 5 0 0mA,能够直接驱动功率 GTR 与功率 MOSF ET。其工作频率高达 4 00kH z,具有欠压关断、可编程软启动等特点。SG3525 就就是一种性能优良、功能齐全、通用性强得单片集成 PW M 控制器。由于它简单、可靠及使用方便灵活,大大简化了脉宽调制器得设计及调试,因而被广泛应用于开关电源、电机调速等控制电路中。 图 3—9 SG35 2 5 引脚排列图SG3 5 25 得引脚排列如图 3—9所示,内部结构如图 3—1 0 所示。各引脚名称、功能与用法如表3—2所示。 图3—10 SG352 5内部结构图表 3—2 SG 3 525 引脚得名称、功能与用法续表SG3 52 5 芯片内部集成了精密基准电源、误差放大器、带同步功能得振荡器、脉冲同步触发器、图腾柱式输出晶体管、 PWM比较器、P W M锁存器、软启动电路、关断电路与欠压锁定电路。 芯片+5、1V 基准电压精度为±1%,由于基准电压值在误差放大器得输入共模范围内,因此,无须外接电阻。SG3525 可以工作在主从模式,也可以与外部时钟同步。通过 CT端(引脚⑤) 与放电端之间得电阻可以设置死区时间。 SG 35 25采纳电压模式控制方式,工作原理波形如图 3—1 1 所示。振荡器输出得时钟信号触发 P WM锁存器(L a t c h),形成 P W M 信号得上升沿,使主电路得开关器件开通。误差放大器得输出信号与振荡器输出得三角波信号相比较,当三角波得瞬时值高于误差放大器得输出时,PW M 比较器翻转,触发 PWM 锁存器,形成 PWM 信号得下降沿,使主电路得开关器件关断。F/F触发器用作分频器,将 PWM 锁存器得输出分频,得到占空比为 0、5、频率为振荡器频率一半得方波。 1、 软启动 SG3525 得软启动电容接入端(引脚⑧) 上通常接一个5 μF 得软启动电容。充电过程中,由于电容两端得电压不能突变,因此,与软启动电容接入端相连得 PW M比较器反相输入端处于低电平,PWM 比较器输出为高电平。此时,PW M锁存器得输出也为高电平,该高电平通过两个或非门加到输出晶体管上,使之无法导通。只有当软启动电容得充电电压使引脚⑧处于高电平常,SG3 525才能开始工作。 图 3—1 1 SG 3 525 得工作原理波形2、 关...

1、当您付费下载文档后,您只拥有了使用权限,并不意味着购买了版权,文档只能用于自身使用,不得用于其他商业用途(如 [转卖]进行直接盈利或[编辑后售卖]进行间接盈利)。
2、本站所有内容均由合作方或网友上传,本站不对文档的完整性、权威性及其观点立场正确性做任何保证或承诺!文档内容仅供研究参考,付费前请自行鉴别。
3、如文档内容存在违规,或者侵犯商业秘密、侵犯著作权等,请点击“违规举报”。

碎片内容

sg3525工作原理以及输出电路驱动电路

确认删除?
VIP
微信客服
  • 扫码咨询
会员Q群
  • 会员专属群点击这里加入QQ群
客服邮箱
回到顶部