电脑桌面
添加小米粒文库到电脑桌面
安装后可以在桌面快捷访问

钢筋混凝土结构工程监理实施细则

钢筋混凝土结构工程监理实施细则_第1页
1/7
钢筋混凝土结构工程监理实施细则_第2页
2/7
钢筋混凝土结构工程监理实施细则_第3页
3/7
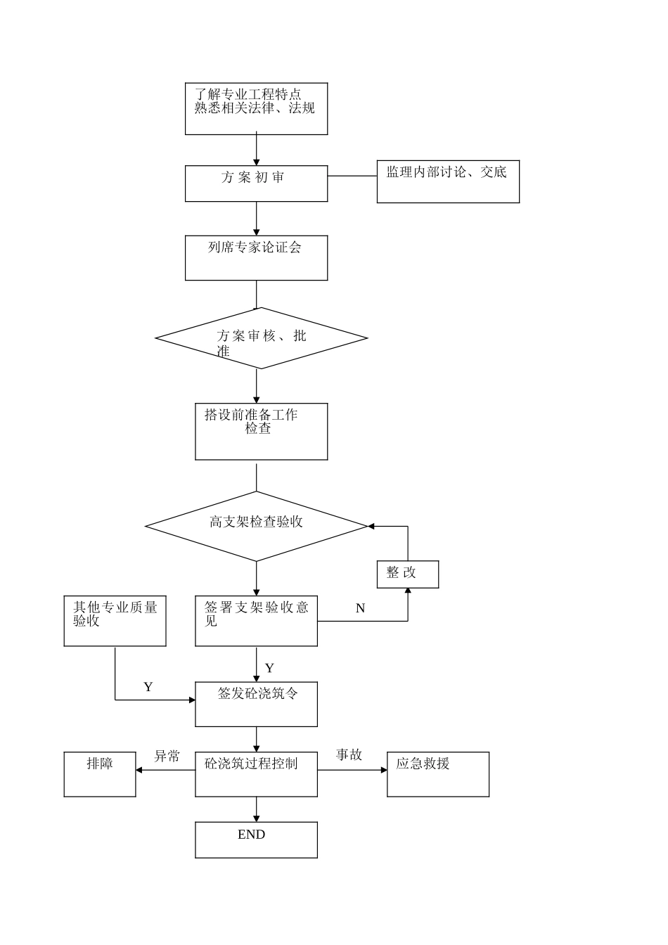
钢筋混凝土结构工程监理实施细则1. 本细则编写依椐1.1 本项目工程已批准的监理规划。1.2 与本项目相关的设计图纸1.3 法律规范、规程:建筑施工扣件钢管脚手架安全技术法律规范 JGJ130-2001江苏省建筑安装工程施工技术操作规程 DGJ32/J32-2025 1.4 本项目的高大模板支架专项施工方案及专家审批意见书.2. 专业工程特点本工程高大模板支架施工部位与特点:3.监理工作的流程如下: 了解专业工程特点熟悉相关法律、法规方 案 初 审监理内部讨论、交底列席专家论证会方案审核、批准搭设前准备工作检查高支架检查验收签署支架验收意见签发砼浇筑令YN整 改其他专业质量验收Y砼浇筑过程控制应急救援事故排障END异常4. 监理目标值5. 监理控制要点及方法措施5.1 监理人员应熟悉涉及高大模板支架部位的图纸构造,了解模板支架相关法律、法规,掌握相关技术标准、法律规范、规程。5.2 土建专业监理工程师负责专项施工方案的审核,总监理工程师负责专项施工方案的审批。土建专业监理工程师、监理员、安全监理工程师、总监工程师负责实体检验、验收及旁站监督,同时应列席施工方案专家论证审查会议。5.3 专项施工方案审查5.3.1 审查程序合法性:①专项施工方案应由施工企业相关专业工程技术人员编制;②施工企业应按宁建工字【2025】88 号文规定组织专家对方案进行论证,其书面论证审查报告应作为专项施工方案的附件;③修改完善后的方案应经施工企业技术部门负责人审核,企业技术负责人批准并加盖企业鲜章。5.3.2 审查方案完整性:施工方案应具有以下内容5.3.2 应有计算书:计算书应包括荷载计算。模板及其支撑系统承载力、刚度、稳定性验算;支架顶部扣件抗滑力验算;支撑系统的楼、地面结构承载力验算;5.3.2 应对支撑材料的使用、规格尺寸、接头方法、水平杆步距和剪刀撑设置等构造措施作出详细说明。5.3.2 应编制支撑平面布置图,模板及支撑立面图、剖面图及必要的节点大样。5.3.2 应对砼浇筑方法和顺序作出明确说明,并详述模板支撑的安装、拆除顺序及其他安全技术措施。5.3.2 应有支撑系统安装验收办法和标准。5.3.3 审查方案中上述 3.2 内容是否符合有关标准、法律规范、规程,重点审查其技术构造措施,详见附表。5.3.4 未经原审批人同意,任何人不得修改变更施工方案;需要做重大修改时,施工企业应当重新组织专家论证审查,并按原审批程序重新报批。5.4 搭设前施工准备的检查5.4.1 技术交底工作的落实检查:施工单位项...

1、当您付费下载文档后,您只拥有了使用权限,并不意味着购买了版权,文档只能用于自身使用,不得用于其他商业用途(如 [转卖]进行直接盈利或[编辑后售卖]进行间接盈利)。
2、本站所有内容均由合作方或网友上传,本站不对文档的完整性、权威性及其观点立场正确性做任何保证或承诺!文档内容仅供研究参考,付费前请自行鉴别。
3、如文档内容存在违规,或者侵犯商业秘密、侵犯著作权等,请点击“违规举报”。

碎片内容

钢筋混凝土结构工程监理实施细则

确认删除?
VIP
微信客服
  • 扫码咨询
会员Q群
  • 会员专属群点击这里加入QQ群
客服邮箱
回到顶部