电脑桌面
添加小米粒文库到电脑桌面
安装后可以在桌面快捷访问

供电所重点岗位人员廉政风险防范工作流程及过程监控示意图VIP专享

供电所重点岗位人员廉政风险防范工作流程及过程监控示意图_第1页
1/11
供电所重点岗位人员廉政风险防范工作流程及过程监控示意图_第2页
2/11
供电所重点岗位人员廉政风险防范工作流程及过程监控示意图_第3页
3/11
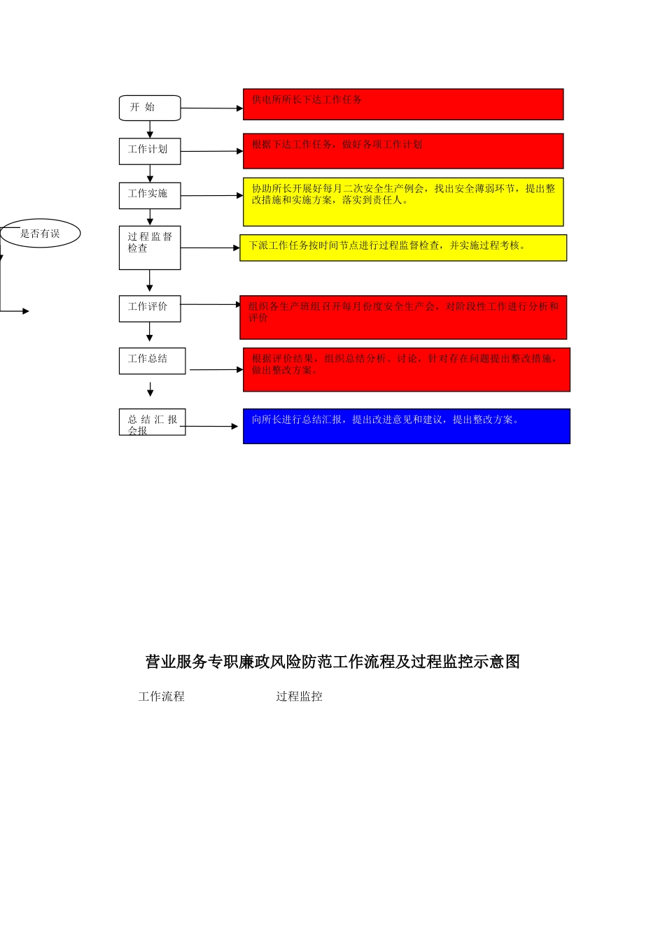
附件三:供电所所长廉政风险防范工作流程及过程监控示意图工作流程 过程监控分管营销副所长廉政风险防范工作流程及过程监控示意图作业现场安全监督员监督员总结上报制定工作计划定期开展安全生产例会实施各项工作 抓好班组建设开 始各职能部门下达安全生产指标制定年月度工作计划,建立和完善各项规章制度,抓好落实分析工作中的不安全因素,及时制定改进措施,防患于未然。确定工作内容及责任,分配各级人员工作任务及完工的时间节点,做好实施方案建好班组机构,督促建好各项班组记录每项工作完工后,组织总结分析、讨论,针对存在问题提出整改措施,调整工作计划。根据各级管理人员到岗到位管理规定到达检修施工现场进行“反违章”安全督查,提出防范措施,查纠各类违章行为,并做好相应记录。安全生产工作计划落实并检查、总结。工作总结工作评价分析绩效考核按绩效考核管理办法对员工各项工作进行考核将本所工作情况进行全面总结分析,将存在的问题及限期整改计划落实情况上报各职能部门部室。组织季节性安全大检查找出安全生产中存在的薄弱环节,并制定落实整改存在的安全隐患,做好各类事故的防范措施,确保安全生产。是 否 抄 全世界工作流程 过程监控分管安全生产副所长廉政风险防范工作流程及过程监控示意图工作流程 过程监控加强计量管理定期开展用电检查对业扩报装管理执行正确的电价政策实 行 供 电 “ 四 到户”管理推行营销信息化业扩管理工作开始所长分派工作任务。做好用电申请受理、批复、装表、接电全过程有人负责、有人监督。严格执行国家电价政策和物价部门的批准的电价标准,做到电价准确、电费财务清楚。居民用电全部实行一户一表,健全客户营业档案,全面实行供电“四到户”管理。负责供电区域内的计量装置的日常管理工作 , 做到计量准确、公正。负责供用电合同的起草,会审、履行、终止全过成的管理。受理营业区域内客户的新装、增容、变更用电和临时用电业务,做到“一口对外”。按相关政策法规对客户的电力使用情况定期进行检查。积极推行现代化信息技术在营销工作中的运用。完善供用电合同管理是否有误营业服务专职廉政风险防范工作流程及过程监控示意图工作流程 过程监控工作总结工作计划工作实施过 程 监 督检查工作评价总 结 汇 报会报开 始供电所所长下达工作任务根据下达工作任务,做好各项工作计划协助所长开展好每月二次安全生产例会,找出安全薄弱环节,提出整改措施和实施方案,落实...

1、当您付费下载文档后,您只拥有了使用权限,并不意味着购买了版权,文档只能用于自身使用,不得用于其他商业用途(如 [转卖]进行直接盈利或[编辑后售卖]进行间接盈利)。
2、本站所有内容均由合作方或网友上传,本站不对文档的完整性、权威性及其观点立场正确性做任何保证或承诺!文档内容仅供研究参考,付费前请自行鉴别。
3、如文档内容存在违规,或者侵犯商业秘密、侵犯著作权等,请点击“违规举报”。

碎片内容

供电所重点岗位人员廉政风险防范工作流程及过程监控示意图

确认删除?
VIP
微信客服
  • 扫码咨询
会员Q群
  • 会员专属群点击这里加入QQ群
客服邮箱
回到顶部