电脑桌面
添加小米粒文库到电脑桌面
安装后可以在桌面快捷访问

中心机房维保方案..VIP免费

中心机房维保方案.._第1页
1/15
中心机房维保方案.._第2页
2/15
中心机房维保方案.._第3页
3/15
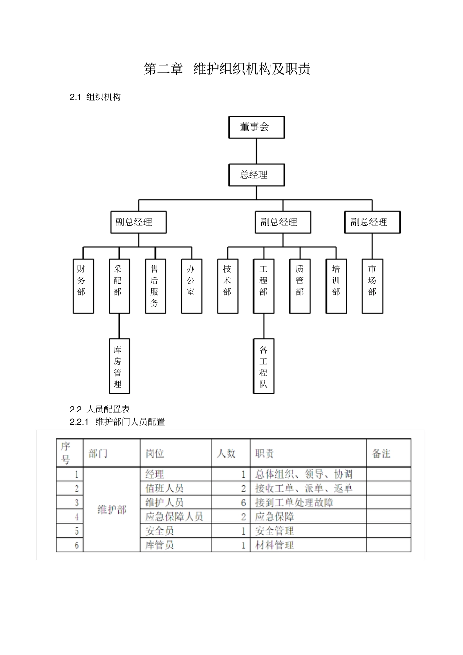
目录第一章机房维护方案....................................................................................................................2第二章维护组织机构及职责..........................................................................................................3第三章日常维护方案及项目、应急保障方案..............................................................................5第四章机房维保报价....................................................................................................................9第五章公司简介及资质.................................................................................................................91公司概况...............................................................................................................................92企业文化...............................................................................................................................93主要优势.............................................................................................................................104资质证明材料.....................................................................................................................124.1营业执照......................................................................................................................124.2安防一级资质、ISO9001认证...................................................................................13第一章机房维护方案1.1维护设备内容本方案维护内容为中心机房内空调设施、UPS供电、发电机组、消防设施、防雷、布线、环境监测系统等。1.2维护管理的工作内容1.2.1保证全程全网安全、稳定、高效运行;1.2.2保证运行质量达到网络技术指标和服务质量指标的要求;1.2.3作好各项日常维护,保证维护文档和技术资料的完整、正确;1.2.4做好客户端维护工作,定期组织巡检。1.3维护分工界面电力系统维护界面:我公司负责市电配电箱至UPS以下电源系统维护,包括电池组、空调、机房照明、机架电源维护工作。材料界面:我公司负责网线、水晶头、标签、尾纤、机房设备电源线材料。机房管理部门负责自购服务器硬件材料、机房其它附属材料(门、窗、静电地板等)提供。1.4故障和投诉处理凡影响客户正常使用业务的情况,都称为故障。客户业务故障处理应遵循“先抢通、后修复”原则,即利用各种手段快速恢复客户业务、然后尽快找出故障点,恢复故障。财务部库房管理采配部售后服务办公室副总经理技术部各工程队工程部质管部培训部副总经理市场部副总经理总经理董事会第二章维护组织机构及职责2.1组织机构2.2人员配置表2.2.1维护部门人员配置2.2.2仪器仪表配置2.3日常巡检、集中检修作业流程2.4、客户响应工作内容维护职责2.4.1本方案对机房内包括空调、UPS、发电机等主要设备提供一年两次的定期检测、保养、可预防性的对设备进行检测。2.4.2本方案按故障等级提供不同的故障响应服务,力求在最短的时间内恢复业务运行,并排除故障。2.4.3本方案提供现场培训和集中培训。第三章日常维护方案及项目、应急保障方案3.1机房及设备日常维护方案●机房空调维护(一)控制系统的维护对空调系统的维护人员而言,在巡视时第一步就是看空调系统是否在正常运行,因此我们首先要做以下的一些工作。(1)从空调系统的显示屏上检查空调系统的各项功能及参数是否正常;(2)如有报警的情况要检查报警记录,并分析报警原因;(3)检查温度、湿度传感器的工作状态是否正常;(二)压缩机的巡回检查及维护(1)听—用听声音的方法,能较正确的判断出压缩机的运转情况。因为压缩机运转时,它的响声应是均匀而有节奏的。如果它的响声失去节奏声,而出现了不均匀噪音时,即表示压缩机的内部机件或气缸工作情况有了不正常的变化。(2)摸—用手摸的方法,可知其发热程度,能够大...

1、当您付费下载文档后,您只拥有了使用权限,并不意味着购买了版权,文档只能用于自身使用,不得用于其他商业用途(如 [转卖]进行直接盈利或[编辑后售卖]进行间接盈利)。
2、本站所有内容均由合作方或网友上传,本站不对文档的完整性、权威性及其观点立场正确性做任何保证或承诺!文档内容仅供研究参考,付费前请自行鉴别。
3、如文档内容存在违规,或者侵犯商业秘密、侵犯著作权等,请点击“违规举报”。

碎片内容

中心机房维保方案..

确认删除?
VIP
微信客服
  • 扫码咨询
会员Q群
  • 会员专属群点击这里加入QQ群
客服邮箱
回到顶部