电脑桌面
添加小米粒文库到电脑桌面
安装后可以在桌面快捷访问

造纸厂35000吨日废水治理工艺方案VIP免费

造纸厂35000吨日废水治理工艺方案_第1页
1/11
造纸厂35000吨日废水治理工艺方案_第2页
2/11
造纸厂35000吨日废水治理工艺方案_第3页
3/11
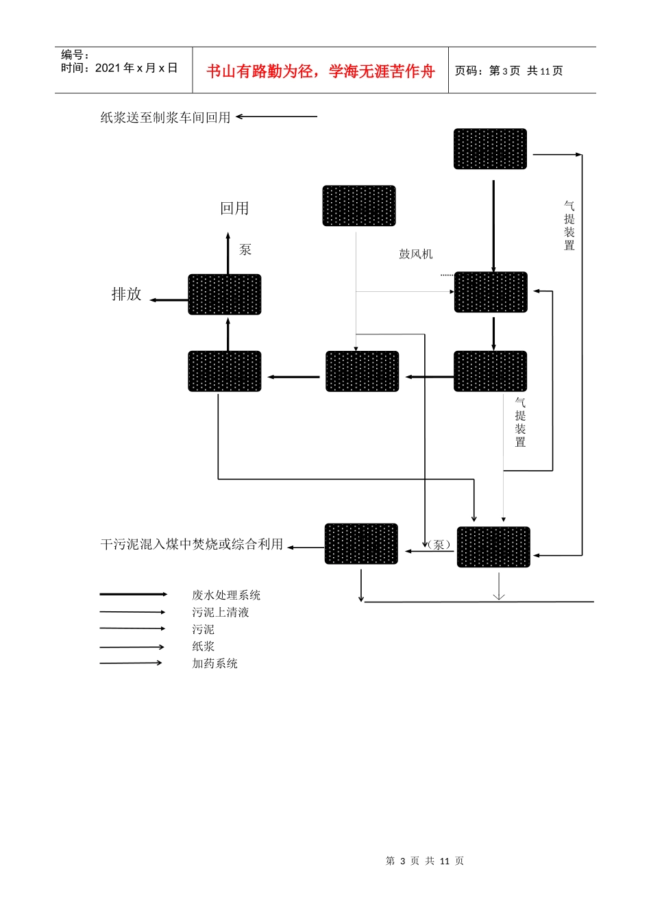
造纸厂35000吨/日废水治理工艺方案第2页共11页编号:时间:2021年x月x日书山有路勤为径,学海无涯苦作舟页码:第2页共11页一、水量和水质进水流量Q0=35000m3/d=1458.3m3/h,设计流量Q=1500m3/d进水水质和要求的出水水质情况表(数据单位除PH值外都是mg/l)PHSSCODCrBOD5酚硫化物进水水质7.5-8.5500-600800-1000200-3000.45-0.81.2-1.4出水水质6-9150200800.51二、方案选择目前中国和世界上对于中段废水处理有一级物化处理和二级生化-物化处理。一级物化处理设施简单,基本上是采用混凝法来去除水中COD和SS。但是对溶解性有机物却不能去除。二级生化-物化处理则可以通过微生物来降解水中溶解性有机物,通过混凝法来去除悬浮性有机物。二级生化-物化处理又可分为物化在前和生化在前两种。物化在生化前可减少生化处理的负荷,但需投加较多的絮凝剂。生化在物化前节约了絮凝剂却增加了生化处理的负荷。由于原废水BOD5较低(200mg/l),故选用生化在前方式。生化法还可分为活性污泥法和生物膜法(接触氧化法)。草浆废水悬浮物较多,如选用接触氧化法处理,所用的填料易堵塞,故选用活性污泥法处理该废水,又由于要求的去除率仅为74%,所以选用普通曝气法即可达到要求。三、废水治理工艺流程(泵)造纸废水格栅集浆池纸浆回收装置集水井第3页共11页第2页共11页编号:时间:2021年x月x日书山有路勤为径,学海无涯苦作舟页码:第3页共11页纸浆送至制浆车间回用鼓风机干污泥混入煤中焚烧或综合利用(泵)废水处理系统污泥上清液污泥纸浆加药系统初沉池加药装置曝气池污泥浓缩池污泥脱水机二沉池气提装置气提装置存水池絮凝沉淀池絮凝反应池回用排放泵第4页共11页第3页共11页编号:时间:2021年x月x日书山有路勤为径,学海无涯苦作舟页码:第4页共11页四、各主要设施和设备的说明1、废水提升系统此系统包括格栅、集水井、提升泵。废水流入集水井,在集水井入口处设置2台机械格栅以拦截粗大悬浮物体,污水泵将废水从集水井打入纸浆回收装置。集水井为地下式,钢筋混凝土结构。2、纸浆回收系统为了回收纸浆,使其回用于生产中,废水在进入初沉池前通过2台纸浆回收装置,纤维回收率达80~85%。从回收装置得到的纸浆流入集浆池,然后由泵送至车间回用。整个回收系统包括纸浆回收机,集浆池,占地面积120m2。3、初沉池(两池并联)草浆废水含有大量的悬浮物。为了降低下道生化处理的负荷,有必要预先将悬浮物去除掉。该初沉池具有沉淀和调节水质和水量的双重作用。初沉池为辐流式沉淀池,它运行稳定,耐冲击负荷。在该池内,设置1台周边刮泥机,以便收集沉积于池底的污泥,并将它们排到污泥浓缩池。初沉池为地上式钢筋混凝土结构。4、曝气池(两池并联)本方案的曝气池型式采用的是旋转推流式,曝气方式为鼓风曝气。这种型式的曝气池灵活性大,可以通过曝气量来调节和控制生化反应,还可以按照A/O方式运行。在曝气池内,借助于好氧微生物的吸附、分解有机物的作用,降低水中BOD5、COD。鉴于制浆废水中缺N、P,为使活性污泥中的微生物能良好的生长繁殖,需要投加一定量的N、P。至于好氧微生物所需的氧,则由鼓风机提供。曝气头子则选用双螺旋曝气头。双螺旋曝气头安装方便、不易堵塞、服务面积大。为维持曝气池中污泥浓度,从二沉池中分离出来的活性污泥将定量地用气提装置回送到曝气池。曝气池为半地上式钢筋混凝土结构。第5页共11页第4页共11页编号:时间:2021年x月x日书山有路勤为径,学海无涯苦作舟页码:第5页共11页5、二沉池(两池并联)二沉池是曝气池的配套设施,其作用是使活性污泥从混合液中分离出来。分离出来的上清液流入絮凝反应池作进一步处理。二沉池为两个并联的辐流式沉淀池,中心进水,周边出水。在每一池内,设置一台周边刮泥机,以便收集沉积于池底的污泥,污泥部分回流至曝气池,其余排到污泥浓缩池。二沉池为半地上式钢筋混凝土结构。6、絮凝反应池在混和反应池的首端,加入絮凝剂。絮凝反应池为并联运行的两个池子,每池分三格,每格均设置一台搅拌机,以促使废水与絮凝剂充分混和反应。7、絮凝沉淀池絮凝反应后的废水进入该池,废水中的絮聚体依靠自身的重力沉降,上清液溢流入存水池,池底污泥经刮泥机...

1、当您付费下载文档后,您只拥有了使用权限,并不意味着购买了版权,文档只能用于自身使用,不得用于其他商业用途(如 [转卖]进行直接盈利或[编辑后售卖]进行间接盈利)。
2、本站所有内容均由合作方或网友上传,本站不对文档的完整性、权威性及其观点立场正确性做任何保证或承诺!文档内容仅供研究参考,付费前请自行鉴别。
3、如文档内容存在违规,或者侵犯商业秘密、侵犯著作权等,请点击“违规举报”。

碎片内容

造纸厂35000吨日废水治理工艺方案

您可能关注的文档

确认删除?
VIP
微信客服
  • 扫码咨询
会员Q群
  • 会员专属群点击这里加入QQ群
客服邮箱
回到顶部