电脑桌面
添加小米粒文库到电脑桌面
安装后可以在桌面快捷访问

设备安装监理细则VIP免费

设备安装监理细则_第1页
1/19
设备安装监理细则_第2页
2/19
设备安装监理细则_第3页
3/19
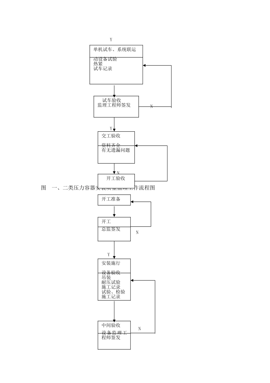
..........................................................1一.监理工作流程...........................................21.1质量控制监理工作流程..................................21.2进度控制监理工作流程..................................21.3控制监理工作流程......................................2二.监理工作控制要点及目的值..............................102.1监理工作控制要点.....................................102.2监理目的值...........................................14三.监理工作及措施........................................153.1监理工作.............................................153.2主要监理措施.........................................15一.监理工作流程1.1质量控制监理工作流程常压设备安装〔含组装〕质量监理工作流程常压设备安装〔含组装〕质量监理工作流程见图一、二类压力容器安装质量监理工作流程一、二类压力容器安装质量监理工作流程见图三类压力容器安装质量监理工作流程三类压力容器安装质量监理工作流程见图焊接质量监理工作流程焊接质量监理工作流程见图焊缝无损检测质量监理工作流程焊缝无损检测质量监理工作流程见图输油泵组安装质量监理工作流程图输油泵组安装质量监理工作流程见图1.2进度控制监理工作流程图1.2进度控制监理工作流程图执行。1.3控制监理工作流程图1.3费用控制监理工作流程图执行。图常压设备安装〔含组装〕质量监理工作流程图NYYN施工准备开工总监签发安装施行原材料检验加工预制试验、检验施工记录中间验收设备监理工程师签发YNYN图一、二类压力容器安装质量监理工作流程图NYYN单机试车、系统联运动设备试验热紧试车记录试车验收监理工程师签发交工验收资料齐全有无遗漏问题开工验收开工总监签发安装施行设备验收吊装耐压试验施工记录试验、检验施工记录中间验收设备监理工程师签发开工准备YNYN图三类压力容器安装质量监理工作流程图YNYYYN单机试车、系统联运动设备试验热紧试车记录试车验收监理工程师签发交工验收资料齐全有无遗漏问题开工验收开工总监签发安装施行设备验收吊装内件调整清扫、冲洗安装记录试验、检验施工记录中间验收设备监理工程师签发施工准备YYNYYN单机试车、系统联运动设备试验热紧试车记录试车验收监理工程师签发交工验收资料齐全有无遗漏问题开工验收图焊接质量监理工作流程图否否图焊缝无损检测质量监理工作流程图否同意开工准备〔无损检测〕提交工程开工报审表〔无损检测〕审查开工条件〔监理工程师〕批准开工申请〔总监理工程师〕无损检测作业〔无损检测〕编制无损检测〔无损检测〕复查无损检测〔检测监理工程师〕承受无损检测〔监理工程师〕合格?进入下道工作流程〔施工〕附有:·无损检测方案、工艺制度·检测人员资质·检测设备、仪器到场情况·材料到场情况监理检测指〔监理工程师〕抽查底片、评片质量〔检测监理工程师〕进入焊接工作流程〔施工〕下达返修指〔监理工程师〕焊接准备〔施工〕审查焊接准备情况〔监理工程师〕容器焊接〔施工〕平行检验焊缝外观确认?焊接工作记录?〔监理工程师〕附件●压力容器安装答应证●焊接工艺评定焊接作业指导工书、技术交底●焊工上岗证●焊接设备、检测、检测设备●焊接材料到场情况●质量理人员批准开场焊接〔监理工程师〕填写焊接工作记录〔施工质检员〕填报?无损检测委托单?〔施工质检员〕确认?无损检测委托单?发出检测指〔监理工程师〕至容器焊接全部完成〔施工〕合格率达标检测合格进入下道工作流程〔施工〕进入检测工作流程〔监理、检测〕发出返修指〔监理工程师〕返修〔施工〕停工查找原因〔施工〕整改〔施工〕否图输油泵组安装质量监理工作流程图YY安装准备承包商资质审查设备、材料审查验收、开箱检验设计交底、图纸会审特殊工种资格审查施工环境审查工作条件审查施工组织设计和施工方案的审批开工申请单NYYYNYYNY总监理工程师签发输油泵组安装根底验收根底铲麻、垫铁布置泵组就位地脚螺栓安装驱动电机安装泵组初找平、找正地脚螺栓预留孔灌浆承包商自检合格报监理监理工程师检查轴承、半联轴器清洗、装配、调整...

1、当您付费下载文档后,您只拥有了使用权限,并不意味着购买了版权,文档只能用于自身使用,不得用于其他商业用途(如 [转卖]进行直接盈利或[编辑后售卖]进行间接盈利)。
2、本站所有内容均由合作方或网友上传,本站不对文档的完整性、权威性及其观点立场正确性做任何保证或承诺!文档内容仅供研究参考,付费前请自行鉴别。
3、如文档内容存在违规,或者侵犯商业秘密、侵犯著作权等,请点击“违规举报”。

碎片内容

设备安装监理细则

确认删除?
VIP
微信客服
  • 扫码咨询
会员Q群
  • 会员专属群点击这里加入QQ群
客服邮箱
回到顶部