电脑桌面
添加小米粒文库到电脑桌面
安装后可以在桌面快捷访问

钢筋混凝土结构工程监理实施细则VIP免费

钢筋混凝土结构工程监理实施细则_第1页
1/6
钢筋混凝土结构工程监理实施细则_第2页
2/6
钢筋混凝土结构工程监理实施细则_第3页
3/6
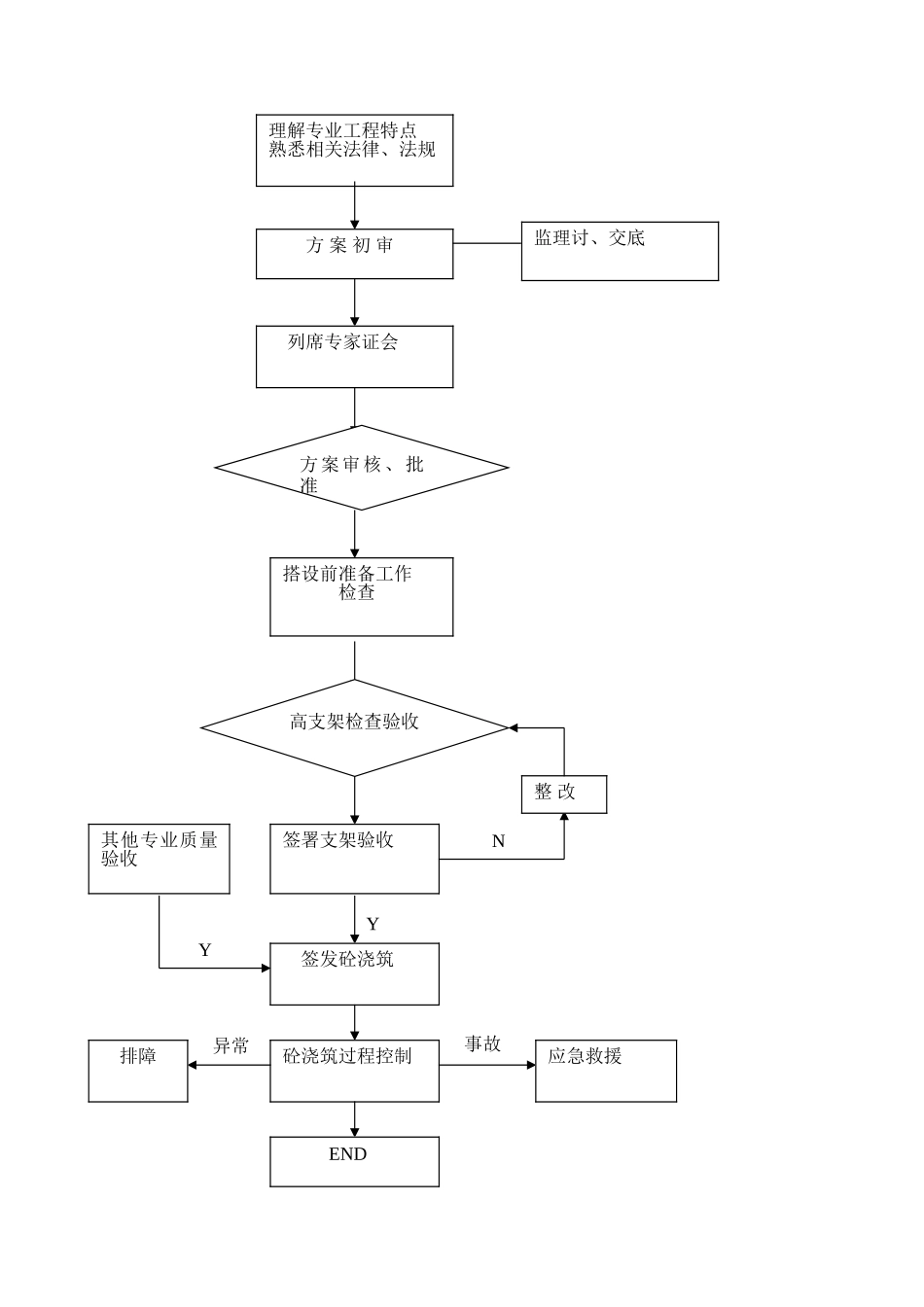
钢筋混凝土构造工程监理施行细那么1.本细那么编写依椐1.1本工程工程已批准的监理规划。1.2与本工程相关的设计图纸1.3、规程:建筑施工扣件钢脚手架平安技术JGJ130-2001江苏建筑安装工程施工技术操作规程DGJ32/J32-20061.4本工程的高大模板支架专项施工方案及专家审批书.2.专业工程特点本工程高大模板支架施工部位与特点:3.监理工作的流程如下:理解专业工程特点熟悉相关法律、法规方案初审监理讨、交底列席专家证会方案审核、批准搭设前准备工作检查高支架检查验收签署支架验收签发砼浇筑YN整改其他专业质量验收Y砼浇筑过程控制应急救援事故排障END异常4.监理目的值5.监理控制要点及措施5.1监理人员应熟悉涉及高大模板支架部位的图纸构造理解模板支架相关法律、法规掌握相关技术、、规程。5.2土建专业监理工程师负责专项施工方案的审核总监理工程师负责专项施工方案的审批。土建专业监理工程师、监理员、平安监理工程师、总监工程师负责实体检验、验收及旁站监视同时应列席施工方案专家证审查会议。5.3专项施工方案审查审查程序合法性:①专项施工方案应由施工企业相关专业工程技术人员编制;②施工企业应按宁建工字2007】88文规定组织专家对方案进展证其书面证审查应作为专项施工方案的附件;③修改完善后的方案应经施工企业技术部门负责人审核企业技术负责人批准并加盖企业鲜章。审查方案完好性:施工方案应具有以下内容应有计算书:计算书应包括荷载计算。模板及其支撑系统承载力、刚度、稳定性验算;支架顶部扣件抗滑力验算;支撑系统的楼、地面构造承载力验算;应对支撑材料的使用、规格尺寸、接头、程度杆步距和剪撑设置等构造措施作出详细说明。应编制支撑平面布置图模板及支撑立面图、剖面图及必要的节点大样。应对砼浇筑和顺序作出明确说明并详述模板支撑的安装、撤除顺序及其他平安技术措施。应有支撑系统安装验收和。5.3.3审查方案中上述3.2内容是否符合有关、、规程重点审查其技术构造措施详见附表。5.3.4未经原审批人同意任何人不得修改变更施工方案;需要做重大修改时施工企业应当重新组织专家证审查并按原审批程序重新报批。5.4搭设前施工准备的检查5.4.1技术交底工作的落实检查:施工工程技术人员应按方案中有关要求向架设和使用人员进展技术交底并将书面交底记录交监理部备案。5.4.1搭设材料检查验收:⑴质量:钢质量检查应符合JGJ130-2001中扣件质量检查应符合JGJ130-2001中条的规定其中有裂缝、变形的旧扣件严禁使用出现滑丝的螺栓必须更换。⑵数量:对投入高大模板支架的钢、扣件的数量进展核查投入总量不应低于施工方案计算用量。⑶理人员:搭设人员的有关核查施工企业工程部应明确技术人员为高支模系统施工负责人负责施工全过程的理工作;从事支架搭设、撤除的作业人员必须持有架设作业操作证。5.5支架系统搭设的检查验收监理机构应对支架系统按附表的有关规定进展重点检查验收必要时应对支架系统的重要部位进展预加载试验检测。5.6砼浇筑过程的监理控制5.6.1总监理工程师签发砼浇筑申请表时应具备以下条件:⑴支架验收符合要求⑵钢筋制安、模板制安及水、电等专业验收符合要求⑶泵送布置符合施工方案⑷施工企业已按要求完成砼浇筑前的技术交底工作⑸施工企业已按应急救援预案做好相应准备工作5.6.1砼浇筑过程中总监理工程师应驻于现场监理机构必须安排监理人员施行全过程旁站监理重点检查以下内容:5.6.1检查砼浇筑和顺序是否符合专项施工方案要求;检查砼浇筑布料是否对称防止高支架受不对称荷载。5.6.1检查楼面施工荷载是否超出方案设计是否有浇筑人员过多或过于集中现象;是否有泵送砼临时堆积高度过高现象。5.6.1检查砼布料是否有与模板、钢筋骨架直接接触现象;检查大梁等部位泵送砼速度是否过快;防止高支架受过大程度推力。5.6.1检查施工对高支架系统变形情况的检查落实工作。施工应派专业技术人员观察高支架系统的变形情况发现异常现象时应立即暂停施工;待查明原因经整改符合要求后报监理机构同意方可复工。5.6.1浇筑过程中一旦发现立即催促施工企业起动应急救援预案并按规定及时向有关部门。5.7高支模的监视理5.7.1监理机构应按本细那么有关要求...

1、当您付费下载文档后,您只拥有了使用权限,并不意味着购买了版权,文档只能用于自身使用,不得用于其他商业用途(如 [转卖]进行直接盈利或[编辑后售卖]进行间接盈利)。
2、本站所有内容均由合作方或网友上传,本站不对文档的完整性、权威性及其观点立场正确性做任何保证或承诺!文档内容仅供研究参考,付费前请自行鉴别。
3、如文档内容存在违规,或者侵犯商业秘密、侵犯著作权等,请点击“违规举报”。

碎片内容

钢筋混凝土结构工程监理实施细则

您可能关注的文档

教育教学文库+ 关注
实名认证
内容提供者

本店有大量的教育教学资料,课件

确认删除?
VIP
微信客服
  • 扫码咨询
会员Q群
  • 会员专属群点击这里加入QQ群
客服邮箱
回到顶部