电脑桌面
添加小米粒文库到电脑桌面
安装后可以在桌面快捷访问

试验二戴维南定理和诺顿定理的验证——有源二端网络等效参数的测定VIP免费

试验二戴维南定理和诺顿定理的验证——有源二端网络等效参数的测定_第1页
1/6
试验二戴维南定理和诺顿定理的验证——有源二端网络等效参数的测定_第2页
2/6
试验二戴维南定理和诺顿定理的验证——有源二端网络等效参数的测定_第3页
3/6
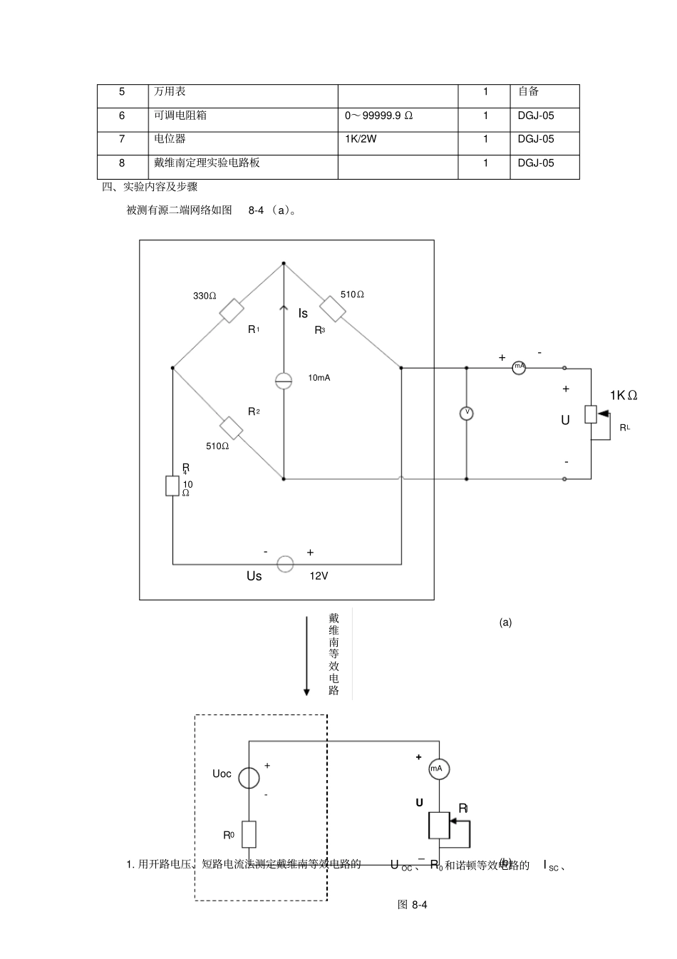
OCUUIOABSCIUI图8-1实验报告学生姓名:李泳成学号:201200303028专业班级:电子121同组者姓名朱广新欧文康实验类型:√验证□综合□设计□创新实验日期:2013.05.01实验成绩:一、实验目的1.验证戴维南定理和诺顿定理的正确性,加深对该定理的理解。2.掌握测量有源二端网络等效参数的一般方法。二、实验原理1.任何一个线性含源网络,如果仅研究其中一条支路的电压和电流,则可将电路的其余部分看作是一个有源二端网络(或称为含源一端口网络)。戴维南定理指出:任何一个线性有源网络,总可以用一个电压源与一个电阻的串联来等效代替,此电压源的电动势SU等于这个有源二端网络的开路电压OCU,其等效内阻0R等于该网络中所有独立源均置零(理想电压源视为短路,理想电流源视为开路)时的等效电阻。诺顿定理指出:任何一个线性有源网络,总可以用一个电流源与一个电阻的并联组合来等效代替,此电流源的电流SI等于这个有源二端网络的短路电流SCI,其等效内阻0R定义同戴维南定理。OCU(SU)和0R或者SCI(SI)和0R称为有源二端网络的等效参数。2.有源二端网络等效参数的测量方法(1)开路电压、短路电流法测0R在有源二端网络输出端开路时,用电压表直接测其输出端的开路电压OCU,然后再将其输出端短路,用电流表测其短路电流SCI,则等效内阻为0RSCOCIU如果二端网络的内阻很小,若将其输出端口短路则易损坏其内部元件,因此不宜用此法。(2)伏安法测0R用电压表、电流表测出有源二端网络的外特性曲线,如图8-1所示。根据外特性曲线求出斜率tg,则内阻0R=tg=SCOCIUIU,也可以先测量开路电压OCU,再测量电流为额定值NI时的输出端被测有源网络V0RSU+-lR2OCU图8-2电压值NU,则内阻为0R=NNOCIUU。测0R(3)半电压法如图8-2所示,当负载电压为被测网络开路电压的一半时,负载电阻(由电阻箱的读数确定)即为被测有源二端网络的等效内阻值。OCU(4)零式法测在测量具有高内阻有源二端网络的开路电压时,用电压表直接测量会造成较大的误差。为了消除电压表内阻的影响,往往采用零式测量法,如图8-3所示。零式法测量原理是用一低内阻的稳压电源与被测有源二端网络进行比较,当稳压电源的输出电压与有源二端网络的开路电压相等时,电压表的读数将为“0”。然后将电路断开,测量此时稳压电源的输出电压,即为被测有源二端网络的开路电压。三、实验设备序号名称型号与规格数量备注1可调直流稳压电源0~30V12可调直流恒流源0~500mA13直流数字电压表0~200V14直流数字毫安表0~200mA1稳压电源V被测有源网络0RSU+-U+-+-图8-35万用表1自备6可调电阻箱0~99999.9Ω1DGJ-057电位器1K/2W1DGJ-058戴维南定理实验电路板1DGJ-05四、实验内容及步骤被测有源二端网络如图8-4(a)。mAV330ΩR1510ΩR3510ΩR210mAR410ΩUs12V-+-++-URL1KΩIs1.用开路电压、短路电流法测定戴维南等效电路的OCU、0R和诺顿等效电路的SCI、(a)戴维南等效电路UocR0+-_+UmARl(b)图8-40R。按图8-4(a)接入稳压电源SU=12V和恒流源SI=10mA,不接入LR,测出OCU、SCI,并计算出0R。(测OCU时,不接入mA表。)2.负载实验按图8-4(a)接入LR。改变LR阻值,测量有源二端网络的外特性曲线。3.验证戴维南定理:从电阻箱上取得步骤“1”所得的等效电阻0R之值,然后令其与直流稳压电源(调到步骤“1”时所测得的开路电压OCU之值)相串联,如图8-4(b)所示,仿照步骤“2”测其外特性曲线,对戴维南定理进行验证。五、实验数据及分析表1开路电压、短路电流法测定戴维南等效电路的OCU、0R和诺顿等效电路的SCI、0R。OCU(V)SCI(mA)0R(Ω)16.9032.70517由0RSCOCIU算得0R≈517Ω表2改变LR阻值,测量有源二端网络的外特性曲线。U(V)0.922.736.209.0611.1112.5513.4014.4015.30I(mA)30.627.4020.7015.1011.208.406.94.803.00则内阻0R=tg=IU=SCOCIU≈520.7Ω表3从电阻箱上取得步骤“1”所得的等效电阻0R之值,然后令其与直流稳压电源(调到步骤“1”时所测得的开路电压OCU之值)相串联,如图8-4(b)所示,仿照步骤“2”测其外特性曲线,对戴维南定理进行验证。0.002.004.006.008.0010.0012.0014.0016.0018.0005101520253035UIU(V)0.922.726.179.0411.0712.51...

1、当您付费下载文档后,您只拥有了使用权限,并不意味着购买了版权,文档只能用于自身使用,不得用于其他商业用途(如 [转卖]进行直接盈利或[编辑后售卖]进行间接盈利)。
2、本站所有内容均由合作方或网友上传,本站不对文档的完整性、权威性及其观点立场正确性做任何保证或承诺!文档内容仅供研究参考,付费前请自行鉴别。
3、如文档内容存在违规,或者侵犯商业秘密、侵犯著作权等,请点击“违规举报”。

碎片内容

试验二戴维南定理和诺顿定理的验证——有源二端网络等效参数的测定

确认删除?
VIP
微信客服
  • 扫码咨询
会员Q群
  • 会员专属群点击这里加入QQ群
客服邮箱
回到顶部