电脑桌面
添加小米粒文库到电脑桌面
安装后可以在桌面快捷访问

超高层商业综合体全套暖通施工图纸VIP免费

超高层商业综合体全套暖通施工图纸_第1页
1/7
超高层商业综合体全套暖通施工图纸_第2页
2/7
超高层商业综合体全套暖通施工图纸_第3页
3/7
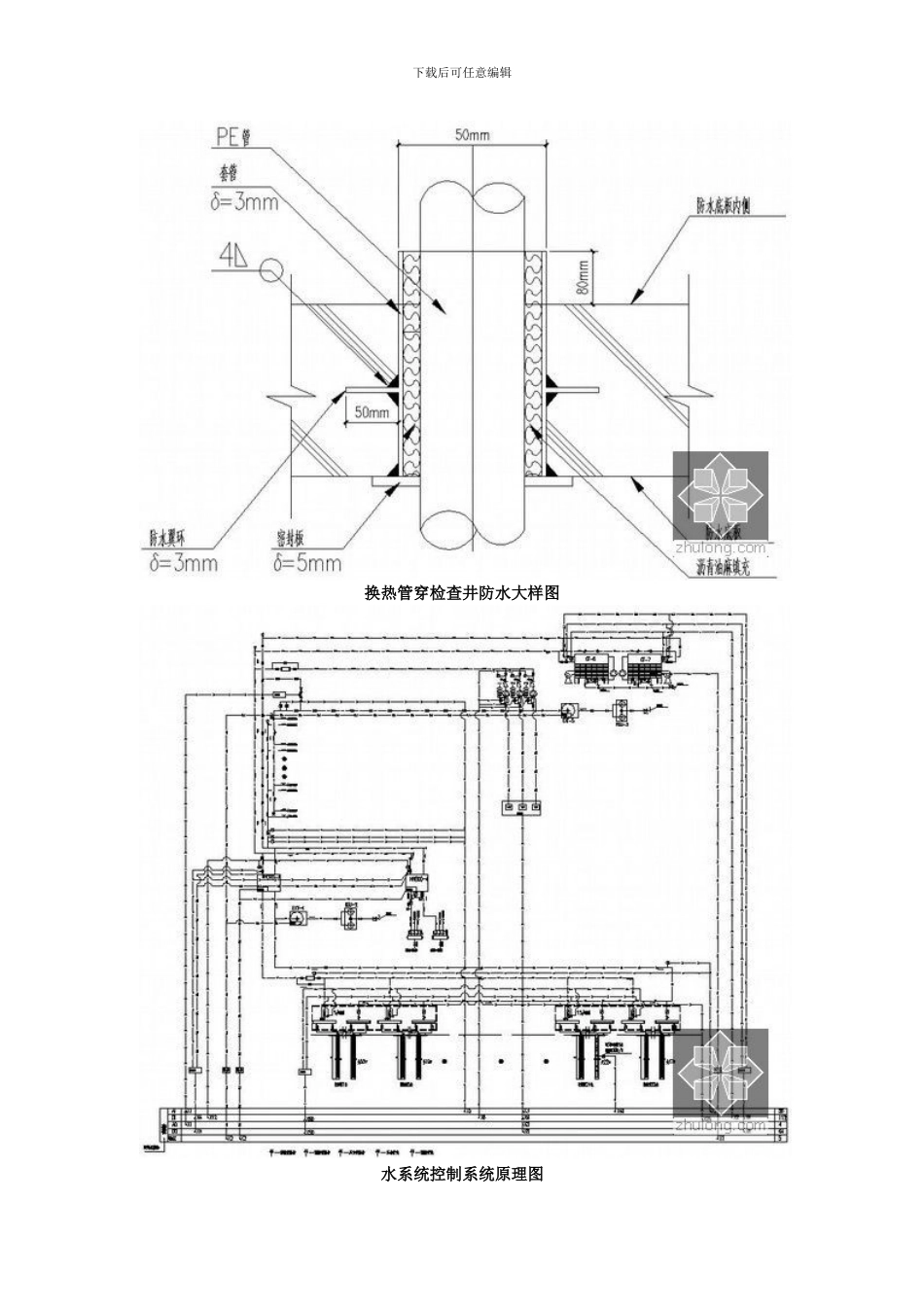
下载后可任意编辑[ 江苏 ] 超高层商业综合体全套暖通施工图纸(地源热泵) 江苏常州某超高层商业综合体全套暖通设计施工图纸(含地源热泵空调系统);工程总建筑面积地 66996.00m2,地下 19681.00m2,共四十一层(地下二层、地上三十九层),建筑高度为 147.800m;地下层为车库、餐厅、冷冻机房、锅炉房等设施用房;地上层包含五星级酒店、酒店式公寓、配套商业以及办公用房等。暖通系统包含常规冷水机组加锅炉系统及地源水环热泵系统。设计内容:1)本工程空调、通风及防排烟系统设计;2)本工程酒店式公寓地源水环热泵空调系统;3)地源热泵地埋管换热系统方案设计;4)冷冻机房、锅炉房设计及自控系统设计。冷热源系统原理图 下载后可任意编辑换热井竖向大样图 地埋管平面布置图下载后可任意编辑换热管穿检查井防水大样图水系统控制系统原理图下载后可任意编辑检查井大样图下载后可任意编辑空调平面图[江苏]超高层商业综合体全套暖通施工图纸(地源热泵系统)下载后可任意编辑四管制空气处理机组接管示意图热交换机组成套原理图0 万 U 豆体验卡卡号:50D890668267e3349e33密码:686d03401eefba96faba奖品名称:500 万 U 豆体验卡卡号:50De7a00c543af387fc0下载后可任意编辑密码:b26488ce65abc1787202奖品名称:500 万 U 豆体验卡卡号:50Dbac63885c802fd52e密码:3d1c344384327b85efff奖品名称:500 万 U 豆体验卡卡号:50Dd97f0765bdf6998a3密码:48db1c14e42a2b321fac奖品名称:500 万 U 豆体 50D61215eb41ae3cc919密码:25bffae5346e7b7d2548奖品名称:100 万 U 豆体验卡卡号:10D1cab621456ab278ab密码:709f65f32865af2559c2奖品名称:100 万 U 豆体验卡卡号:10D8f1d6a4b953f3474e密码:6e2e4017cce30dc7e055奖品名称:100 万 U 豆体验卡卡号:10Dd1fc6d6dd529b6892密码:a5dbdd8338f91d2c0701奖品名称:100 万 U 豆体验卡卡号:10D08377b71d4374262b密码:1d7a7c21ebd99b798a54

1、当您付费下载文档后,您只拥有了使用权限,并不意味着购买了版权,文档只能用于自身使用,不得用于其他商业用途(如 [转卖]进行直接盈利或[编辑后售卖]进行间接盈利)。
2、本站所有内容均由合作方或网友上传,本站不对文档的完整性、权威性及其观点立场正确性做任何保证或承诺!文档内容仅供研究参考,付费前请自行鉴别。
3、如文档内容存在违规,或者侵犯商业秘密、侵犯著作权等,请点击“违规举报”。

碎片内容

超高层商业综合体全套暖通施工图纸

您可能关注的文档

确认删除?
VIP
微信客服
  • 扫码咨询
会员Q群
  • 会员专属群点击这里加入QQ群
客服邮箱
回到顶部