电脑桌面
添加小米粒文库到电脑桌面
安装后可以在桌面快捷访问

电动机控制原理图

电动机控制原理图_第1页
1/9
电动机控制原理图_第2页
2/9
电动机控制原理图_第3页
3/9
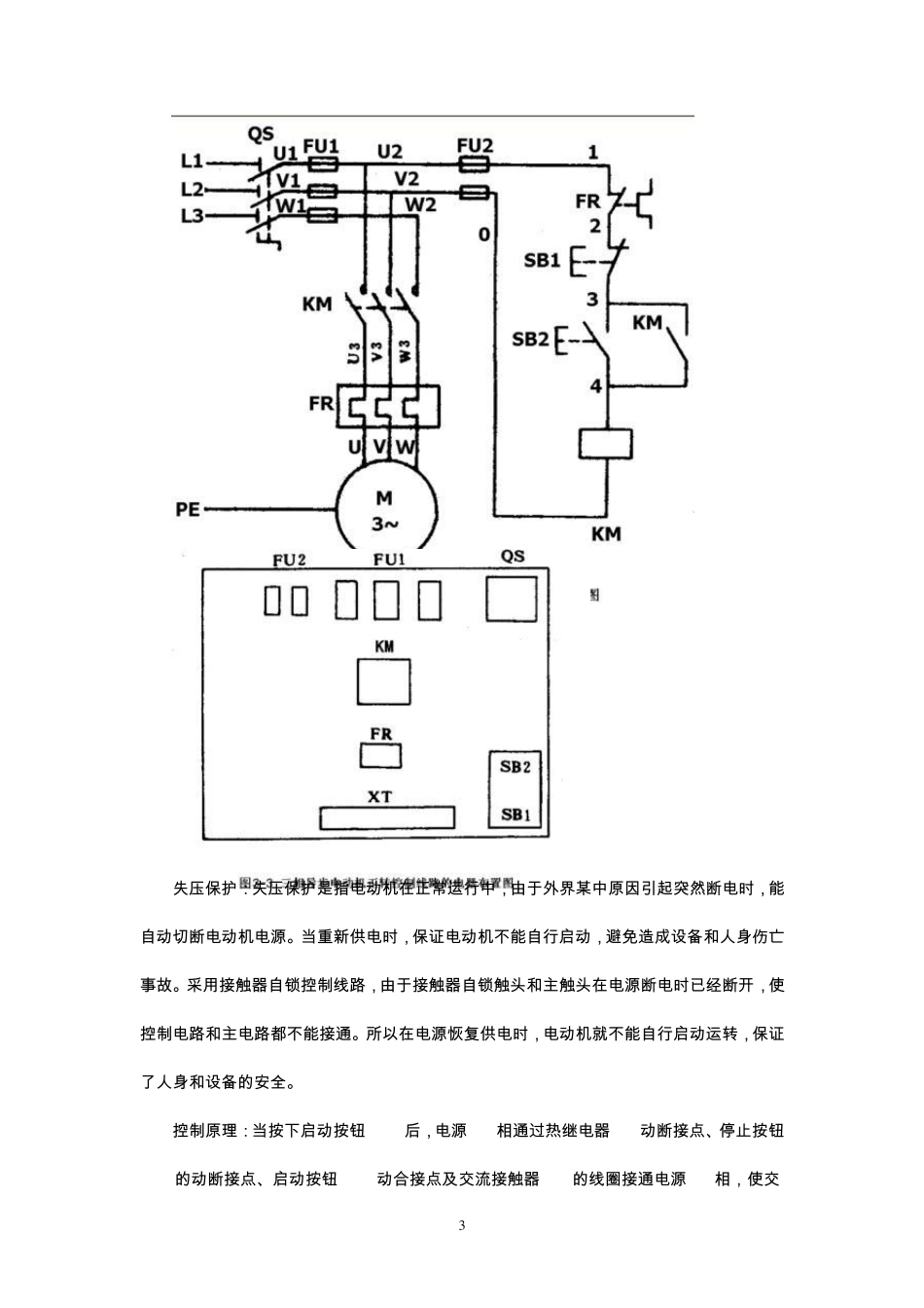
1 三 相 异 步 电 动 机 启 动 控 制 原 理 图 1、 三 相 异 步 电 动 机 的点动 控 制 点动 正转控 制 线路是用按钮、接触器来控 制 电 动 机 运转的最简单的正转控 制 线路。所谓点动 控 制 是指:按下按钮,电 动 机 就得电 运转;松开按钮,电 动 机 就失电 停转。 典型的三 相 异 步 电 动 机 的点动 控 制 电 气原 理 图 如图 3-1(a)所示。点动 正转控 制 线路是由转换开关 QS、熔断器 FU、启 动 按钮 SB、接触器 KM及电 动 机 M组成。其中以转换开关QS作电 源隔离开关,熔断器 FU作短路保护,按钮 SB控 制 接触器 KM的线圈得电 、失电 ,接触器 KM的主触头控 制 电 动 机 M的启 动 与停止。 点动 控 制 原 理 :当电 动 机 需要点动 时,先合上转换开关 QS,此时电 动 机 M尚未接通电源。按下启 动 按钮 SB,接触器 KM的线圈得电 ,带动 接触器 KM的三 对主触头闭合,电 动机 M便接通电 源启 动 运转。当电 动 机 需要停转时,只要松开启 动 按钮 SB,使接触器 KM的线圈失电 ,带动 接触器 KM的三 对主触头恢复断开,电 动 机 M失电 停转。在生产实际应用 2 中 , 电 动 机 的 点 动 控 制 电 路 使 用 非 常 广 泛 , 把 启 动 按 钮 SB换 成 压 力 接 点 、限 位 节 点 、水 位接 点 等 , 就 可 以 实 现 各 种 各 样 的 自 动 控 制 电 路 , 控 制 小 型 电 动 机 的 自 动 运 行 。 2.三 相 异 步 电 动 机 的 自 锁 控 制 三 相 异 步 电 动 机 的 自 锁 控 制 线 路 如 图 3-2所 示 , 和 点 动 控 制 的 主 电 路 大 致 相 同 , 但 在 控制 电 路 中 又 串 接 了 一 个 停 止 按 钮 SB1, 在 启 动 按 钮 SB2的 两 端 并 接 了 接 触 器 KM的 一 对 常开 辅 助 触 头 。接 触 器 自 锁 正 转 控 制 线 路 不 但 能 使 电 动 机 连 续 运 转 ,而 且 还 有 一 个 重 要 的 特 点 ,就 是 具 有 欠 压 和 失 压 保 护 作 用 。 它 主 要 由 按 钮 开 关 SB( 起 停 电 动 机 使 用 ) 、交 流 接 触 器 KM( 用 做 接 通 和 切 断 电 动 ...

1、当您付费下载文档后,您只拥有了使用权限,并不意味着购买了版权,文档只能用于自身使用,不得用于其他商业用途(如 [转卖]进行直接盈利或[编辑后售卖]进行间接盈利)。
2、本站所有内容均由合作方或网友上传,本站不对文档的完整性、权威性及其观点立场正确性做任何保证或承诺!文档内容仅供研究参考,付费前请自行鉴别。
3、如文档内容存在违规,或者侵犯商业秘密、侵犯著作权等,请点击“违规举报”。

碎片内容

电动机控制原理图

确认删除?
VIP
微信客服
  • 扫码咨询
会员Q群
  • 会员专属群点击这里加入QQ群
客服邮箱
回到顶部