电脑桌面
添加小米粒文库到电脑桌面
安装后可以在桌面快捷访问

电工电子技术课后答案第二版(徐淑华著)1

电工电子技术课后答案第二版(徐淑华著)1_第1页
1/7
电工电子技术课后答案第二版(徐淑华著)1_第2页
2/7
电工电子技术课后答案第二版(徐淑华著)1_第3页
3/7
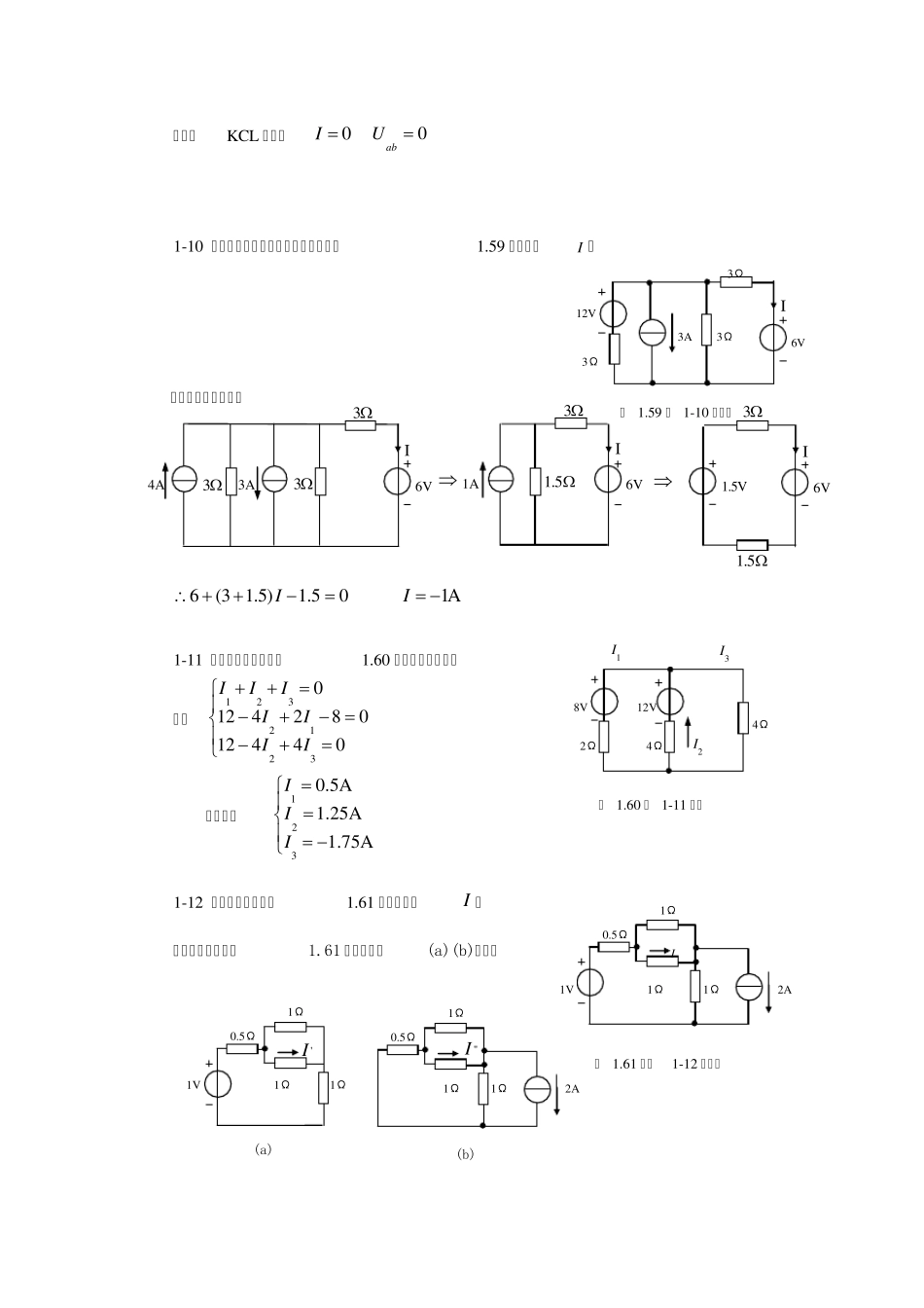
习 题 一 1-1 在图1.51 中,方框代表电源或负载。已知,100VU,2AI。试问,哪些方框 是电源,哪些是负载? 解: ( a)电源 ( b)电源 ( c)负载 ( d)负载 1-2 已知蓄电池充电电路如图1.52。电动势20VE,设Ω2R,当端电压12VU时求 电路中的充电电流I 及各元件的功率。并验证功率平衡的关系。 解:RIUE 2 01 2 42I A 2220 480W423212 448WERUPPR IP     W 80RUPPW 电路中电源发出的功率等于负载消耗的功率,功率是平衡的 1-3 在图1.53 所示电路中,已知,14V1 U,2A1 I,10V2 U,1A2 I,4V3U, 1A4I。求各元件的功率。并说明是吸收还是发出。并验证功率平衡的关系。 解: 由上面计算得:元件1 发出功率,元件2、 3、 4 吸收功率 123428W28WPPPP  1-4 求图1.54 示电路中电流源两端的电压及通过电压源的电流。 解: ( a)1 44VSU     (b) 5409VUU    2AI  1-5 一直流电源,其额定功率为200WN P,额定电压50VN U,内阻为0.5Ω0 R,I R E U 图 1.52 习题1-2 的电路 + =- =+ = U 3 I4 I2 U 1 1 4 2 U 2 3 图 1.53 习题1-3 的电路 + =- =+ =- =- =(a) (b) IS 2Ω 2Ω 1A2Ω 5V 2A 2Ω 图 1.54 习题1-4 的电路 (a) I U I (b) U I (c) I (d) 图 1.51 习题1-1 的电路 + =- =+ =U - =+ =- =+ =U - =11 122233 342414 228W10 110W4 28W( 10) ( 1)10WPU IPU IPU IPU I          负载电阻LR 可调。试求:( 1)额定工作状态下的电流及负载电阻;( 2)开路电压U0;( 3)短路电流SI 。 解: ( 1)NNNPU I 200450NIA NLNUR I 12.5LR  ( 2)0504 0.552EUIR V ( 3)0104SEIRA 1-6 图 1.55 中已知10V1 U,4V1 E,2V2 E,4Ω1 R,2Ω2 R,5Ω3 R,2Ω4 R。试计算开路电压?2 U 解:对左边回路列KVL 方程: 12111112()01041A42I RREUUEIRR 对右边回路列KVL 方程: 2211211204426VEUEIRUEIRE 1-7 图 1.56 所示电路中,求恒流源的电压,恒压源的电流及各自的功率。 解:由KVL ...

1、当您付费下载文档后,您只拥有了使用权限,并不意味着购买了版权,文档只能用于自身使用,不得用于其他商业用途(如 [转卖]进行直接盈利或[编辑后售卖]进行间接盈利)。
2、本站所有内容均由合作方或网友上传,本站不对文档的完整性、权威性及其观点立场正确性做任何保证或承诺!文档内容仅供研究参考,付费前请自行鉴别。
3、如文档内容存在违规,或者侵犯商业秘密、侵犯著作权等,请点击“违规举报”。

碎片内容

电工电子技术课后答案第二版(徐淑华著)1

小辰5+ 关注
实名认证
内容提供者

出售各种资料和文档

确认删除?
VIP
微信客服
  • 扫码咨询
会员Q群
  • 会员专属群点击这里加入QQ群
客服邮箱
回到顶部