电脑桌面
添加小米粒文库到电脑桌面
安装后可以在桌面快捷访问

泉州污水处理厂工艺调试方案

泉州污水处理厂工艺调试方案_第1页
1/83
泉州污水处理厂工艺调试方案_第2页
2/83
泉州污水处理厂工艺调试方案_第3页
3/83
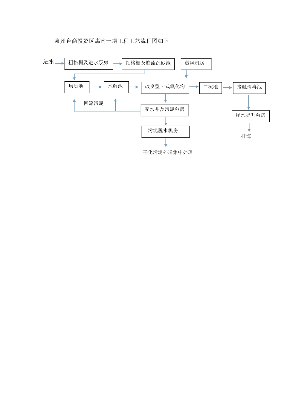
泉州台商投资区惠南污水处理厂一期工程试运行方案一、工程概况..........................................................................................................2二、 试运行目标 ...................................................................................................... 5 三、 生产工艺试运行应具备的条件 ...................................................................... 6 四、 试运行范围和内容要求 .................................................................................. 7 五、 试运行管理机构的设置 .................................................................................. 8 六、 试运行人员的配备 .......................................................................................... 8 七、 试运行各阶段进度安排 ................................................................................ 14 八、 预处理部分试运行方案 ................................................................................ 15 九、 AAO 处理工艺的试运行方案 ......................................................................... 24 十、污泥处理工艺的试运行方案 .............................................................................. 46 十一、试运行期间的运行管理制度 .......................................................................... 52 十二、试运行期间的水质 监测 分析 .......................................................................... 53 十三、试运行期间供配电管理 .................................................................................. 54 十四、自动控制系统及仪器仪表的管理和维护保养 .............................................. 61 十五、试运行期间的安全措施 .................................................................................. 65 十六 试运行期间的厂区防汛工作 ............................................................................ 68 十七、 试运行应急预案 .............................................................................................. 72...

1、当您付费下载文档后,您只拥有了使用权限,并不意味着购买了版权,文档只能用于自身使用,不得用于其他商业用途(如 [转卖]进行直接盈利或[编辑后售卖]进行间接盈利)。
2、本站所有内容均由合作方或网友上传,本站不对文档的完整性、权威性及其观点立场正确性做任何保证或承诺!文档内容仅供研究参考,付费前请自行鉴别。
3、如文档内容存在违规,或者侵犯商业秘密、侵犯著作权等,请点击“违规举报”。

碎片内容

泉州污水处理厂工艺调试方案

文森传品+ 关注
实名认证
内容提供者

一家传播文化教育的小店,资料丰富,随意挑选。

确认删除?
VIP
微信客服
  • 扫码咨询
会员Q群
  • 会员专属群点击这里加入QQ群
客服邮箱
回到顶部