电脑桌面
添加小米粒文库到电脑桌面
安装后可以在桌面快捷访问

工艺流程图与质量控制点

工艺流程图与质量控制点_第1页
1/6
工艺流程图与质量控制点_第2页
2/6
工艺流程图与质量控制点_第3页
3/6
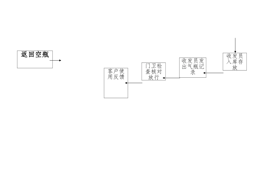
气 瓶 充 装 安 全 质 量 控 制 体 系 图报废气瓶检验站检验气瓶相关处理检验后气瓶检验员充装前检查收发员记录检验员充装后检查充装工充装过程检查质检员分析化验处理后新气瓶返回空瓶收发员入库存放收发员发出气瓶记录门卫检查核对放行客户使用反馈充装工艺流程图(1)氧气、氮气、氩气充装工艺流程图与质量控制点低温贮罐待充气瓶气瓶检验站KKK低温液体泵 合 合汽化器 格 格汇流排K气瓶充装K合 K格化验不合格放空、烘干抽真空、置换K 合 格库存(2)二氧化碳充装工艺流程图与质量控制点二氧化碳储罐 返回待充气瓶 检验气瓶KK 合 K 合 格 格低温液体泵汇流排K气瓶充装K 不 检斤 足 超重 放至规定重量 K 合 格 不合格化验 液体放空 抽真空、置换K入库(3)二氧化碳-氩气充装工艺流程图与质量控制点 液氩储罐 待充气瓶 检验气瓶KK 合 K 合 格 格低温液体泵汽化器 气瓶一次充装 瓶装二氧化碳气K汇流排K 合气瓶二次充装K 格 K 不合格化验 放空 抽真空、置换 合K 格 入库(4)丙烯(丙烷)充装工艺流程图与质量控制点 低温液化气储罐 待充气瓶 K 气瓶检验站 KK合 合 低温液化气泵格格 汇流排气瓶充装K 不足 合 格检斤 超重 液体回收合 K格 K化验 不合格 液体回收 置换K 合格库存

1、当您付费下载文档后,您只拥有了使用权限,并不意味着购买了版权,文档只能用于自身使用,不得用于其他商业用途(如 [转卖]进行直接盈利或[编辑后售卖]进行间接盈利)。
2、本站所有内容均由合作方或网友上传,本站不对文档的完整性、权威性及其观点立场正确性做任何保证或承诺!文档内容仅供研究参考,付费前请自行鉴别。
3、如文档内容存在违规,或者侵犯商业秘密、侵犯著作权等,请点击“违规举报”。

碎片内容

工艺流程图与质量控制点

您可能关注的文档

范哲铺+ 关注
实名认证
内容提供者

想你所想,急你所急,你需要的都在店铺里可以找到。

确认删除?
VIP
微信客服
  • 扫码咨询
会员Q群
  • 会员专属群点击这里加入QQ群
客服邮箱
回到顶部