电脑桌面
添加小米粒文库到电脑桌面
安装后可以在桌面快捷访问

3844电源的原理及维修

3844电源的原理及维修_第1页
1/4
3844电源的原理及维修_第2页
2/4
3844电源的原理及维修_第3页
3/4
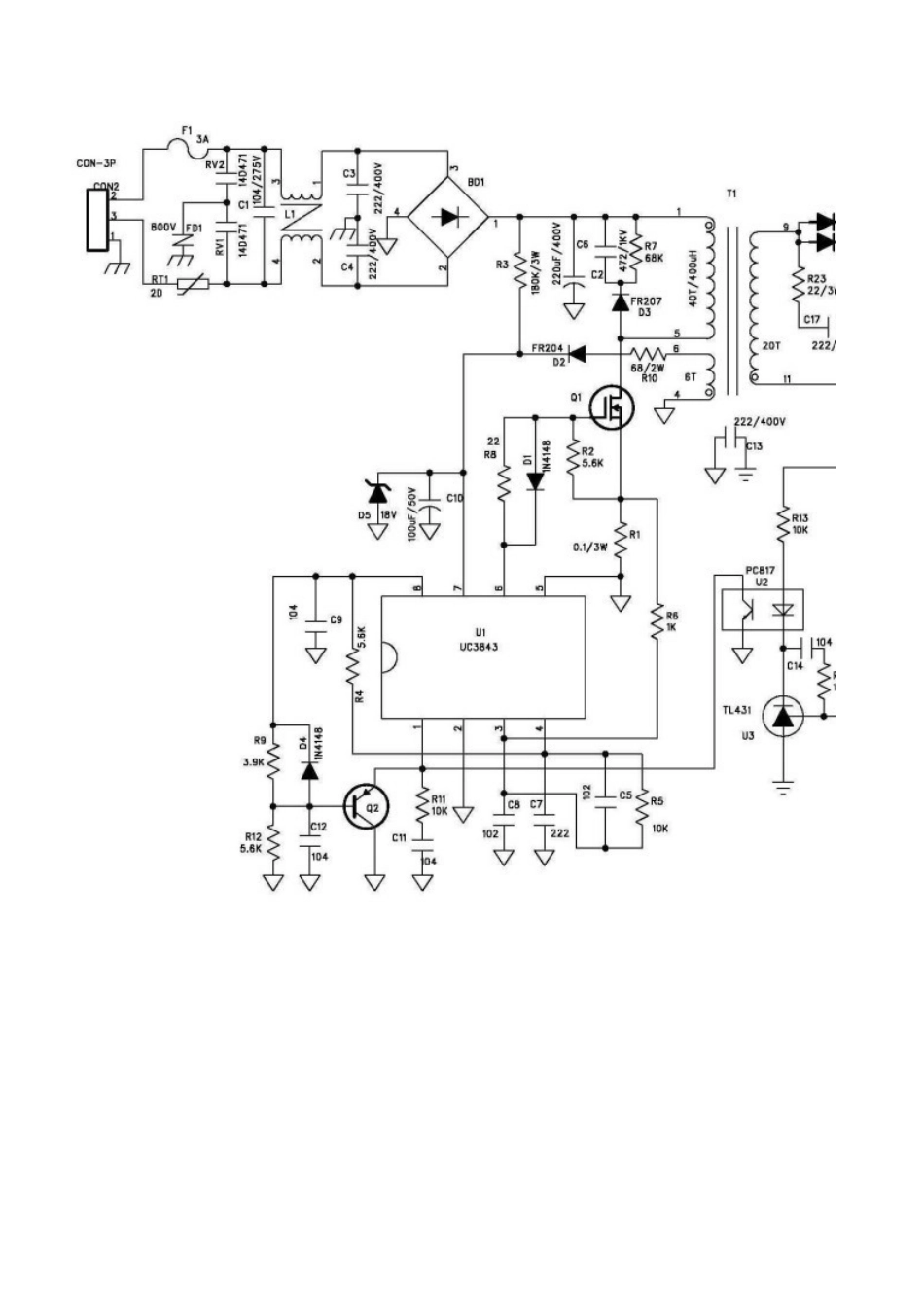
变频器开关电源的原理及维修维修部 杨海涛电源是每一个电路的重要组成部分,担负着为电路提供能量的重要作用,它是设备能够正常运行的重要保障。电源的种类很多,开关电源由于体积小、重量轻、效率高、动态稳压效果好,因此被广泛应用到了各种电子设备中。下面就以 UC3844 开关电源芯片为例讲述一下开关电源的基本原理和在变频电路中的作用。右图 a-1 所示为开关电源 PWM 波形调制芯片。该图为 8 脚双列直插封装。 7 脚是芯片的电源输入端,该端在内部集成了稳压器和最低门限电压控制器,所以该芯片不用在外围设置稳压电路,只要接一只降压电阻即可.最低门限值为 10V,当 7脚输入电压低于 10V,该芯片将禁止输出,处于保护状态.正常工作时该端电压约为 12V—16V之间。 4 脚是内部压控振荡器的定时端,通过接上合适的 RC 网络,使输出的 PWM 波控制在20KHZ—100KHZ 之间。 a-1 2 脚、3 脚是输出取样反馈端,用于检测开关电源的输出,以便进行PWM 调制控制,从而达到稳压的目的。 在变频器系统中,开关电源需要输出:一组 5V/DC、一组±12V/DC、四组 20V/DC 等多组电压。其中 5V/DC 主要用作主板及控制板的供电,±12V/DC 用作霍尔检测器件的供电,四组 20V/DC 用作 IGBT 的触发供电.变频器的型号及品牌不同,其开关电源的电压值也不尽相同,但基本构架是一样的,在此仅以下图为例讲一讲开关电源的工作原理。 a-2 如图 a—2 所示:电源经 D1-D4、C1、C2 整流滤波之后,通过降压电阻 R3 到了UC3844 的 7 脚电源正端,为其供电,UC3844 通过检测当 7 脚电压大于 10V 时,控制内部压控振荡器开始工作,通过 R8、C5 将 PWM 的频率控制在要求范围之内。此时 6 脚输出 PWM 信号去控制开关管 Q1 的通断,R10 是开关管的电流检测电阻,通过检测 R10 的电压值来实时调整 PWM 的脉冲宽度,从而达到自动稳压的目的。在图中变压器的副绕组通过 D6、C7、C8 整流滤波之后到了UC3844 的 7 脚,增强了 UC3844 的驱动能力.C9、R11、D5 是开关管的滤波吸收网络,目的在于吸收变压器的反向脉冲,保护开关管.AC-1—-AC—4 是开关变压器的次级输出绕组,通过D7、D8、D9、D10、C10、C11—-—C17 进行整流滤波后输出对后级电路进行供电。了解了开关电源的原理之后,让我们来看看假如开关电源出现问题应该怎样进行维修。开关电源的几个维修步骤如下: 1、检测整流电路 D1—D4 是否击穿或断路,滤波电...

1、当您付费下载文档后,您只拥有了使用权限,并不意味着购买了版权,文档只能用于自身使用,不得用于其他商业用途(如 [转卖]进行直接盈利或[编辑后售卖]进行间接盈利)。
2、本站所有内容均由合作方或网友上传,本站不对文档的完整性、权威性及其观点立场正确性做任何保证或承诺!文档内容仅供研究参考,付费前请自行鉴别。
3、如文档内容存在违规,或者侵犯商业秘密、侵犯著作权等,请点击“违规举报”。

碎片内容

3844电源的原理及维修

您可能关注的文档

确认删除?
VIP
微信客服
  • 扫码咨询
会员Q群
  • 会员专属群点击这里加入QQ群
客服邮箱
回到顶部