电脑桌面
添加小米粒文库到电脑桌面
安装后可以在桌面快捷访问

几类桩基施工工艺流程图

几类桩基施工工艺流程图_第1页
1/9
几类桩基施工工艺流程图_第2页
2/9
几类桩基施工工艺流程图_第3页
3/9
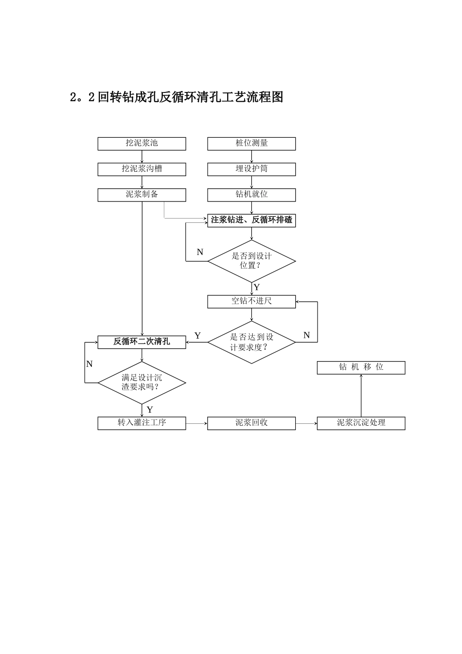
1.1 人工挖孔灌注桩施工工艺流程图施工准备钢筋进场桩位测放材料试验、焊接试验桩位复测、标高检查钢筋加工护筒施工钢筋笼制作成型自检甲方、监理验收甲方、监理验收挖孔、护壁按设计要求扩底成孔自检甲方、监理验收吊放钢筋笼钢筋笼位置检查灌注砼、振捣成桩桩孔土方清运浇注封底砼不合格不合格不合格不合格砂、石、水泥检验砼配合比确定计量投料混凝土搅拌试块、坍落度检验合格合格2.钻孔灌注桩2。1 回转钻成孔正循环清孔工艺流程图桩位测量钻机就位注浆钻进、正循环排碴埋设护筒是否到设计位置?YN空钻不进尺是否达到设计要求度?满足设计沉渣要求吗?正循环二次清孔转入灌注工序YNY泥浆回收N钻 机 移 位泥浆沉淀处理挖泥浆池挖泥浆沟槽泥浆制备2。2 回转钻成孔反循环清孔工艺流程图桩位测量钻机就位注浆钻进、反循环排碴埋设护筒是否到设计位置?YN空钻不进尺是否达到设计要求度?满足设计沉渣要求吗?反循环二次清孔转入灌注工序YNY泥浆回收N钻 机 移 位泥浆沉淀处理挖泥浆池挖泥浆沟槽泥浆制备2。3 冲击成孔正循环清孔工艺流程图桩位测量钻机就位注浆冲击,正循环排碴埋设护筒是否到设计位置?YN正循环换浆清孔是否达到法律规范要求?满足设计沉渣要求吗?正循环二次清孔转入灌注工序YNY泥浆回收N桩 机 移 位泥浆沉淀处理挖泥浆池、沉淀池挖泥浆沟槽泥 浆 制 备吊放钢筋笼2。4 旋挖桩旋挖钻进成孔工艺:旋挖成孔首先是通过底部带有活门的桶式钻头回转破裂岩土,并直接将其装入钻斗内,然后再由钻机提升装置和伸缩钻杆将钻斗提出孔外卸土,这样循环往复,不断地取土卸土,直至钻至设计深度。对粘结性好的岩土层,可采纳干式或清水钻进工艺,无需泥浆护壁。而对于松散易坍塌地层,或有地下水分布,孔壁不稳定,必须采纳静态泥浆护壁钻进工艺,向孔内投入护壁泥浆或稳定液进行护壁. 其工艺流程图如下:3. 沉管灌注桩3.1 沉管灌注桩施工工艺流程图桩位测放桩尖笼加工高程测量定孔深桩位复测放置桩尖桩机就位沉管静压灌封底混凝土振动沉管达到设计要求深度下放钢筋笼振动拔管灌注混凝土砂、石、水泥检验钢筋检验混凝土配合比确定计量投料混凝土搅拌坍落度检验成桩桩机移位桩 体 养 护焊接试验桩尖笼成型钢筋笼加工支模钢筋笼成型灌注混凝土质量合格?混凝土振捣拆模养护否否否合格否合格桩位测量钻机就位注浆钻进是否到设计位置?Y是否满足法律规范要求?要求灌注混凝土NYN挖泥浆池泥浆制备吊放钢筋笼钻机移位下导管 旋挖桩...

1、当您付费下载文档后,您只拥有了使用权限,并不意味着购买了版权,文档只能用于自身使用,不得用于其他商业用途(如 [转卖]进行直接盈利或[编辑后售卖]进行间接盈利)。
2、本站所有内容均由合作方或网友上传,本站不对文档的完整性、权威性及其观点立场正确性做任何保证或承诺!文档内容仅供研究参考,付费前请自行鉴别。
3、如文档内容存在违规,或者侵犯商业秘密、侵犯著作权等,请点击“违规举报”。

碎片内容

几类桩基施工工艺流程图

您可能关注的文档

确认删除?
VIP
微信客服
  • 扫码咨询
会员Q群
  • 会员专属群点击这里加入QQ群
客服邮箱
回到顶部