电脑桌面
添加小米粒文库到电脑桌面
安装后可以在桌面快捷访问

海克斯康机器操作说明书.VIP免费

海克斯康机器操作说明书._第1页
1/10
海克斯康机器操作说明书._第2页
2/10
海克斯康机器操作说明书._第3页
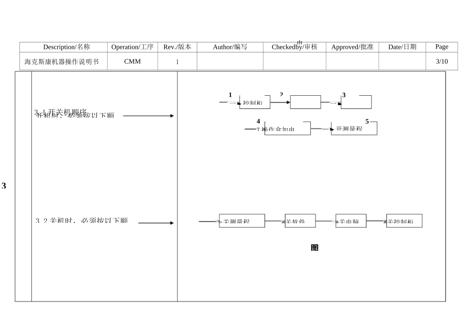
3/10
Description/名称Operation/工序Rev./版本Author/编写Checkedby/审核Approved/批准Date/日期Page海克斯康机器操作说明书CMM11/10Description/名称Operation/工序Rev./版本Author/编写Checkedby/审核Approved/批准Date/日期Page海克斯康机器操作说明书CMM12/102、测量室的温湿度要求温度必须在:20±2°C湿度必须在:50±10%RH如果温湿度没有在上述范围内,请及时上报主管,并调整空调温度或相应措施。图(2)Description/名称Operation/工序Rev./版本Author/编写Checkedby/审核Approved/批准Date/日期Page海克斯康机器操作说明书CMM13/102电3开机时,必须按以下顺3.2关机时,必须按以下顺>关测量程*关软件*关电脑*关控制柜图4T操作盒加电5—►开测量程3一►1一►控制柜3.1开关机顺序Description/名称Operation/工序Rev./版本Author/编写Checkedby/审核Approved/批准Date/日期Page海克斯康机器操作说明书CMM14/104、测针的校验注意事项4.1校验测针前,需将标准球先擦拭干净。4.2检查测针的测球或测针尖端是否有异物或毛屑。4.3如果是有宝石的测针,每天交接或保养时需确认下红宝石是否有破损或脱落。如有以上几种情况,都将影响测量的值。具体如图(4.5.6)图⑸图⑷图⑹Description/名称Operation/工序Rev./版本Author/编写Checkedby/审核Approved/批准Date/日期Page海克斯康机器操作说明书CMM15/105、工作台面及导轨区域的保养及注意事项5.1导轨区域不允许放置任何东西,且导轨在保养时,应用99.7%的酒精进行擦拭,将导轨区域上的油污及铝削清洁干净,待导轨面干燥后,方可运行机器。5.2工作台面上出来所要用到的夹具和当前要测的产品外,除了放置操作盒外,其它东西不建议放置在工作台面上,更不允许在一块产品未结束前,下一块要测的产品和夹具就已经放在工作台面上。如图(7.8.9.10)图(7)图(8)图(9)图(10)主板烧掉。图(1Description/名称Operation/工序Rev./版本Author/编写Checkedby/审核Approved/批准Date/日期Page海克斯康机器操作说明书CMM16/105.3保养机台所用的擦拭布必须是高织纱纯棉布或无尘布,酒精必须是无水酒精,注意,严禁使用酒精擦拭机台喷漆表面及Renishaw光栅。图(12)5.4控制柜上必须保证无铝削,以防止铝5削不慎掉入控制柜内,长时间高温,导致图(11)图(12)台面上的正确放Description/名称Operation/工序Rev./版本Author/编写Checkedby/审核Approved/批准Date/日期Page海克斯康机器操作说明书CMM17/106、操作盒的使用和注意事项6.1使用操作盒是,应注意操作盒的操作杆在旋转时是否有旋不动,或很难旋,或还没旋z轴就直接下滑6.2在测量打点时,快接近踩点位置需按减速键6.3如操作面板有破损时,请及时和术员反映,将进行面板更换。ENABLE键--测头须运动时和黑色操作杆结合用,缺一不可如有上述现象,需立即和技术员反DONE键--确认键当采点结束需按一下映,技术员将对操作杆进行更换。-一f键--控制测头左右移动SHIFT键--控制测头所有运动方向的,测量过程中要暂停的话,可以按此键,后按此键可以继续测量。7.冷干机的使用及注意事项DELPNT键=删除键--只能在打点完点后,没有按确认键前按此键才有用。(采点发现错误时用)MACHSTART键键--开机时用来加电的,测量过程中测针撞停后,绿灯不亮时,需要加电。(按住键直到绿灯亮为止。)紧急按钮键一一般不用,出现紧急事情时才用。I键--控制测头前后运SPEED键--控制测头移动速度的,按f标记说明是加速度,按I标记说明是减速度SLOW键--控制手动采点测头慢速移动,防止打点太重(撞断测针)有回旋型箭头标志的键--控制测头上下运动图(1操作杆--控制测头上下左右运动Description/名称Operation/工序Rev./版本Author/编写Checkedby/审核Approved/批准Date/日期Page海克斯康机器操作说明书CMM18/107.1冷干机主要是起到过滤油和水的作用的,使用时一定要保证电源是开的,显示绿灯状态。7.2当冷干机后面的过滤杯中的水达到上限刻度时,需要手动放水。7.3当冷干机出现异常时,需及时联系机修过来确认,确保24小时正常运作。如图(14.15)灯应该是亮的且是绿色的。指针指向绿色区域是正常的图(14)顺时针是旋转是排水的8.CMM...

1、当您付费下载文档后,您只拥有了使用权限,并不意味着购买了版权,文档只能用于自身使用,不得用于其他商业用途(如 [转卖]进行直接盈利或[编辑后售卖]进行间接盈利)。
2、本站所有内容均由合作方或网友上传,本站不对文档的完整性、权威性及其观点立场正确性做任何保证或承诺!文档内容仅供研究参考,付费前请自行鉴别。
3、如文档内容存在违规,或者侵犯商业秘密、侵犯著作权等,请点击“违规举报”。

碎片内容

海克斯康机器操作说明书.

确认删除?
VIP
微信客服
  • 扫码咨询
会员Q群
  • 会员专属群点击这里加入QQ群
客服邮箱
回到顶部