电脑桌面
添加小米粒文库到电脑桌面
安装后可以在桌面快捷访问

星三角降压起动接触器选型技术参数VIP免费

星三角降压起动接触器选型技术参数_第1页
1/5
星三角降压起动接触器选型技术参数_第2页
2/5
星三角降压起动接触器选型技术参数_第3页
3/5
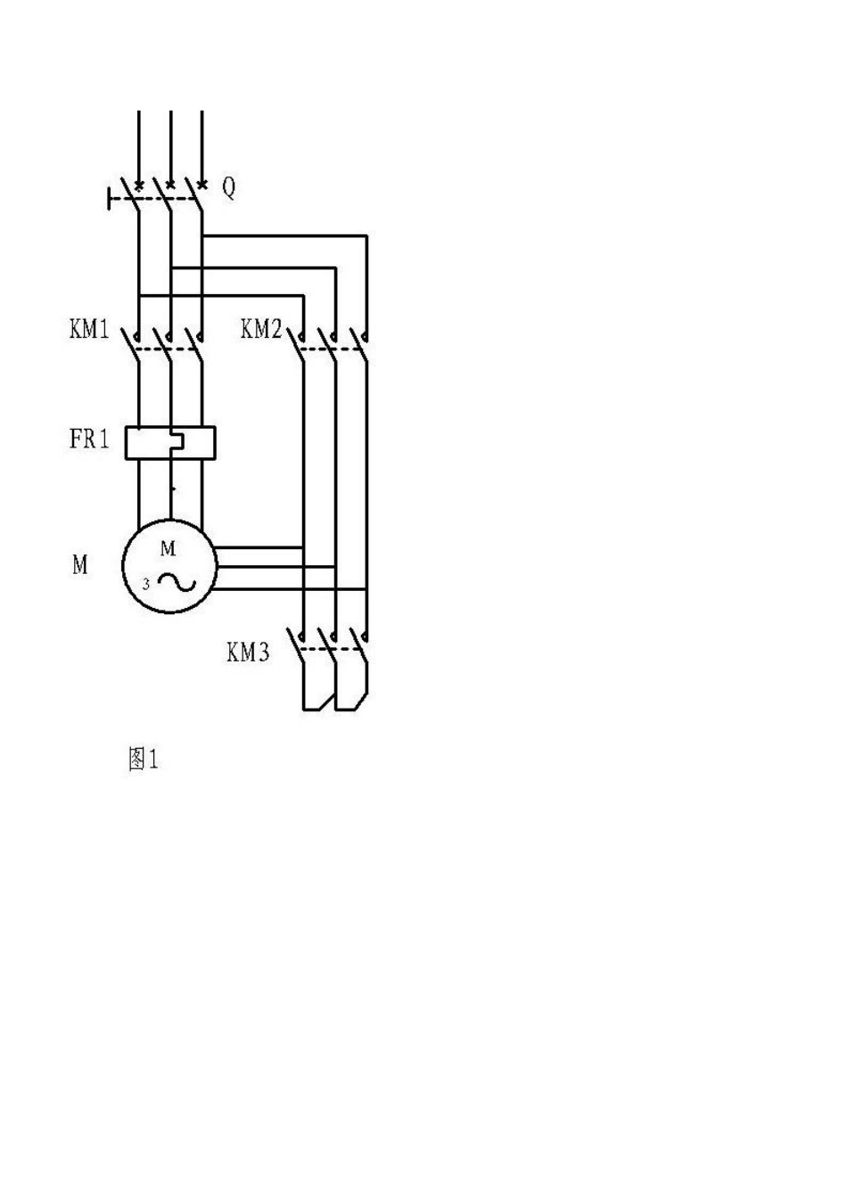
请问110kw电机星三角启动3个接触器和空开要多大的?(见图1由于国产接触器质量一般电源的功率因数电机的起动冲击电流等因素取不小于1.5倍也就是KM1和KM2取额定电流一半(并联)再乘以1.5KM3取额定电流的根号3分之一(乘以0.58)(相线电压)再乘以1.5如是硬负荷可稍加大一点)这应是经验--魏卓越(断路器用315-400A,接触器用两个160A,一个120A(cj20)。既可稳定可靠的运行。)--这个可行,魏卓越110KW的电机用160A接触器肯定嫌小,按1KW电机2A电流估算,110KW电机额定电流是220A,按公式计算,当功率因数为0.8时是209A。没有听说接触器可以选得比电机额定电流小的。不知是那本大作上介绍的。愿闻其详!110KW电机星三角启动用160A的够了,要知道相电流只有线电流的0.58倍(近似值,准确的应该说是根号三分之一),每个接触器只需承受220*0.58=127.6A的电流。晕!建议复习关于三相交流电中负载的两种接法的相关理论,找本书看看吧……当然,也许是我解释的不清楚,不过110KW电机星三角启动用160A接触器是绝无问题的。线电流和相电流的概念要搞清楚,呵呵另:我们这110KW的电机全部是用160A接触器的,225kw的电机才用400-600A的接触器。三角形运行时、线电流等于根号3倍的相电流,星-三角启动的电机实际通过接触器的电流是0.58倍的额定电流,我的30kw电机采用的2个接触器是45A的,另外一个是32A的。可如果你买市场上的孬货电器,最好容量加倍。频繁启动的也需要大些。现在市场的接触器质量太差。断路器建议买壳架电流400-630A的,脱扣电流选用250-300A。我对断路器喜欢买大电流断路器,小脱扣电流。从来不买壳架电流与脱扣电流相同的断路器。断路器的脱扣电流还起到万一接触器触头粘连时保护电机的作用。110KW电机是三角形接法吧?改成星形接法时功率就不是110KW了吧?呵呵呵,这可以解释为什么160A的接触器不会烧触头了吗?1电机铭牌上所标额定电流指的是线电流。2电机铭牌上的额定功率指的是在规定接法的条件下的功率。3采用星三角启动的电机,转换后两个在工作的接触器只承受0.58倍的线电流。4规定采用三角形接法的电机,改成星形接法时电机功率会大幅下降。此时线电流也下降到原来的0.58倍。(哈哈,看完后觉得精彩纷呈.我也来说一下:110000W,380V,功率因数0.8,不算效率的三角接电机,线电流是I线=110000/1.732/380/0.8=209A;相电流是I相=I线/1.732=121A;(哈哈,看完后觉得精彩纷呈.我也来说一下:110000W,380V,功率因数0.8,不算效率的三角接电机,线电流是I线=110000/1.732/380/0.8=209A;相电流是I相=I线/1.732=121A;起动Y接时电机功率是三角接的1/3倍,110000/3=36667W;这时的线电流=相电流I线=36667/1.732/380/0.8=70A(一楼的120A通过);正常三角运行时,接触器流过的是线电流209A,如"也是不懂"图1线电流被2个接触器分流了,流过接触器的才104.5A(一楼160A可行),若图2的接法就不行了吧.)--这是算算法,魏卓越上海科学技术出版社94年第三版电工手册第7章“常用机械电气控制线路”第一节“电气控制线路中常用环节”里第8点“Y-三角启动控制线路”里的主线路就是和上述第一种接法一样的。(图中热继电器未标出)看来问题关键是在热继电器的接入位置,是吗?(下面回答问题:按照给定条件(110KW),此处热继电器整定值约为200*.58=116A。)--这是热继电器整定电流算法,魏卓越呵呵,前几天装的2个30KW星三角启动用的是CJX2-9511两个和CJX2-6311一个,来控制一个电机,在选型的时候考虑了3点:1,容量选大一点接触器坏的几率就会少一点,2,现在有些接触器的质量的确不是太好3,好的接触器价格的确太高了(老总不愿意花高价购买)以前装这样的电机星三角启动用质量好的就选两台45A的和一台32A的接触器还有11KW直接启动用就是25A的接触器,用起来也很好的,接触器质量的好坏确定了它的寿命.另外车间有一台90KW电机星三角启动,以前(我没进公司之前)用的接触器我看了都不敢相信,两台250A和一台160A而且经常的坏(接触器的品牌我就不说了,反正在进这公司之前我听都没听过),打开接触器后发现触头表面镀了一层银粉,里面全是黄铜当然这样的接触器价...

1、当您付费下载文档后,您只拥有了使用权限,并不意味着购买了版权,文档只能用于自身使用,不得用于其他商业用途(如 [转卖]进行直接盈利或[编辑后售卖]进行间接盈利)。
2、本站所有内容均由合作方或网友上传,本站不对文档的完整性、权威性及其观点立场正确性做任何保证或承诺!文档内容仅供研究参考,付费前请自行鉴别。
3、如文档内容存在违规,或者侵犯商业秘密、侵犯著作权等,请点击“违规举报”。

碎片内容

星三角降压起动接触器选型技术参数

您可能关注的文档

书海行舟+ 关注
实名认证
内容提供者

热爱教学事业,对互联网知识分享很感兴趣

确认删除?
VIP
微信客服
  • 扫码咨询
会员Q群
  • 会员专属群点击这里加入QQ群
客服邮箱
回到顶部