电脑桌面
添加小米粒文库到电脑桌面
安装后可以在桌面快捷访问

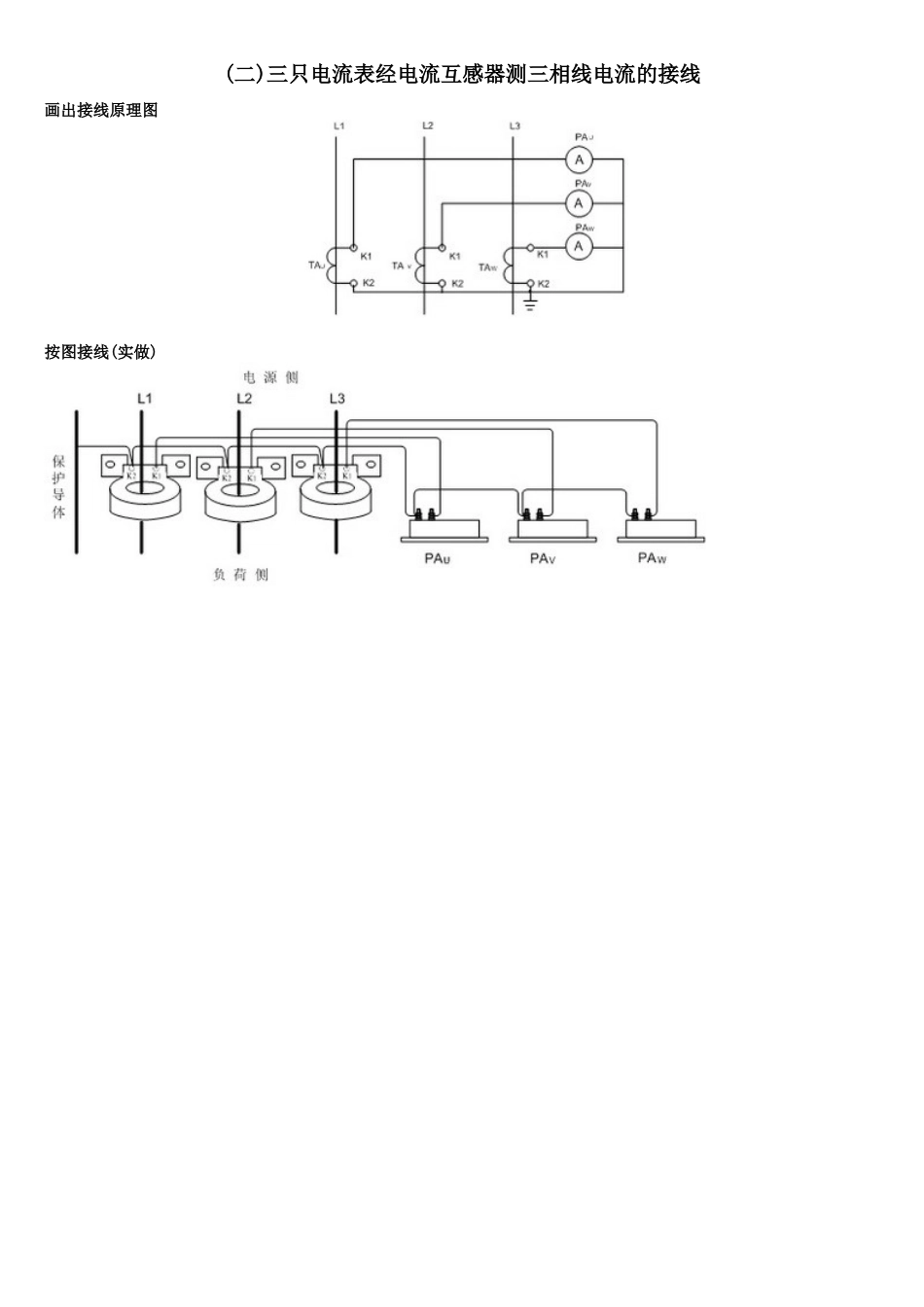
《矿井维修电工》实操考核(11)VIP免费

《矿井维修电工》实操考核(11)_第1页
1/32
《矿井维修电工》实操考核(11)_第2页
2/32
《矿井维修电工》实操考核(11)_第3页
3/32
(一)万用表的正确使用用途、用前检查和准备1、用途:一只万用表至少可以测量交流电压 U~、直流电压 U—、直流电流 I—、电阻 R。有些表还可以测量交流电流 I~、电感 L、电容 C、晶体管放大倍数 hFE、电平 db 等。2、用前检查(1)外观检查:表壳应完好无损,指针应能自由摆动,接线端(或插孔)应完好,表笔及表笔线应完好,如需测量电阻表内应有电池。(2)零位调整:将表位按规定位置放好,指针机械零点应准确,否则调至准确。3、测前准备:将表位按规定位置放好,黑表笔插入“一”插孔(或“*”插孔)红表笔插入“+”插孔(或相应插孔)交流电压的测量:表笔不分正负,分别接触被测的两端。选档原则是:(1)已知被测电压范围时:选用大小被测值但又与之最接近的一档。(2)不知被测电压范围时:可先置于交流电压最高试测,然后确定是否降档测量(总之应使指针偏转角度尽可能地大)。注意!有些表交流电压最低档有一条专刻度线(一般为 10V)。使用此档时,要在专用刻度线上读数。有关电压的知识:测量相电压(单相插座)选 250V 挡,因为相电压是 220V。测量线电压(如三相电动机电源)选 500V,因为线电压是 380V。 直流电压的测量:红表笔接正极,黑表笔接负极(当不知被测电压极性时,可先置于直流电压最高档试测。表针右偏,红表笔接触的是正极;否则相反)。其选档原则为:(1)已知被测电压范围时:选用大于被测值但又与之最接近的一档。(2)不知被测电压范围时:可先置于直流电压最高档试测,然后确定是否降档测量(总之应使指针偏转角度尽可能地大)。直流电流的测量:应在切断电源的条件下,将被测电路断开一点,按电流方向红表笔接电流流出的一端,黑表笔接另一端(如不知电源极性时,可在电源未切断前,先置于直流电压最高档试测。表针右偏,红表笔接触的是正极;否则相反)。其选档原则为:直流电流测量接线示意图(1)已知被测电流范围时:选用大于被测值但又与之最接近的一档。(2)不知被测电流范围时:可先置于直流电流最高档试测,然后确定是否降档测量(总之应使指针偏转角度尽可能地大)。 注意!测量后,应先切断电源,再撤离表笔。电阻的测量:应在选好档后,先调好 Ω 零点再测量。(如调不到零,应更换表内电池)选档的原则是:(1)已知被测电阻范围时:选用可使表针指在 Ω 刻线中段的一档。(2)不知被测电阻范围时:可先置于中等倍率档试测,然后确定是否换档再测。(总之,应使指针尽可能指在刻度线中间段)注意!①被测电阻应从...

1、当您付费下载文档后,您只拥有了使用权限,并不意味着购买了版权,文档只能用于自身使用,不得用于其他商业用途(如 [转卖]进行直接盈利或[编辑后售卖]进行间接盈利)。
2、本站所有内容均由合作方或网友上传,本站不对文档的完整性、权威性及其观点立场正确性做任何保证或承诺!文档内容仅供研究参考,付费前请自行鉴别。
3、如文档内容存在违规,或者侵犯商业秘密、侵犯著作权等,请点击“违规举报”。

碎片内容

《矿井维修电工》实操考核(11)

确认删除?
VIP
微信客服
  • 扫码咨询
会员Q群
  • 会员专属群点击这里加入QQ群
客服邮箱
回到顶部