工程项目部临时用电工程安全预防措施和应急预案1. 编制目的施工现场临时用电工程环境复杂,用电设备的多样性,存在不规范给用电工作带来安全...
项目划分工程编号工程项目名称01风力发电机组0001风力发电机组基础√√√√√DL/T5210.1-3.0.18-301风机基础√√√√√01定位及高程控制√...
中 国 电 力 投 资 集 团 光 伏 发 电 工 程 典 型 设 计 (讨论稿) 中 国 电 力 投 资 集 团 公 司 水 电...
光 伏 发 电 工 程 典 型 设 计I目录第一篇总论................................................................................
光伏发电工程验收法律规范(GB/T50796-2025)1 总则 1。0。1 为确保光伏发电工程质量,指导和法律规范光伏发电工程的验收,制定本法律规...
光伏发电工程验收法律规范1 总则1。本法律规范的适用范围虽限定在 380V 及以上电压等级接入电网的光伏发电新(扩)建工程。2 光伏发电工...
正蓝旗 50MWp(本期 20MWp)干涸盐碱湖生态治理光伏电站示范项目工程达标、创优检查表检查项目检 查 内 容性质检查发现的不符合项检查...
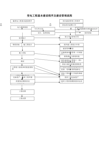
附 件光伏发电工程质量检查工作方案根 据 光 伏 发 电 工 程 质 量 总 体 要 求 , 结 合 光伏 发 电 工 程 质 量...
一、光伏发电工程安全、健康与环境管理总则1.1 主题内容和目的1.1。1 电力企业安全生产是实现"两个根本性转变"、提高经济效益的重要基础...
供配电工程电缆沟施工组织设计河南豫鑫建筑安装有限公司 偃师市城关镇新寨新村供配电工程 施工组织设计 目 录 第一章 编制说明及编制...
竣工资料目录1、工程来源说明(招标工程中标通知书、沈阳供电公司客户工程发包通知书)2、施工单位资质3、营业执照4、承装(修、试)电力设施...
宁和城际轨道交通一期工程安装承包项目供电工程检测方案编 制:审 核:批 准:中铁二局集团电务工程有限公司宁和城际轨道交通一期工程安...
竣工资料目录1、工程来源说明(招标工程中标通知书、沈阳供电公司客户工程发包通知书)2、施工单位资质3、营业执照4、承装(修、试)电力设...
大同市东方罗马城10KV供电工程可行性讨论报告大同新电电力设计讨论有限公司电力工程设计资格证书:043147—SB二○○七年一月大同市东方罗马...
安全教育培训记录表培训主题临时用电工程安全教育培训培训部门或召集人安全部主讲人记录整理人培训时间年 月 日地点培训提纲一、进入施工...
中交一公局贵安新区马场科技新城商业综合体施工二标临时用电工程安全专项施工方案编制:______________复核:______________审批:_________...
高速铁路电力牵引供电工程施工质量验收标准TB 10758-2025J1154—20252010-12-08 发布 2010—12—08 实施 中华人民共和国铁道部 发布...
ICS 27。100F 22 DB37山东省地方标准DB 37/T 2216-202510kV 及以下电力用户受电工程技术法律规范2025 — 12 - 17 发布2025 - ...
**集团**钢铁有限公司高炉煤气发电工程管道支吊架、管道补偿器招 标 文 件 (招标编号:**)**集团**钢铁有限公司二 00 九年九月七日...
前言………………………………………………………….Ⅲ1 范围…………………………………………………………l2 法律规范性引用文件………...

