电脑桌面
添加小米粒文库到电脑桌面
安装后可以在桌面快捷访问

施工组织设计(机电)VIP免费

施工组织设计(机电)_第1页
1/32
施工组织设计(机电)_第2页
2/32
施工组织设计(机电)_第3页
3/32
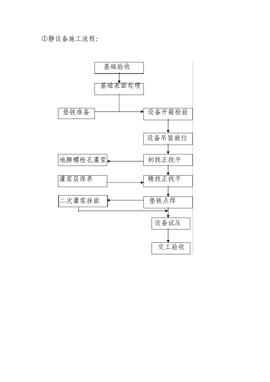
施工组设计 本工程严格按照国家有关施工规范进行施工,同时在施工中贯彻执行业主提供的施工招标技术要求。下面有关施工技术方案所列如有与施工招标技术要求不尽相符时,以业主提供的施工招标技术要求为准。 一、编制依据 (1)《工程招标文件》。 (2) 上海电子工程设计研究院有限公司的设计图纸。 (3)国家、建设部、地方标准及强制性条文的规定。 (4)我公司三位一体质量体系各文件《管理手册》、《程序文件》、《公司技术标准》、我公司承建类似工程施工经验资料等。 (5)前期工程进度及现场施工调查资料。 二、本工程执行的技术规范 《通风空调工程施工及验收规范》 GB50243—2002 《建筑给排水及采暖工程施工验收规范》GB50242-2002 《埋地排污、废水硬聚氯乙烯(PVC-U)管材》GB/T10002.3-1996 《制冷设备、空气分离设备安装工程施工及验收规范》GB50274-2002 《工业管道安装工程技术标准》 TJ 307-1977 《化工金属管道工程施工及验收规范》 HG 20225-1995 《工业金属管道工程施工及验收规范》 GB 50235-1997 《现场设备、工业管道焊接工程施工及验收规范》 GBJ236-82 《压缩空气管道完好要求和检查评定方法》 SJ/T 31451-1994 《自动化仪表工程施工及验收规范》 GB50093-2002 《工业设备及管道绝热工程施工及验收规范》 GBJ126-89 《设备及管道保温技术通则》 GB4272-2002 《压缩机、风机、泵安装工程施工及验收规范》GB50275-1998 《建筑电气工程施工质量验收规范》GB50303-2002 《电气装臵安装工程电缆线路施工及验收规范》GB50168-2006 《电气装臵安装工程旋转电机施工及验收规范》GB50170-2006 《电气装臵安装工程低压电器施工及验收规范》GB50254-96 《电气装臵安装工程母线装臵施工及验收规范》GBJ149-90 《机械设备安装工程施工及验收通用规范》GB50231-1998 《建设工程安全生产管理条例》 2004 年2 月1 日起实行 中华人民共和国消防法 2004年2月1 日起实行的《建设工程安全生产管理条例》 三.本工程的关键部位及控制措施 根据《工程招标文件》、施工图纸、《技术规格书》及工程规格澄清文件等相关资料, 结合我公司在以往类似安装工程中的施工经验、技术管理等,认为本工程有以下特点:工期要求紧、质量要求高等,鉴于以上特点,在确保各项能按时、保质、安全、高效地完成,必须对以下各关键部位进行科学合理地统筹考虑。 四、主要专业施工方案及措施 (一)设备专业施工方案...

1、当您付费下载文档后,您只拥有了使用权限,并不意味着购买了版权,文档只能用于自身使用,不得用于其他商业用途(如 [转卖]进行直接盈利或[编辑后售卖]进行间接盈利)。
2、本站所有内容均由合作方或网友上传,本站不对文档的完整性、权威性及其观点立场正确性做任何保证或承诺!文档内容仅供研究参考,付费前请自行鉴别。
3、如文档内容存在违规,或者侵犯商业秘密、侵犯著作权等,请点击“违规举报”。

碎片内容

施工组织设计(机电)

确认删除?
VIP
微信客服
  • 扫码咨询
会员Q群
  • 会员专属群点击这里加入QQ群
客服邮箱
回到顶部