电脑桌面
添加小米粒文库到电脑桌面
安装后可以在桌面快捷访问

基于AT89C52单片机的智能饮水机温控系统设计与开发VIP免费

基于AT89C52单片机的智能饮水机温控系统设计与开发_第1页
1/4
基于AT89C52单片机的智能饮水机温控系统设计与开发_第2页
2/4
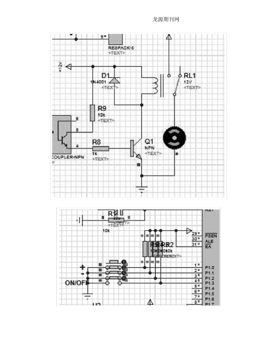
龙 源 期 刊 网 基 于 AT89C52单 片 机 的 智 能 饮 水 机 温 控 系统 设 计 与 开 发 作 者 : 孙 美 琪 刘 建 男 来 源 : 《 科 技 风 》 2019 年 第 06 期 龙 源 期 刊 网 龙 源 期 刊 网 摘 ;要 : 在 科 技 日 渐 发 达 的 二 十 一 世 纪 , 净 化 饮 水 机 几 乎 遍 布 各 家 各 户 , 各 类 品 牌 质 量 参差 不 齐 , 对 温 度 控 制 方 面 的 技 术 大 多 还 比 较 传 统 , 成 本 高 、 效 率 低 , 甚 至 没 有 温 度 显 示 功 能 ,本 文 基 于 AT89C52 单 片 机 设 计 一 款 专 门 针 对 智 能 饮 水 机 的 温 控 与 显 示 系 统 , 使 用 高 精 度 的DS18B20 数 据 采 集 , 解 决 温 度 显 示 问 题 , 智 能 控 制 温 度 , 避 免 浪 费 资 源 。 关 键 词 : AT89C52; 传 感 器 DS18B20; 继 电 器 1 绪 论 饮 水 健 康 一 直 是 社 会 关 注 的 重 点 问 题 , 目 前 家 家 户 户 大 多 都 开 始 使 用 净 化 饮 水 机 喝 桶装矿泉水 , 但由于 一 些净 化 饮 水 机 在 温 度 控 制 的 性能 方 面 并没 有 细节性的 开 发 , 机 身没 有 温 度 显示 , 用 户 无法预测水 温 , 而且很多 时候, 由于 没 有 功 能 强大 的 温 控 系 统 , 导致水 被反复加热形成 千滚水 , 长 久 以 往 则 会 危 害 人 体 健 康 。 现 在 市 面 上 虽 然 已 经 有 了 一 些功 能 较 强的 智 能 饮 水机 , 例 如 目 前 市 场 占 有 率 最 高 的 “美 的 ”的 一 款 立 式 智 能 饮 水 机 , 价 格 上 千元 , 机 身却 并未 安 置温 度 显 示 屏 , 温 控 的 细节也 是 一 笔 带 过 , 如 果 想 更 优 化 一 点 , 价 格 可 能 会 让 更 多 的 普 通 家 庭 望而却 步 , 这 也 是 为 什 么 现 在 智 能 饮 水 机 并未 普 及 到 每 户 家 中 。 基 于 以 上 的 调 查 和 研 究 , 本 文 推出 的 温 度 显 示 与 控 制 系 统 , 采 用 AT89C52 单 片 ...

1、当您付费下载文档后,您只拥有了使用权限,并不意味着购买了版权,文档只能用于自身使用,不得用于其他商业用途(如 [转卖]进行直接盈利或[编辑后售卖]进行间接盈利)。
2、本站所有内容均由合作方或网友上传,本站不对文档的完整性、权威性及其观点立场正确性做任何保证或承诺!文档内容仅供研究参考,付费前请自行鉴别。
3、如文档内容存在违规,或者侵犯商业秘密、侵犯著作权等,请点击“违规举报”。

碎片内容

基于AT89C52单片机的智能饮水机温控系统设计与开发

您可能关注的文档

雪雪文库+ 关注
实名认证
内容提供者

各类文档,专业文档

确认删除?
VIP
微信客服
  • 扫码咨询
会员Q群
  • 会员专属群点击这里加入QQ群
客服邮箱
回到顶部