电脑桌面
添加小米粒文库到电脑桌面
安装后可以在桌面快捷访问

PGRP2-GEN-PRO-0016-A01建设工程中间交接管理程序2024.7.26VIP免费

PGRP2-GEN-PRO-0016-A01建设工程中间交接管理程序2024.7.26_第1页
1/15
PGRP2-GEN-PRO-0016-A01建设工程中间交接管理程序2024.7.26_第2页
2/15
PGRP2-GEN-PRO-0016-A01建设工程中间交接管理程序2024.7.26_第3页
3/15
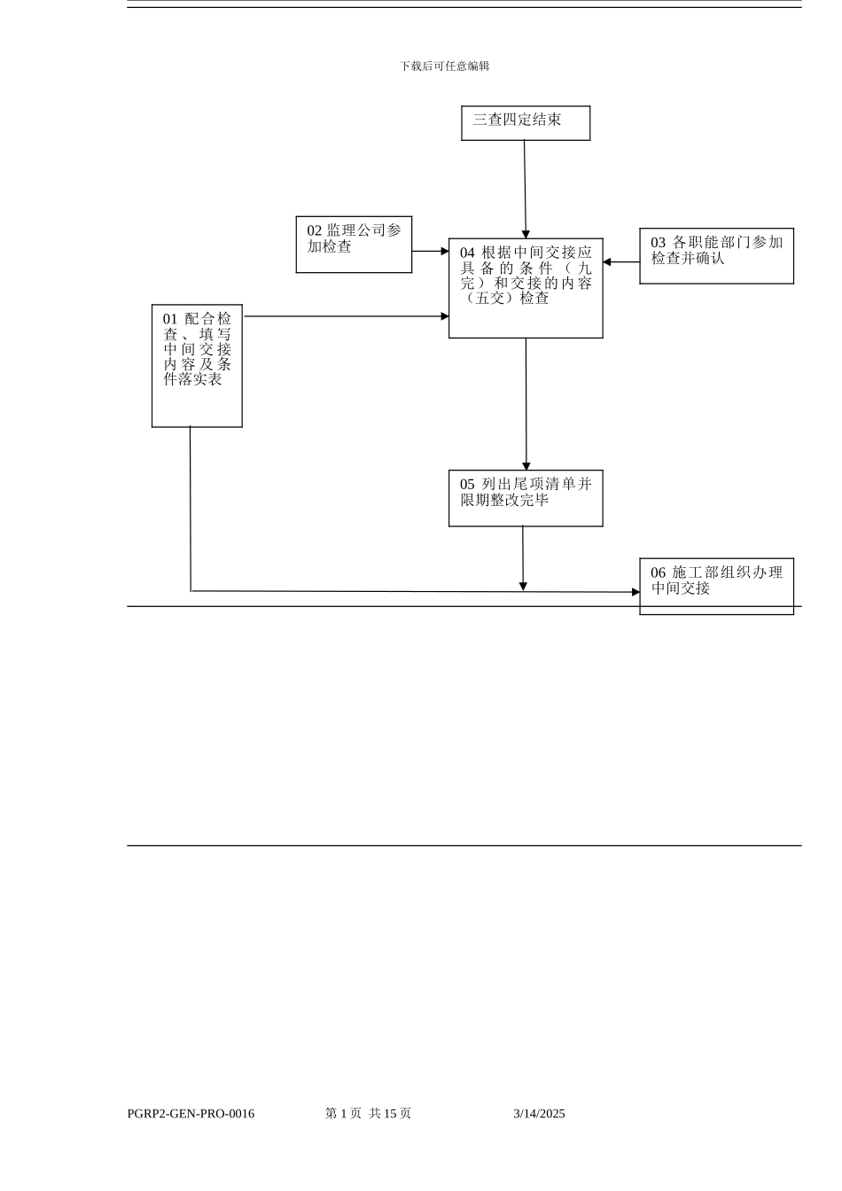
中国石油广西石化公司项目名称中国石油广西石化含硫原油加工配套工程一体化项目管理组中国广西钦州文件标题建设工程中间交接管理程序文件编号:PGRP2-GEN-PRO-0016A01章洪波A00供发布使用 版本号签发或版次说明始发人日期审核人日期批准人日期批准人日期 本文件持有人施工部副主任IPMT 授权批准 中间交接管理程序目 录1.0 中间交接工作流程.............................................................................................................12.0 中交申请表的报送和报批.................................................................................................22.0 中交申请表的报送和报批.................................................................................................33.0 组织三查四定.....................................................................................................................34.0 落实中间交接条件及内容.................................................................................................65.0 举办中间交接仪式.............................................................................................................86.0 解释.....................................................................................................................................91.0 中间交接工作流程1.1 工作业务流程 (中间交接的定义见解释 6.1)1.1.1 中间交接程序图承包商 监理公司 PMT IPMT 职能部门三查四定下载后可任意编辑PGRP2-GEN-PRO-0016 第 1 页 共 15 页 3/14/2025三查四定结束04 根据中间交接应具 备 的 条 件 ( 九完)和交接的内容(五交)检查03 各职能部门参加检查并确认02 监理公司参加检查01 配合检查 、 填 写中 间 交 接内 容 及 条件落实表05 列出尾项清单并限期整改完毕06 施工部组织办理中间交接下载后可任意编辑1.1.2 三查四定程序图 承包商 监理公司 PMT 公司各部门、IPMT 职能部门 PGRP2-GEN-PRO-0016 第 2 页 共 15 页 3/14/202505 展 开 三 查四定N07 相关生产部、机动设备处、安全环保处、 QA/AC 部等参加三查四定06 参加三查四定07 参 加 三 查四定通 过否通 过否04 成立三查四定组织机构,确定“五人”领导小组...

1、当您付费下载文档后,您只拥有了使用权限,并不意味着购买了版权,文档只能用于自身使用,不得用于其他商业用途(如 [转卖]进行直接盈利或[编辑后售卖]进行间接盈利)。
2、本站所有内容均由合作方或网友上传,本站不对文档的完整性、权威性及其观点立场正确性做任何保证或承诺!文档内容仅供研究参考,付费前请自行鉴别。
3、如文档内容存在违规,或者侵犯商业秘密、侵犯著作权等,请点击“违规举报”。

碎片内容

PGRP2-GEN-PRO-0016-A01建设工程中间交接管理程序2024.7.26

元素商铺+ 关注
实名认证
内容提供者

欢迎挑选合适的文档

确认删除?
VIP
微信客服
  • 扫码咨询
会员Q群
  • 会员专属群点击这里加入QQ群
客服邮箱
回到顶部