电脑桌面
添加小米粒文库到电脑桌面
安装后可以在桌面快捷访问

预应力锚索施工方案

预应力锚索施工方案_第1页
1/7
预应力锚索施工方案_第2页
2/7
预应力锚索施工方案_第3页
3/7
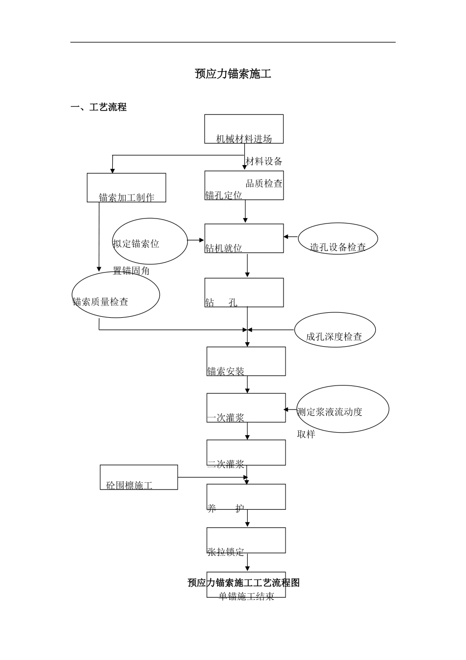
预应力锚索施工一、工艺流程预应力锚索施工工艺流程图二次灌浆养 护张拉锁定 单锚施工结束钻 孔锚索安装一次灌浆 成孔深度检查测定浆液流动度取样锚索质量检查材料设备品质检查锚孔定位 锚索加工制作钻机就位拟定锚索位置锚固角机械材料进场 造孔设备检查砼围檩施工下载后可任意编辑二、施工方法及重要工艺措施2.1 钻孔钻工施工前,探明施工范围内地下管线情况与具体位置,避开破坏地下管线;根据控制点和施工图精确测放锚索孔位及框架横竖梁位置、刷坡线,并对孔位进行编号,做醒目的志;钻孔时应进行试钻,随时调整钻机,保证孔位倾角准确;安装钻杆时,应从头开始,逐节往下安装;动力头安装前,应先拆下滑轮组,将钢丝绳穿绕好;钢丝绳应按说明书规定的规定配置;安装后,电源的频率与控制箱内频率转换开关上的指针应相同;下锚杆时,锚索将注浆管顶置在锚体中部跟随锚索一起下入孔底;桩间混凝土喷锚完进行验收。 锚索钻孔施工2.2 锚索钢绞线安装下锚杆时,锚索将注浆管顶置在锚体中部跟随锚索一起下入孔底;锚索采纳的钢绞线必须进行表面除污、除锈。自由段受力筋应进行表面除污、除锈后包裹塑料布。下载后可任意编辑 钢绞线安装预应力锚索结构图2.3 注浆一 次 注 浆 管 宜 与 锚 索 一 起 放 入 钻 孔 , 注 浆 管 内 端 距 孔 底 宜 为500~1000mm。二次高压注浆管的出浆孔和端头应密封,保证一次注浆时浆液不进入二次高压注浆管内。锚索的锚固段采纳二次注浆法。一次注浆采纳水泥砂浆,注浆压力 0.4-0.6mpa,水泥砂浆的水灰比为 0.45-0.5,灰砂比为 1:1-1:1.2,水泥标号为42.5 级,注浆体强度不小于 25mpa。待一次注浆初凝后进行二次高压劈裂注浆:二次高压劈裂注浆采纳纯水泥浆,注浆压力为 2.5-5.0mpa,水灰比为 0.45-0.5,下载后可任意编辑要稳压两分钟。二次注浆时间可根据注浆工艺实验拟定或一次注浆锚固体强度达成 5mpa 后进行。当锚固体的强度大于 20mpa,方可进行锚索张拉锁定作业。锚索张拉完毕后进行自由段的注浆,注浆材料同锚固节段。进行自由段注浆时,注浆浆液不能进入自由段内的受力筋,以保证自由段受力筋的自由伸缩锚索施工时应进行抗拔实验及蠕变实验,并满足设计及相关法律规范、规程规定。 锚索注浆2.4 安装腰梁及锚具腰梁安装前,钢绞线安装应施工完毕,张拉前对坡体进行临时防护。 腰梁及锚具2.5 锚索张拉与锁定 在锚索注浆及围檩施工完后,养护 2~3 天后...

1、当您付费下载文档后,您只拥有了使用权限,并不意味着购买了版权,文档只能用于自身使用,不得用于其他商业用途(如 [转卖]进行直接盈利或[编辑后售卖]进行间接盈利)。
2、本站所有内容均由合作方或网友上传,本站不对文档的完整性、权威性及其观点立场正确性做任何保证或承诺!文档内容仅供研究参考,付费前请自行鉴别。
3、如文档内容存在违规,或者侵犯商业秘密、侵犯著作权等,请点击“违规举报”。

碎片内容

预应力锚索施工方案

您可能关注的文档

确认删除?
VIP
微信客服
  • 扫码咨询
会员Q群
  • 会员专属群点击这里加入QQ群
客服邮箱
回到顶部